GM Service Manual Online
For 1990-2009 cars only

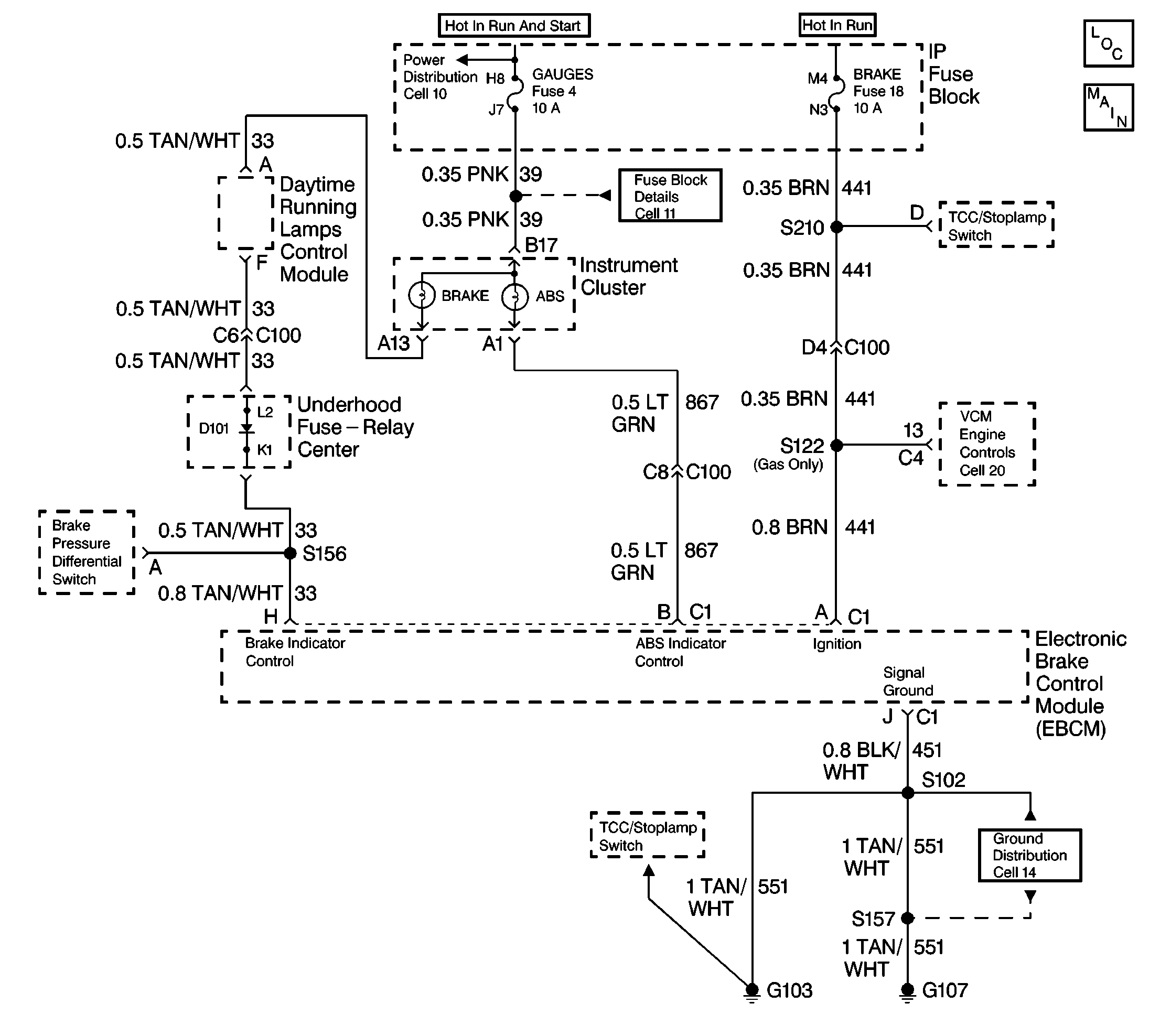
Object Number: 184055  Size: LF

Circuit Description

The red BRAKE warning lamp is supplied ignition voltage through the GAUGE fuse. The BRAKE warning lamp can be illuminated by the EBCM, Brake Pressure Differential Switch or by the Park Brake Switch.

Conditions for Setting the DTC

    • High voltage is present on the BRAKE warning lamp circuit when the circuit is expected to be low (lamp commanded on by the EBCM)
    • Anything that keeps the Brake warning lamp circuit high when the lamp is supposed to be illuminated (such as a short to voltage on CKT  33)

Action Taken When the DTC Sets

No action taken, the ABS is not disabled.

Conditions for Clearing the DTC

    • Repair the conditions responsible for setting the DTC
    • Use the Scan Tool Clear DTCs function

Diagnostic Aids

DTC C0088 is usually set by a short to voltage in the wiring between the brake warning lamp and the EBCM.

Test Description

The numbers below refer to the steps in the diagnostic table:

  1. Determines if the BRAKE warning lamp circuit is operating properly when controlled by the EBCM.

  2. Determines if the BRAKE warning lamp circuit is operating properly without the EBCM.

Step

Action

Value(s)

Yes

No

1

Was the ABS Diagnostic System Check performed?

--

Go to Step 2

Go to Diagnostic System Check

2

  1. Turn the ignition to RUN.
  2. Observe the red BRAKE warning lamp.

Did the BRAKE warning lamp turn on and then off after three seconds?

--

Go to Step 5

Go to Step 3

3

  1. Turn the ignition to OFF.
  2. Disconnect the 10-way EBCM harness connector from the EBCM.
  3. Using a 3 amp fused jumper wire, such as J 36169, connect terminal H of the 10-way EBCM harness connector to ground.
  4. Turn the ignition to RUN.

Does the BRAKE warning lamp turn on?

--

Go to Step 6

Go to Step 4

4

Inspect the Jumper wire Fuse

Is the fuse open?

--

Go to Step 7

Go to Step 5

5

Malfunction is intermittent,

Perform the following:

    • Inspect all connectors and harnesses for damage which may result in a short to voltage when all components are connected.
    • Refer to Diagnostic Aids on facing page.
    • Perform all necessary repairs.

Is repair complete?

--

Go to Diagnostic System Check

--

6

Replace the EBCM.

Is repair complete

--

Go to Diagnostic System Check

--

7

Repair a short to voltage in CKT 33.

Is repair complete?

--

Go to Diagnostic System Check

--