GM Service Manual Online
For 1990-2009 cars only

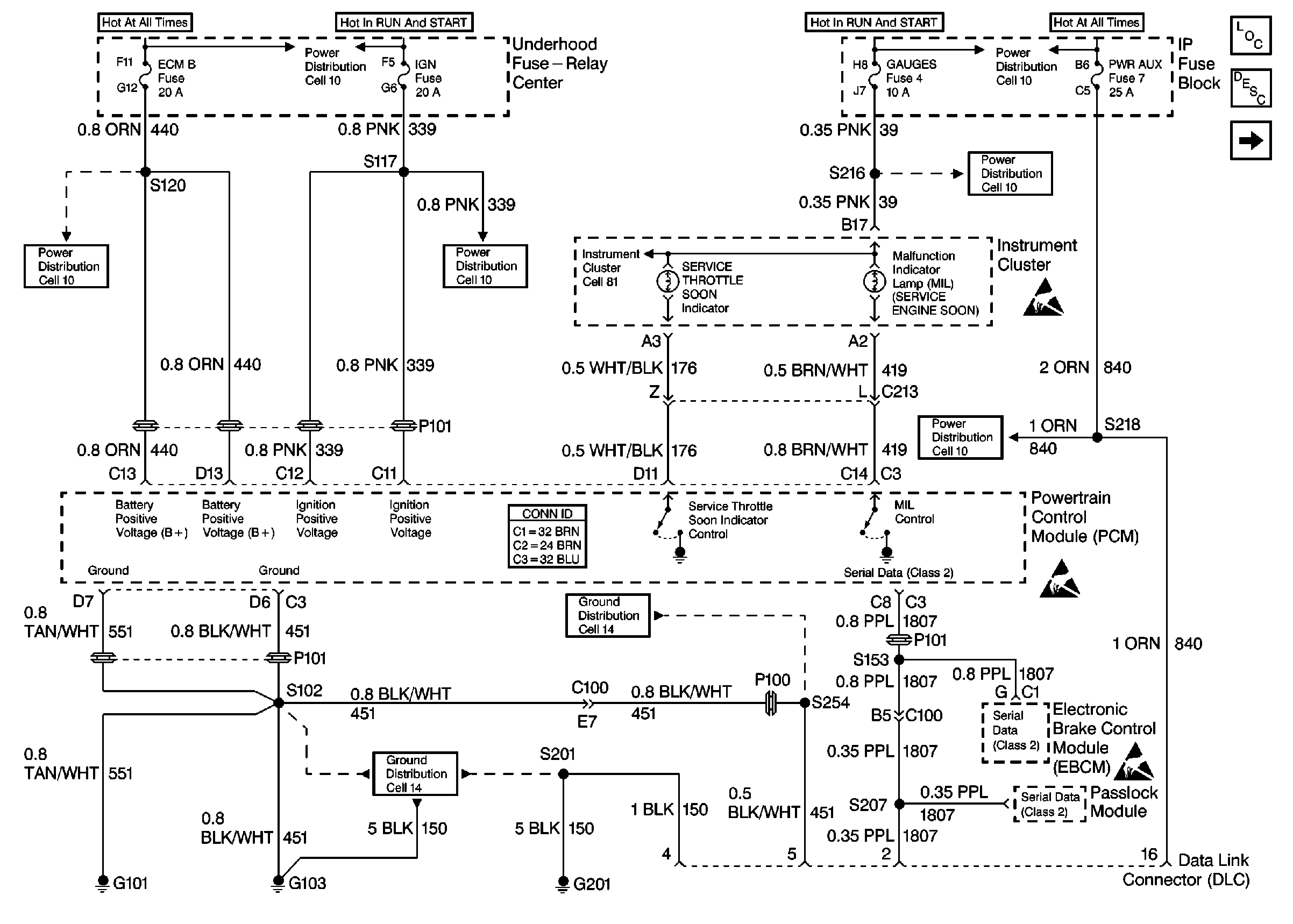
Refer to Engine Control Schematics

Cell 22: PWR, GND and DLC


Object Number: 341114  Size: FS
Engine Controls Components
Information Sensors/Switches Description
Cell 22: Glow Plug Controls Federal Emissions
Cell 10: HTD MIR, HAZARD, PWR ACCY, STOP, PWR AUX, CIG LTR, RADIO-B, CTSY, PARK LPS, DRL, SECURITY STRG, ILLUM Fuses
Cell 10: Battery, Battery Junction Block, Auxiliary Battery, AUX A, AUX B, BLOWER, IGN-B, IGN-A, ABS, BATT, LIGHTING, ECM-B, HORN, A/C Fuses, Inline Fuse 30 A (Diesel Engines)
Cell 11: ECM-B, HORN, A/C Fuses
Cell 11: FUEL SOL, IGN-E, RR BLOWER Fuses
Cell 11: GAUGES Fuse
Cell 11: STOP, PWR AUX, CIG LTR, RADIO-B, HTD MIR, HAZARD Fuses
Powertrain Control Module Connector End Views
Handling ESD Sensitive Parts Notice
Handling ESD Sensitive Parts Notice
Handling ESD Sensitive Parts Notice
Cell 14: G103 (6.5L)
Cell 14: G101, G102 (6.5L)
.

Circuit Description

The On Board Diagnostic (OBD) System Check is an organized approach in identifying a problem created by an electronic engine system fault. The OBD system check is the starting point for any driveability diagnosis. The OBD system check directs the service technician to the next step in diagnosing the complaint. Do not perform this check if no driveability complaint exists. Understanding the table correctly reduces the diagnostic time. Understanding the table correctly prevents the replacement of good parts.

Diagnostic Aids

Important: Do not clear the DTCs unless directed by a diagnostic procedure. Clearing the DTCs will also clear valuable freeze frame and failure records data.

Inspect all related wiring and connections including the connections at the PCM. These may cause an intermittent malfunction.

Check any circuitry that is suspected of causing an intermittent problem for the following conditions:

    • Backed out terminals
    • Improper mating
    • Broken locks
    • Improperly formed or damaged terminals
    • Poor terminal to wiring connections
    • Physical damage to the wiring harness
    • Corrosion

Test Description

The numbers below refer to the step number in the diagnostic table.

  1. This step will check for power and grounds to the Data Link Connector (DLC).

  2. This step will determine if other modules on the Class 2 circuit can communicate, if no communication occurs, the class 2 circuit is grounded, open, shorted to voltage or the module is causing a communication problem.

  3. This step will check for DTCs associated with the Vehicle Theft Deterrent (VTD) which will prevent the vehicle from starting. Check for Powertrain and Body DTC's.

  4. Whenever multiple DTCs are stored, refer to the DTC Tables in the following order:

  5. 1. PCM Error DTCs
    2. System voltage DTCs
    3. Component level DTCs (DTCs that indicate a malfunctioning part)
    4. System level DTCs (DTCs that indicate a system fault)
  6. Checking the sensors for proper operation during warm up can be a crucial step in correctly diagnosing any driveability concern. Careful observation of these sensors during the engine warm up may reveal a slow responding sensor or a sensor that malfunctions only within a small portion of its range.

    After the engine is at the normal operating temperature, a comparison of the actual control system data with the typical values is a quick way to determine if any parameter is not within limits. Keep in mind that a base engine problem (i.e. advanced cam timing) may substantially alter sensor values.

    Check the Engine Coolant Temperature (ECT) sensor for initial coolant temperature reading at ambient. Then observe the rise in the temperature while the engine is warming up.

Step

Action

Value(s)

Yes

No

1

Important: Check for applicable service bulletins before proceeding with this diagnosis.

Important: Do not turn the ignition OFF when performing this diagnostic.

  1. Connect the scan tool to the Data Link Connector (DLC).
  2. Turn the ignition ON while leaving the engine OFF.

Does the scan tool power-up?

--

Go to Step 2

Go to Data Link Connector Diagnosis

2

Attempt to establish communications with the PCM.

Does the scan tool display PCM data?

--

Go to Step 3

Go to Step 4

3

Does the engine start and continue to run?

--

Go to Step 6

Go to Step 5

4

Attempt to establish communications with other systems (Passlock/EVO, ABS controllers).

Does scan tool communicate with the other systems?

--

Go to Data Link Connector Diagnosis

Scan Tool Does Not Communicate with Components

5

Check for PCM DTCs using the scan tool.

Were any last test failed, history, or MIL request DTCs set?

--

Go to the applicable DTC table

Go to Step 7

6

Is DTC P0215, P1626 or DTC P1631?

--

Go to the applicable DTC table

Engine Cranks but Does Not Run

7

  1. Turn ON the ignition leaving the engine OFF.
  2. Check the ECT.
  3. Start the engine.
  4. Allow the engine temperature to reach operating temperature.
  5. While the engine is reaching the operating temperature, check the ECT.
  6. Compare the scan tool values of the sensors with the typical values shown in the Scan Tool Values.

Are the displayed values normal or within typical ranges?

--

Go to Symptoms

Go to Diagnostic Aids and Test Descriptions