GM Service Manual Online
For 1990-2009 cars only

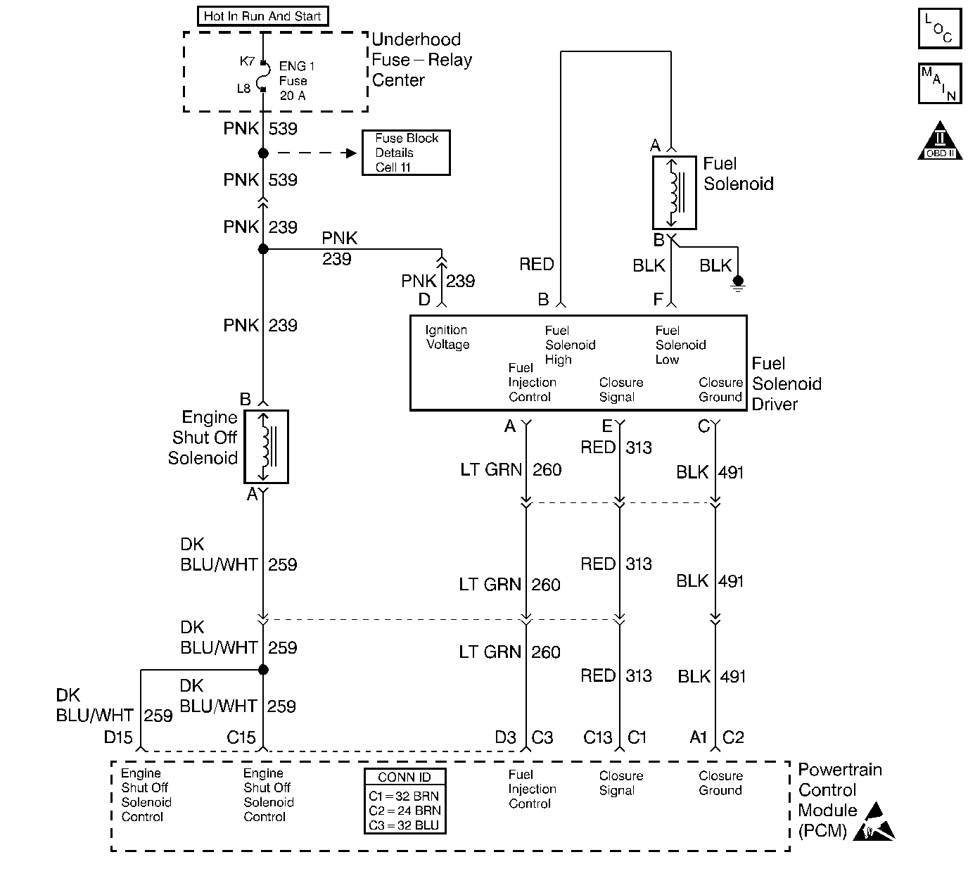
Object Number: 426020  Size: LF
Engine Controls Components
Cell 22: Fuel Controls
OBD II Symbol Description Notice
Handling ESD Sensitive Parts Notice

Circuit Description

The injection pump fuel supply line has a solenoid controlled shutoff which is located in the injection pump. When the solenoid is energized (key in the run position), the valve is open and the fuel is supplied to the injection pump. By providing a ground path, the powertrain control module (PCM) energizes the solenoid.

Conditions for Running the DTC

The PCM requested the engine shut-off (ESO) solenoid ON (test 1).

or

The PCM requested the engine shut-off (ESO) solenoid OFF (test 2).

Conditions for Setting the DTC

    • The control circuit voltage at the PCM is less than 8 volts (test 1).
    • The conditions are met for 2 seconds.

or

    • The control circuit voltage at the PCM is greater than 8 volts (test 2).
    • The conditions are met for 2 seconds.

Action Taken When the DTC Sets

    • The PCM will not illuminate the malfunction indicator lamp (MIL).
    • The PCM records the operating conditions at the time the diagnostic fails. This information is stored in the Failure Records.

Conditions for Clearing the MIL/DTC

    • The PCM will turn the MIL off after 3 consecutive trips without a fault condition.
    • A history DTC clears after 40 consecutive warm-up cycles, if this or any other emission related diagnostic does not report any failures.
    • The scan tool Clear Info function was used.

Diagnostic Aids

An open in the control circuit or the ignition feed circuit will cause a P0215. Also a no start condition will exist. The scan tool has the ability to turn the engine shutoff solenoid ON and OFF. This can be used as a quick operational check.

Test Description

Number(s) below refer to the step number(s) on the Diagnostic Table.

  1. This step will check the ESO control circuit for an open.

  2. After repairing the circuit for a short to voltage, check the solenoid for proper operation.

Step

Action

Value(s)

Yes

No

1

Important: Before clearing any DTCs, use the scan tool to save the Freeze Frame and the Failure records for reference. The control module's data is deleted once the Clear Info function is used.

Was the Powertrain On-Board Diagnostic (OBD) System Check performed?

--

Go to Step 2

Go to Powertrain On Board Diagnostic (OBD) System Check

2

  1. Turn the ignition OFF.
  2. Disconnect the ESO harness electrical connector.
  3. Turn the ignition ON, lleaving the engine OFF.
  4. With a J 35616-200 unpowered test lamp connected to chassis ground, probe the ESO ignition feed circuit at the engine harness connector.

Is the test lamp ON?

--

Go to Step 3

Go to Step 6

3

  1. Turn the ignition OFF.
  2. With a J 35616-200 unpowered test lamp, jumper the ESO engine harness terminals together.
  3. Turn the ignition ON leaving the engine OFF.

Is the test lamp ON?

--

Go to Step 4

Go to Step 7

4

  1. Turn the ignition ON, leaving the engine OFF.
  2. With a J 35616-200 unpowered test lamp connected to B+, probe the ESO control circuit.
  3. With the scan tool, command the ESO solenoid ON and OFF.

Does the test lamp turn ON and OFF with each command?

--

Go to Step 5

Go to Step 8

5

Check the ESO harness for a proper connection and replace the terminals if necessary. Refer to Wiring Repairs .

Did you perform a repair?

--

Go to Step 13

Go to Step 11

6

  1. Check the ESO ignition feed circuit for the following:
  2. • An open wire
    • An open fuse
  3. Repair the problem as necessary. Refer to Wiring Repairs .

Is the action complete?

--

Go to Step 13

--

7

  1. Turn the ignition ON leaving the engine OFF.
  2. With a J 35616-200 unpowered test lamp connected to ground, probe the ESO control circuit at the ESO harness connector.

Is the test lamp ON?

--

Go to Step 10

Go to Step 9

8

Repair the short to ground on the ESO control circuit. Refer to Wiring Repairs .

Is the action complete?

--

Go to Step 13

--

9

  1. Check the ESO control circuit for the following conditions:
  2. • An open wire
    • Proper connection at the PCM
  3. If an ESO control circuit problem is found, repair the circuit as necessary. Refer to Wiring Repairs .

Is the action complete?

--

Go to Step 13

Go to Step 12

10

  1. Check the ESO control circuit for a short to voltage.
  2. If an ESO control circuit problem is found, repair the circuit as necessary. Refer to Wiring Repairs .

Is the action complete?

--

Go to Step 13

Go to Step 12

11

Replace the Engine Shutoff Solenoid. Refer to Engine Shutdown Solenoid Replacement .

Is the action complete?

--

Go to Step 13

--

12

Important: The new PCM must be programmed. Refer to Powertrain Control Module Replacement/Programming .

Replace the PCM.

Is the action complete?

--

Go to Step 13

--

13

  1. Using the scan tool, clear the DTCs.
  2. Start the engine.
  3. Allow the engine to idle until the normal operating temperature is reached.
  4. Select DTC and the Specific DTC function.
  5. Enter the DTC numbere that was set.
  6. Operate the vehicle within the Conditions for Setting this DTC until the scan tool indicates the diagnostic Ran.

Does the scan tool indicate the diagnostic Passed?

--

Go to Step 14

Go to Step 2

14

Does the scan tool display any additional undiagnosed DTCs?

--

Go to the Applicable DTC Table

System OK