GM Service Manual Online
For 1990-2009 cars only
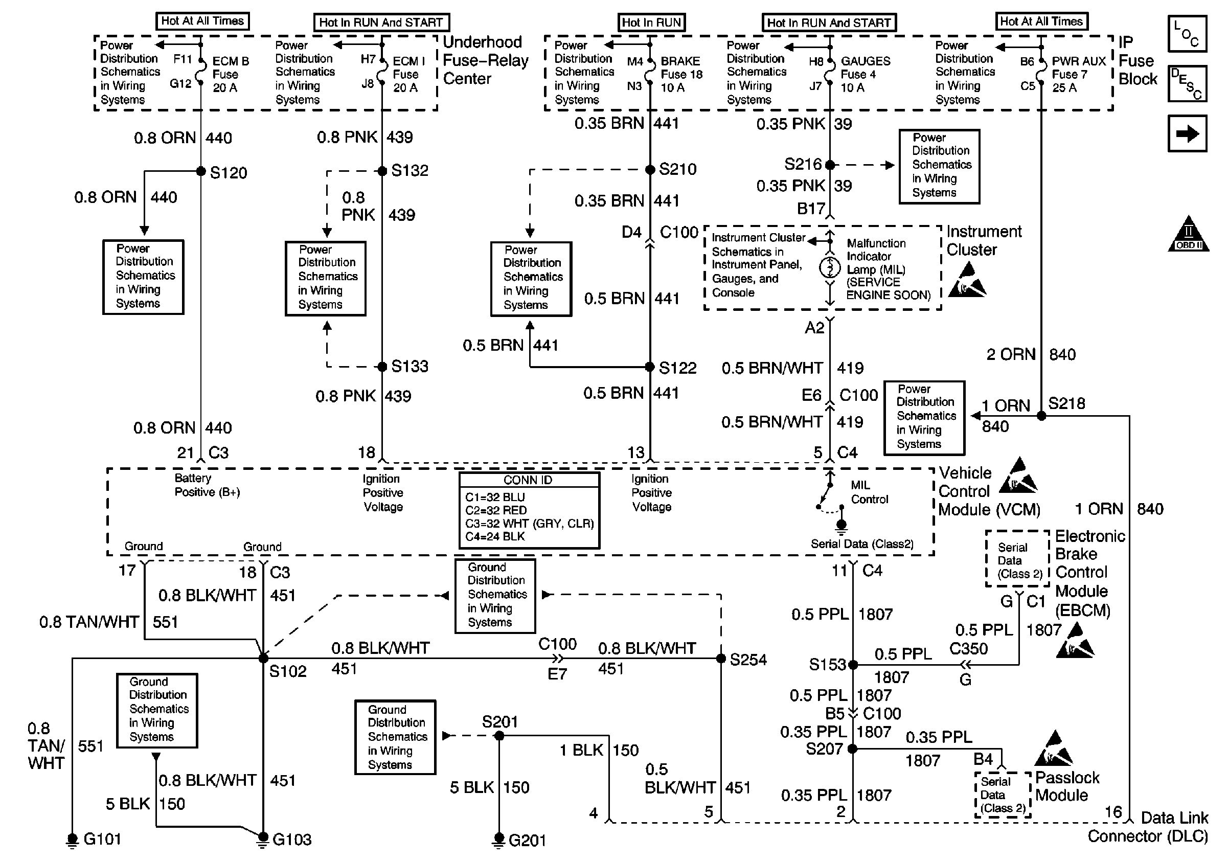
Figure 1:

Fuses, MIL, VCM, DLC, G101, G103, G201


Object Number: 491351  Size: FS
Engine Controls Components
Vehicle Control Module Description
CKP, CMP, ICM, Ignition Coil, VCM, Knock Sensor
OBD II Symbol Description Notice
Handling ESD Sensitive Parts Notice
Handling ESD Sensitive Parts Notice
Handling ESD Sensitive Parts Notice
Handling ESD Sensitive Parts Notice
LIGHTING and BATT Fuses
IGN A, IGN B Fuses, and Ignition Switch
CRUISE, HTR A/C, and BRAKE Fuses
IGN A, IGN B Fuses, and Ignition Switch
Battery, Auxiliary Battery, and Underhood Fuse/Relay Center
GAUGES Fuse
ECM 1 and IGN E Fuses (4.3L)
ECM B, HORN, and A/C Fuses
STOP, PWR AUX, CIG LTR, and RADIO B Fuses
GAUGES Fuse, WATER-IN-FUEL Indicator Sensor, G103
G103 (4.3L, 5.0L, and 5.7L Engines)
G201
G101 (Gasoline Engines)
Figure 2:

CKP, CMP, ICM, Ignition Coil, VCM, Knock Sensor


Object Number: 491352  Size: FS
Engine Controls Components
Vehicle Control Module Description
Fuel Pump and Sender, Fuel Pump Relay, VCM
Fuses, MIL, VCM, DLC, G101, G103, G201
OBD II Symbol Description Notice
IGN A, IGN B Fuses, and Ignition Switch
IGN A, IGN B Fuses, and Ignition Switch
ENG 1 Fuse (4.3L, 5.0L, and 5.7L)
ECM 1 and IGN E Fuses (4.3L)
G103 (4.3L, 5.0L, and 5.7L Engines)
Figure 3:

Fuel Pump and Sender, Fuel Pump Relay, VCM


Object Number: 621063  Size: FS
Engine Controls Components
Vehicle Control Module Description
Fuel Injector Controls
CKP, CMP, ICM, Ignition Coil, VCM, Knock Sensor
OBD II Symbol Description Notice
Handling ESD Sensitive Parts Notice
Battery, Auxiliary Battery, and Underhood Fuse/Relay Center
ECM B, HORN, and A/C Fuses
Sensor Controls: MAP, Fuel Tank Pressure Sensor, IAT, TP Sensor, ECT
G101 (Gasoline Engines)
G103 (4.3L, 5.0L, and 5.7L Engines)
Figure 4:

Fuel Injector Controls


Object Number: 491356  Size: FS
Engine Controls Components
Vehicle Control Module Description
Sensor Controls: MAP, Fuel Tank Pressure Sensor, IAT, TP Sensor, ECT
Fuel Pump and Sender, Fuel Pump Relay, VCM
OBD II Symbol Description Notice
Handling ESD Sensitive Parts Notice
IGN A, IGN B Fuses, and Ignition Switch
ECM 1 and IGN E Fuses (4.3L)
Figure 5:

Sensor Controls: MAP, Fuel Tank Pressure Sensor, IAT, TP Sensor, ECT


Object Number: 491357  Size: FS
Engine Controls Components
Vehicle Control Module Description
Sensor Controls: MAF, EGR, and EVAP Controls
Fuel Injector Controls
OBD II Symbol Description Notice
Sensor Controls: MAF, EGR, and EVAP Controls
Sensor Controls: MAF, EGR, and EVAP Controls
4L60-E Transmission Switch Controls
4L80-E Transmission Switch Controls
Fuel Pump and Sender, Fuel Pump Relay, VCM
Handling ESD Sensitive Parts Notice
Handling ESD Sensitive Parts Notice
Figure 6:

Sensor Controls: MAF, EGR, and EVAP Controls


Object Number: 491358  Size: FS
Engine Controls Components
Vehicle Control Module Description
Sensor Controls: Heated Oxygen Sensors
Sensor Controls: MAP, Fuel Tank Pressure Sensor, IAT, TP Sensor, ECT
OBD II Symbol Description Notice
IGN A, IGN B Fuses, and Ignition Switch
ENG 1 Fuse (4.3L, 5.0L, and 5.7L)
Sensor Controls: MAP, Fuel Tank Pressure Sensor, IAT, TP Sensor, ECT
Sensor Controls: MAP, Fuel Tank Pressure Sensor, IAT, TP Sensor, ECT
Sensor Controls: MAP, Fuel Tank Pressure Sensor, IAT, TP Sensor, ECT
G101 (Gasoline Engines)
Handling ESD Sensitive Parts Notice
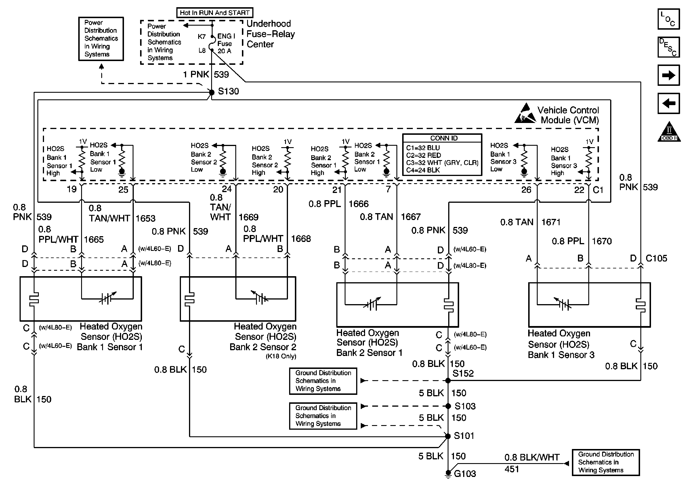
Figure 7:

Sensor Controls: Heated Oxygen Sensors


Object Number: 491359  Size: FS
Engine Controls Components
Vehicle Control Module Description
Vehicle Speed Sensor, IAC, and Cruise Control
Sensor Controls: MAF, EGR, and EVAP Controls
OBD II Symbol Description Notice
IGN A, IGN B Fuses, and Ignition Switch
ENG 1 Fuse (4.3L, 5.0L, and 5.7L)
Handling ESD Sensitive Parts Notice
Components through S152 to G103 (Gasoline Engines)
G103 (4.3L, 5.0L, and 5.7L Engines)
G103 (4.3L, 5.0L, and 5.7L Engines)
Figure 8:

Vehicle Speed Sensor, IAC, and Cruise Control


Object Number: 491360  Size: FS
Engine Controls Components
Vehicle Control Module Description
Secondary AIR Controls
Sensor Controls: Heated Oxygen Sensors
OBD II Symbol Description Notice
Handling ESD Sensitive Parts Notice
Handling ESD Sensitive Parts Notice
Handling ESD Sensitive Parts Notice
Handling ESD Sensitive Parts Notice
Engine Controls Schematic Icons
Handling ESD Sensitive Parts Notice
Figure 9:

Secondary AIR Controls


Object Number: 526739  Size: FS
Engine Controls Components
Vehicle Control Module Description
4L60-E Transmission Solenoid Controls
Vehicle Speed Sensor, IAC, and Cruise Control
OBD II Symbol Description Notice
Battery, Auxiliary Battery, and Underhood Fuse/Relay Center
IGN A, IGN B Fuses, and Ignition Switch
ENG 1 Fuse (4.3L, 5.0L, and 5.7L)
G103 (4.3L, 5.0L, and 5.7L Engines)
Components through S152 to G103 (Gasoline Engines)
Handling ESD Sensitive Parts Notice
Figure 10:

4L60-E Transmission Solenoid Controls


Object Number: 491361  Size: FS
Engine Controls Components
Vehicle Control Module Description
4L60-E Transmission Switch Controls
Secondary AIR Controls
OBD II Symbol Description Notice
IGN A, IGN B Fuses, and Ignition Switch
IGN A, IGN B Fuses, and Ignition Switch
CRUISE, HTR A/C, and BRAKE Fuses
RADIO 1, WIPER, TRANS, and CRANK Fuses
ABS System Schematics (IP, VCM, EBCM, and VSS)
Cruise Control System-Gasoline Engines
Handling ESD Sensitive Parts Notice
Figure 11:

4L60-E Transmission Switch Controls


Object Number: 491364  Size: FS
Engine Controls Components
Vehicle Control Module Description
4L80-E Transmission Solenoid Controls
4L60-E Transmission Solenoid Controls
OBD II Symbol Description Notice
Sensor Controls: MAP, Fuel Tank Pressure Sensor, IAT, TP Sensor, ECT
Handling ESD Sensitive Parts Notice
Handling ESD Sensitive Parts Notice
Figure 12:

4L80-E Transmission Solenoid Controls


Object Number: 491365  Size: FS
Engine Controls Components
Vehicle Control Module Description
4L80-E Transmission Switch Controls
4L60-E Transmission Switch Controls
OBD II Symbol Description Notice
IGN A, IGN B Fuses, and Ignition Switch
IGN A, IGN B Fuses, and Ignition Switch
RADIO 1, WIPER, TRANS, and CRANK Fuses
CRUISE, HTR A/C, and BRAKE Fuses
Cruise Control System-Gasoline Engines
ABS System Schematics (IP, VCM, EBCM, and VSS)
Handling ESD Sensitive Parts Notice
Figure 13:

4L80-E Transmission Switch Controls


Object Number: 491367  Size: FS
Engine Controls Components
Vehicle Control Module Description
A/C Controls
4L80-E Transmission Solenoid Controls
OBD II Symbol Description Notice
Sensor Controls: MAP, Fuel Tank Pressure Sensor, IAT, TP Sensor, ECT
Engine Controls Schematic Icons
Handling ESD Sensitive Parts Notice
Handling ESD Sensitive Parts Notice
Figure 14:

A/C Controls


Object Number: 492916  Size: FS
Engine Controls Components
Vehicle Control Module Description
4L80-E Transmission Switch Controls
OBD II Symbol Description Notice
IGN A, IGN B Fuses, and Ignition Switch
IGN A, IGN B Fuses, and Ignition Switch
Battery, Auxiliary Battery, and Underhood Fuse/Relay Center
CRUISE, HTR A/C, and BRAKE Fuses
G103 (4.3L, 5.0L, and 5.7L Engines)
G103 (4.3L, 5.0L, and 5.7L Engines)
Components through S152 to G103 (Gasoline Engines)
Components through S202 and S205 to G201
G201
Handling ESD Sensitive Parts Notice