GM Service Manual Online
For 1990-2009 cars only
Makes
🢒
Chevrolet
🢒
2000
🢒
Express
🢒
Body and Accessories
🢒
Wiring Systems
🢒 Data Link Connector Schematics
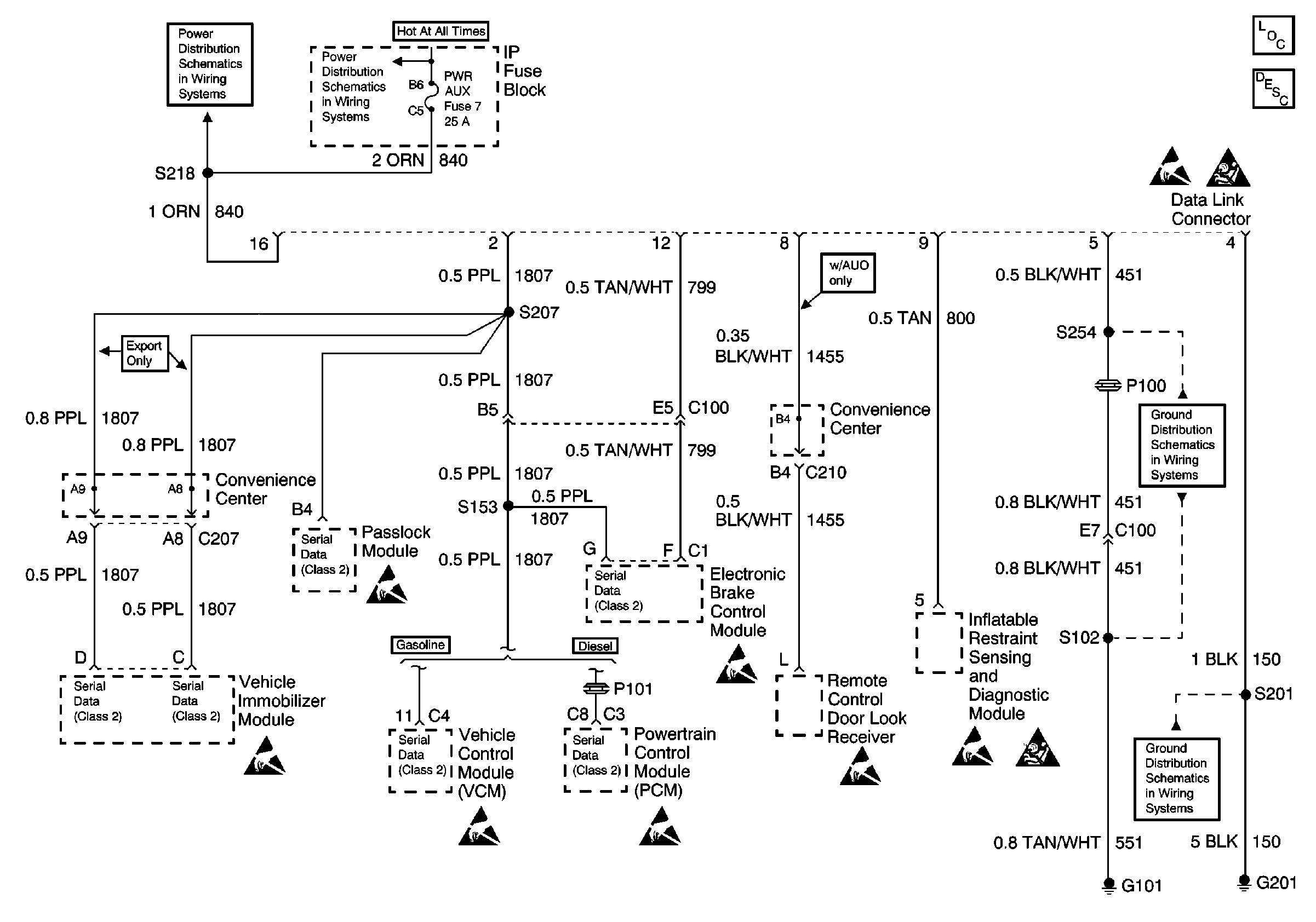
Fuse Block, Theft Deterrent, VCM/PCM, Remote Control Door Lock Receiver, SDM, G101, and G201
Data Link Communications Components
Data Link Communications Circuit Description
LIGHTING and BATT Fuses
STOP, PWR AUX, CIG LTR, and RADIO B Fuses
Handling ESD Sensitive Parts Notice
G101 (Gasoline Engines)
G101 (Gasoline Engines)
Handling ESD Sensitive Parts Notice
SIR Handling Caution
SIR Handling Caution
Handling ESD Sensitive Parts Notice
Handling ESD Sensitive Parts Notice
Handling ESD Sensitive Parts Notice
Handling ESD Sensitive Parts Notice
Handling ESD Sensitive Parts Notice
Handling ESD Sensitive Parts Notice