GM Service Manual Online
For 1990-2009 cars only
Makes
🢒
Chevrolet
🢒
2000
🢒
Express
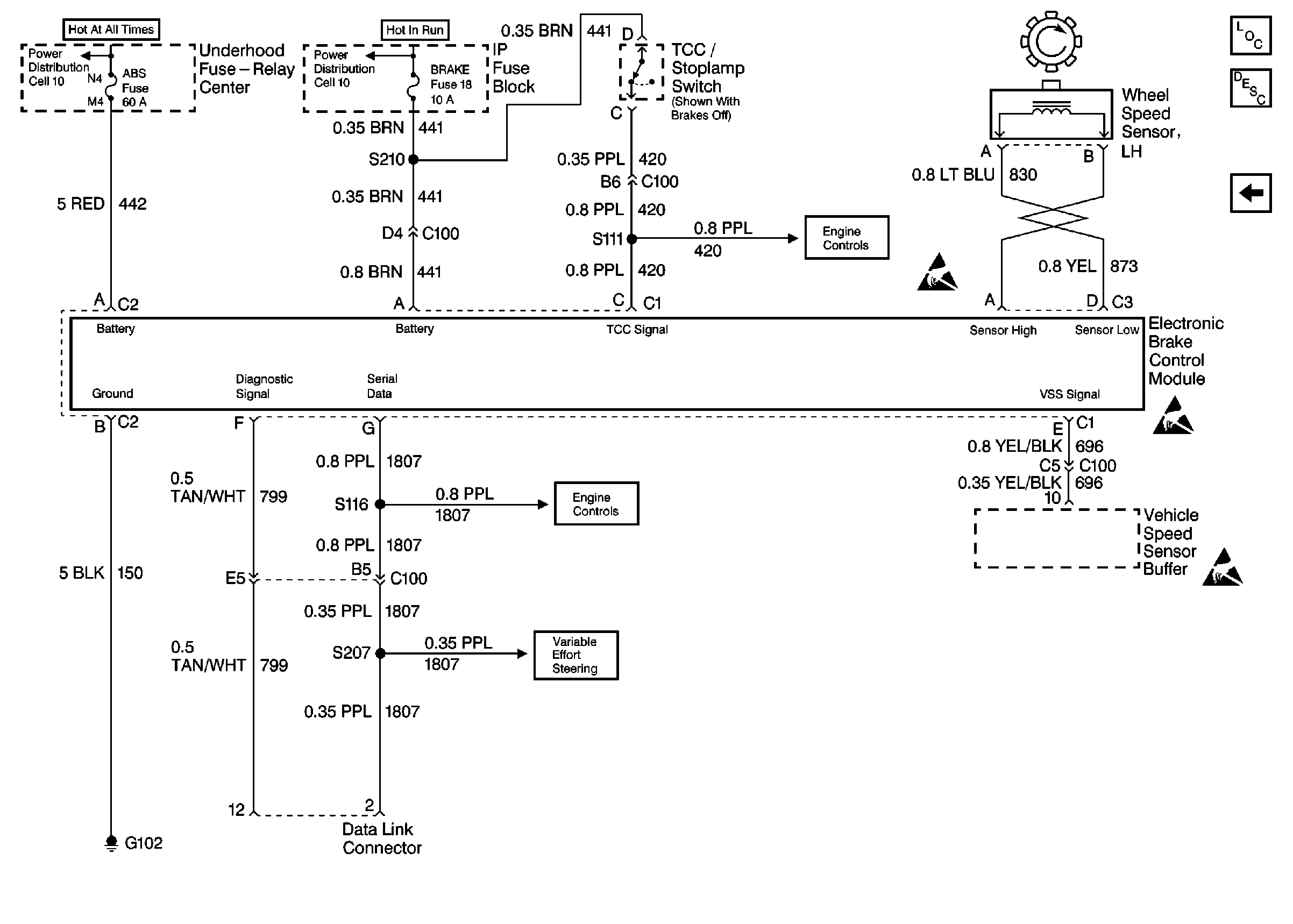
🢒 Cell 44: PWR, GND, And WSS (LH, Diesel)
Cell 44: PWR, GND, And WSS (LH, Diesel)
Cell 44: PWR, GND, And WSS (LH, Diesel)
ABS Components
ABS Description
Cell 44: PWR, GND, And WSS (RH)
ABS Schematic References
ABS Schematic References
ABS Schematic References
ABS Schematic References
ABS Schematic References
Antilock Brake System Schematic Icons
Antilock Brake System Schematic Icons
Antilock Brake System Schematic Icons