GM Service Manual Online
For 1990-2009 cars only
Makes
🢒
Chevrolet
🢒
2000
🢒
Express
🢒 IP Illumination
IP Illumination
IP Illumination
Lighting Systems Components
Interior Lights Dimming Circuit Description
ILLUM and PARK LPS Fuses
IGN A, IGN B Fuses, and Ignition Switch
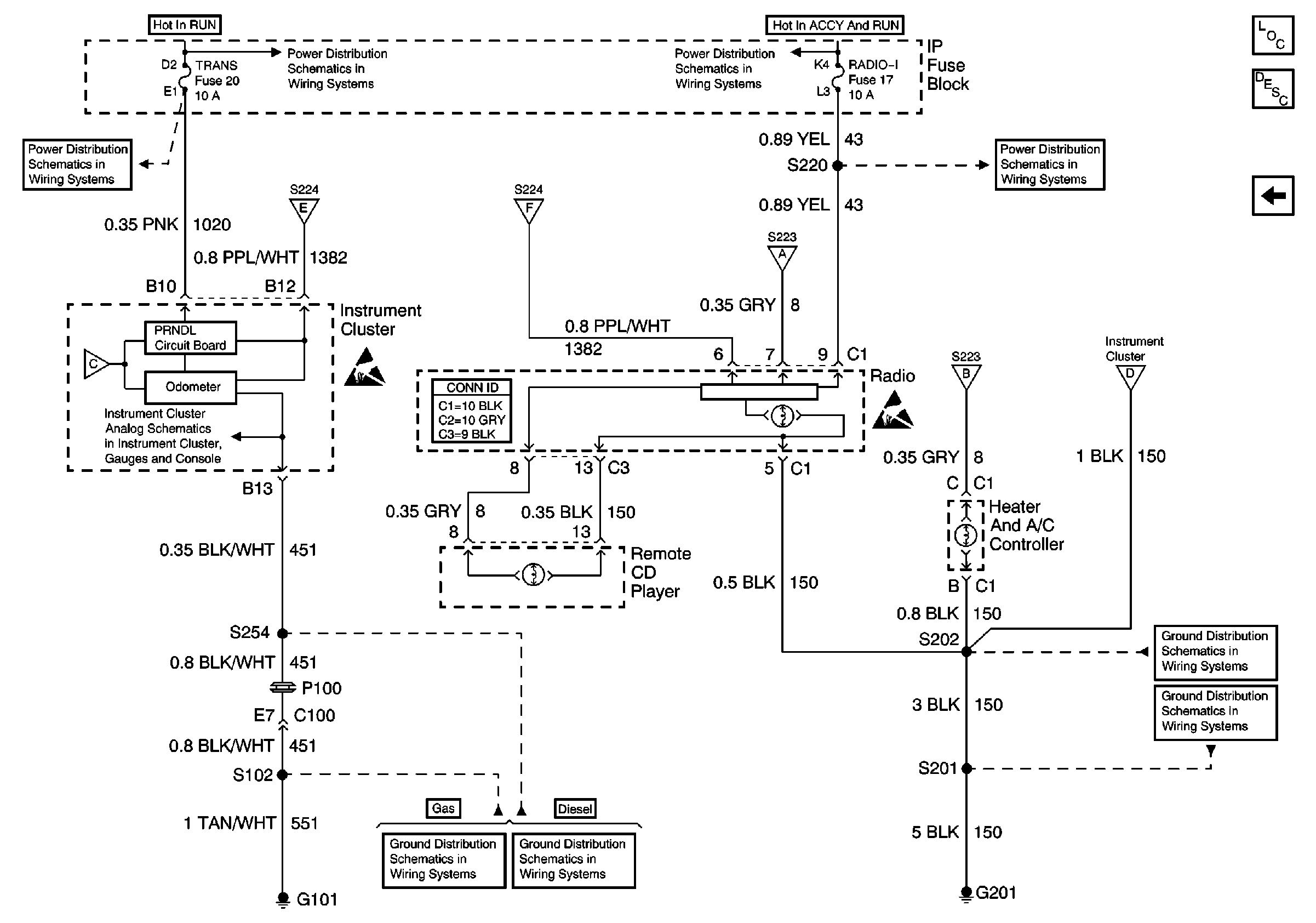
RADIO 1, WIPER, TRANS, and CRANK Fuses
GAUGES Fuse, Engine Coolant Temperature Gauge Sensor, G101
ILLUM and PARK LPS Fuses
ILLUM and PARK LPS Fuses
IGN A, IGN B Fuses, and Ignition Switch
RADIO 1, WIPER, TRANS, and CRANK Fuses
ILLUM and PARK LPS Fuses
Handling ESD Sensitive Parts Notice
ILLUM and PARK LPS Fuses
Handling ESD Sensitive Parts Notice
G101 (Gasoline Engines)
G101 (Diesel Engine)
G201
Components through S202 and S205 to G201