GM Service Manual Online
For 1990-2009 cars only
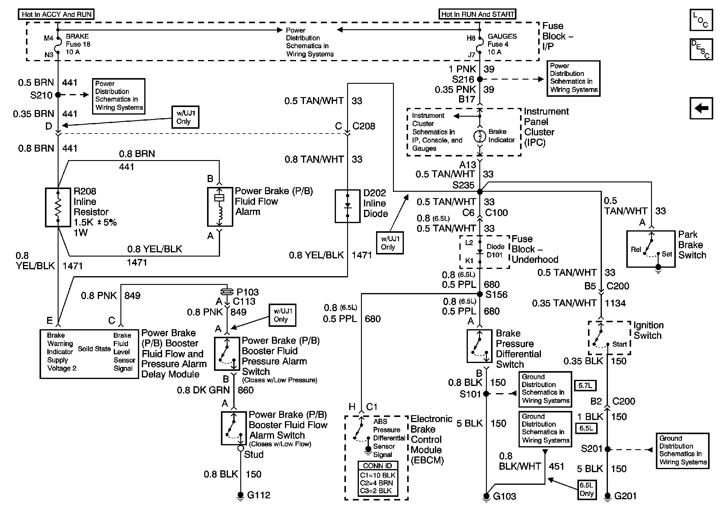
Figure 1:

PWR, Switch and Alarm Delay Module


Object Number: 657737  Size: FS
Master Electrical Component List
Brake Warning System Description and Operation DRL Equipped
PWR, GND and DRL Module
Ignition A, Ignition B Fuses, and Ignition Switch
Cruise, Heater A/C, and Brake Fuses
Indicators 1 of 2 (Diesel)
PWR, GND and DRL Module
Figure 2:

PWR, GND and DRL Module


Object Number: 657738  Size: FS
Master Electrical Component List
Brake Warning System Description and Operation DRL Equipped
PWR, Switch and Alarm Delay Module (Non DRL)
PWR, Switch and Alarm Delay Module
PWR, Switch and Alarm Delay Module
G103 (4.3L, 5.0L, and 5.7L Engines)
G103 (8.1L Engine)
G103 (6.5L Diesel Engine)
G201
Components through S202 and S205 to G201
Figure 3:

PWR, Switch and Alarm Delay Module (Non DRL)


Object Number: 657739  Size: FS
Master Electrical Component List
Brake Warning System Description and Operation Without DRLs
PWR, GND and DRL Module
Ignition A, Ignition B Fuses, and Ignition Switch
Cruise, Heater A/C, and Brake Fuses
Indicators 1 of 2 (Diesel)
Gauges Fuse
G103 (4.3L, 5.0L, and 5.7L Engines)
G103 (6.5L Diesel Engine)
G201