GM Service Manual Online
For 1990-2009 cars only
Makes
🢒
Chevrolet
🢒
2001
🢒
Express
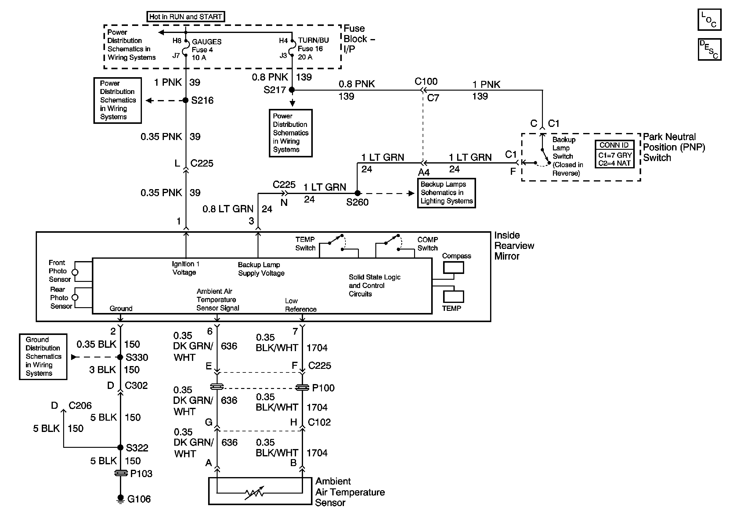
🢒 Inside Rearview Mirror Schematics
Inside Rearview Mirror Schematics
Master Electrical Component List
Inside Rearview Mirror Description and Operation
Ignition A, Ignition B Fuses, and Ignition Switch
Gauges Fuse
Courtesy, Air Bags, and Turn Backup Fuses
Backup Lamps
G100, G102, G104, G105, G106, G110, G112, G300