GM Service Manual Online
For 1990-2009 cars only
Makes
🢒
Chevrolet
🢒
2002
🢒
Express
🢒
Body and Accessories
🢒
Wiring Systems
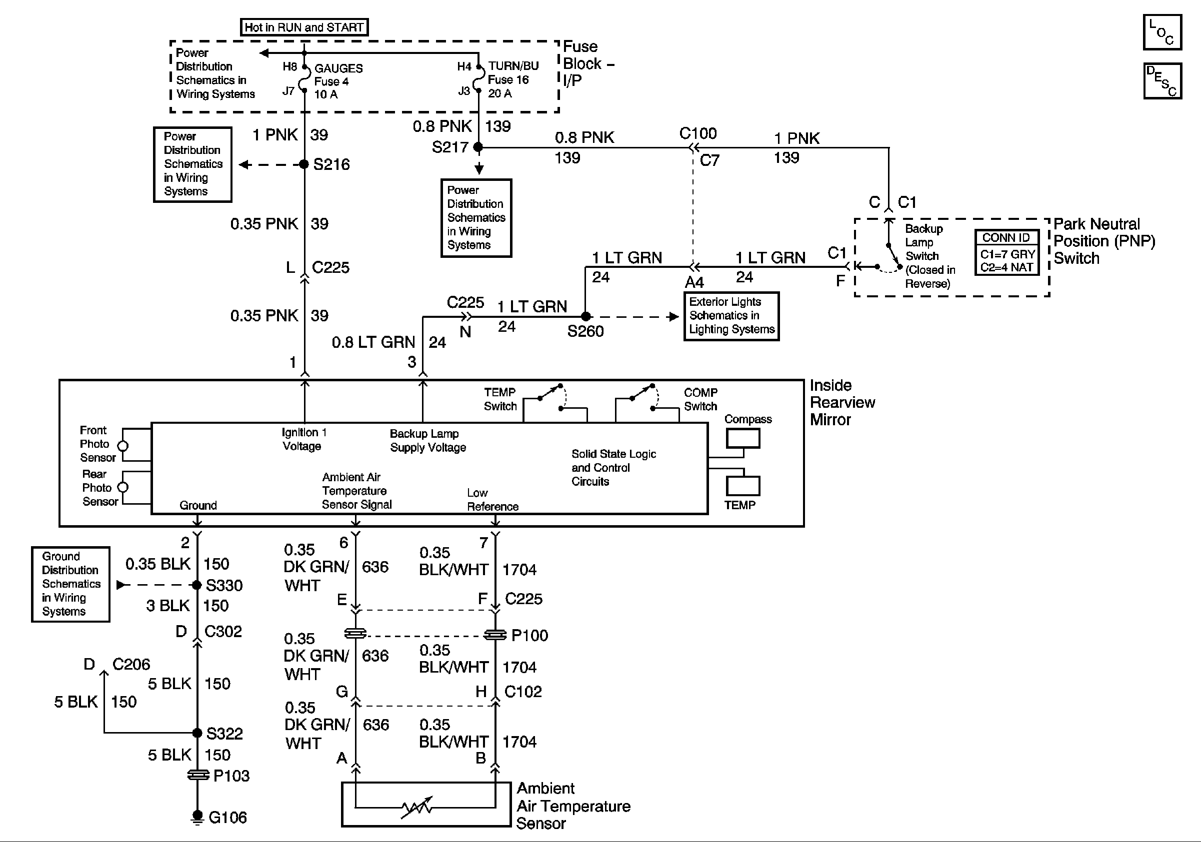
🢒 Inside Rearview Mirror Schematics
Master Electrical Component List
Inside Rearview Mirror Description and Operation
Ignition A, Ignition B Fuses, and Ignition Switch
Gages Fuse
Courtesy, Air Bags, and Turn Backup Fuses
Backup Lamps
G106 with Y91