GM Service Manual Online
For 1990-2009 cars only
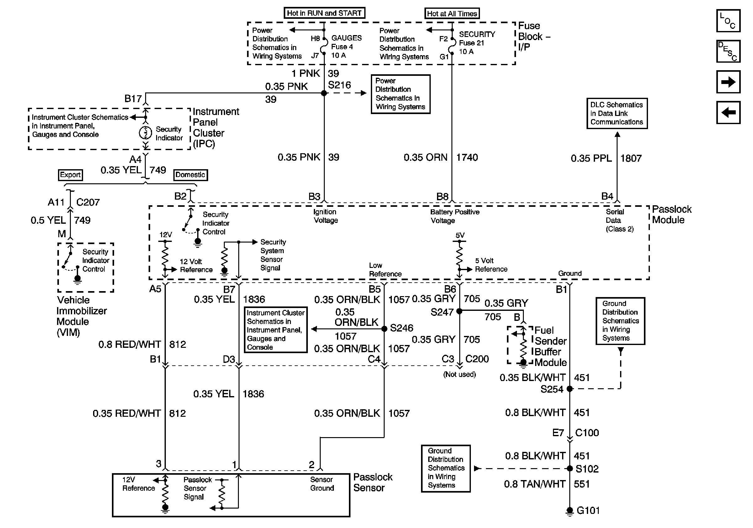
Figure 1:

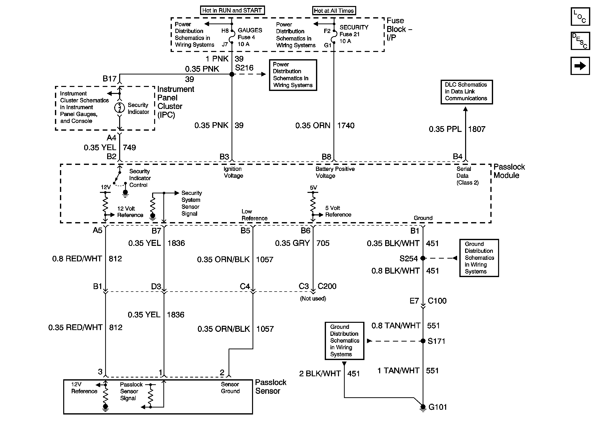
Passlock - Gas


Object Number: 783972  Size: FS
Master Electrical Component List
Vehicle Theft Deterrent (VTD) Description and Operation
Passlock - Diesel
Headlamp Switch, Instrument Cluster, Park/Neutral Position Switch
Ignition A, Ignition B Fuses, and Ignition Switch
Lighting and Battery Fuses
Gages Fuse
Data Link Connector (DLC)
G101 - Gasoline Engines
G101 - Gasoline Engines
Figure 2:

Passlock - Diesel


Object Number: 783973  Size: FS
Master Electrical Component List
Vehicle Theft Deterrent (VTD) Description and Operation
VIM, Lighting Control, I/P Fuse Block - Export Only
Passlock - Gas
Headlamp Switch, Instrument Cluster, Park/Neutral Position Switch
Ignition A, Ignition B Fuses, and Ignition Switch
Gages Fuse
Lighting and Battery Fuses
Data Link Connector (DLC)
Indicators 2 of 2 - Gas and Diesel and Fuel Sender Buffer Module- Diesel Only
G101 - Diesel Engine
G101 - Diesel Engine
Figure 3:

VIM, Lighting Control, I/P Fuse Block - Export Only


Object Number: 783979  Size: FS
Master Electrical Component List
Theft Systems Description and Operation
I/P Fuse Block, Power Door Lock Switch, VIM - Export Only
Passlock - Diesel
Lighting and Battery Fuses
Ignition A, Ignition B Fuses, and Ignition Switch
Lighting and Battery Fuses
Headlamp Switch, Instrument Cluster, Park/Neutral Position Switch
Park Lamps, Security, and DRL Fuses
PARK LPS, TURN B/U, HAZARD and STOP Fuses
Gages Fuse
Data Link Connector (DLC)
Theft Deterrent Flasher
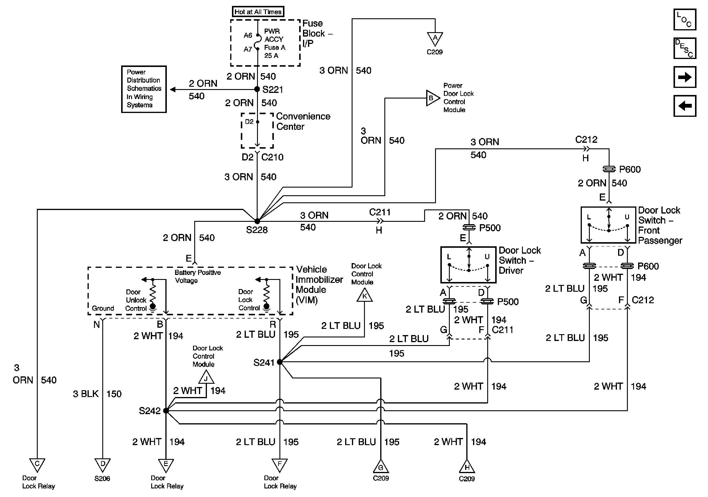
Figure 4:

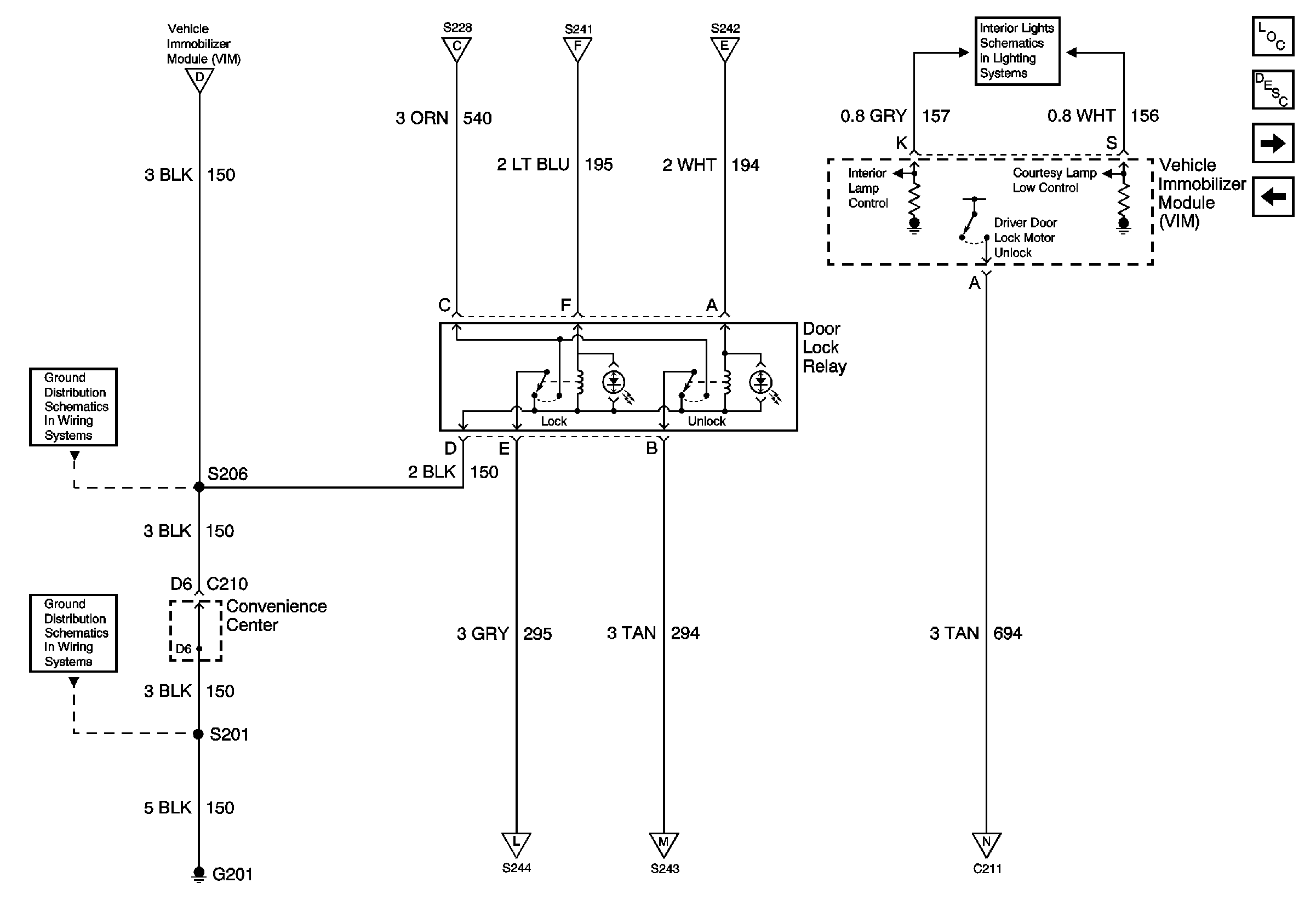
I/P Fuse Block, Power Door Lock Switch, VIM - Export Only


Object Number: 783981  Size: FS
Master Electrical Component List
Theft Systems Description and Operation
Power Door Lock Module, Door Jamb Switch, Door Lock Switch (Export Only)
VIM, Lighting Control, I/P Fuse Block - Export Only
Power Accessory Fuse
Power Door Lock Module, Door Jamb Switch, Door Lock Switch (Export Only)
Power Door Lock Module, Door Jamb Switch, Door Lock Switch (Export Only)
Power Door Lock Module, Door Jamb Switch, Door Lock Switch (Export Only)
Power Door Lock Module, Door Jamb Switch, Door Lock Switch (Export Only)
Power Door Lock Relay, VIM - Export Only
Power Door Lock Relay, VIM - Export Only
Power Door Lock Relay, VIM - Export Only
Power Door Lock Relay, VIM - Export Only
Power Door Lock Module, Door Jamb Switch, Door Lock Switch (Export Only)
Power Door Lock Module, Door Jamb Switch, Door Lock Switch (Export Only)
Figure 5:

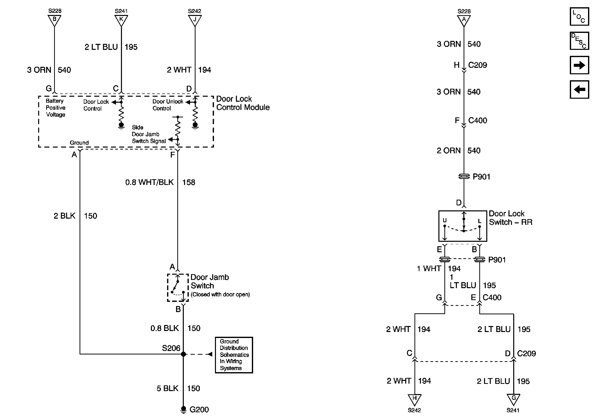
Power Door Lock Module, Door Jamb Switch, Door Lock Switch-Export Only


Object Number: 783982  Size: FS
Master Electrical Component List
Theft Systems Description and Operation
Power Door Lock Relay, VIM - Export Only
I/P Fuse Block, Power Door Lock Switch, VIM - Export Only
I/P Fuse Block, Power Door Lock Switch, VIM - Export Only
I/P Fuse Block, Power Door Lock Switch, VIM - Export Only
I/P Fuse Block, Power Door Lock Switch, VIM - Export Only
I/P Fuse Block, Power Door Lock Switch, VIM - Export Only
G200
I/P Fuse Block, Power Door Lock Switch, VIM - Export Only
I/P Fuse Block, Power Door Lock Switch, VIM - Export Only
Figure 6:

Power Door Lock Relay, VIM - Export Only


Object Number: 783983  Size: FS
Master Electrical Component List
Theft Systems Description and Operation
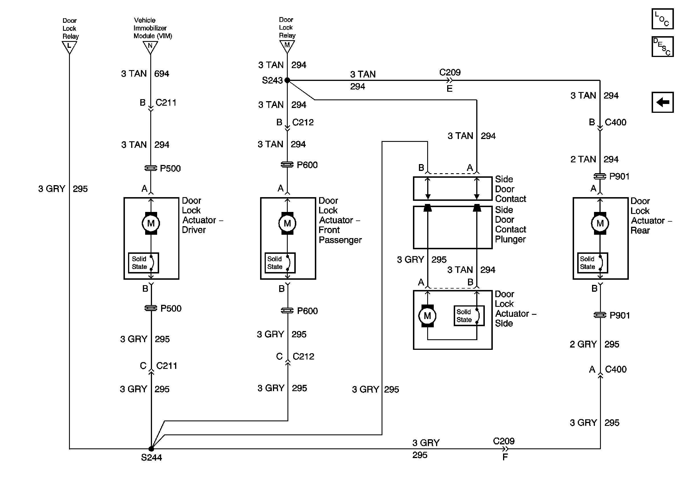
Door Lock Actuator, Side Door Contacts - Export Only
Power Door Lock Module, Door Jamb Switch, Door Lock Switch (Export Only)
I/P Fuse Block, Power Door Lock Switch, VIM - Export Only
I/P Fuse Block, Power Door Lock Switch, VIM - Export Only
I/P Fuse Block, Power Door Lock Switch, VIM - Export Only
I/P Fuse Block, Power Door Lock Switch, VIM - Export Only
CTSY Fuse
G200
G201
Door Lock Actuator, Side Door Contacts - Export Only
Door Lock Actuator, Side Door Contacts - Export Only
Door Lock Actuator, Side Door Contacts - Export Only
Figure 7:

Door Lock Actuator, Side Door Contacts - Export Only


Object Number: 783984  Size: FS
Master Electrical Component List
Theft Systems Description and Operation
Power Door Lock Relay, VIM - Export Only
Power Door Lock Relay, VIM - Export Only
Power Door Lock Relay, VIM - Export Only
Power Door Lock Relay, VIM - Export Only