GM Service Manual Online
For 1990-2009 cars only
Makes
🢒
Chevrolet
🢒
2009
🢒
Express
🢒
Safety and Security
🢒
Seat Belts
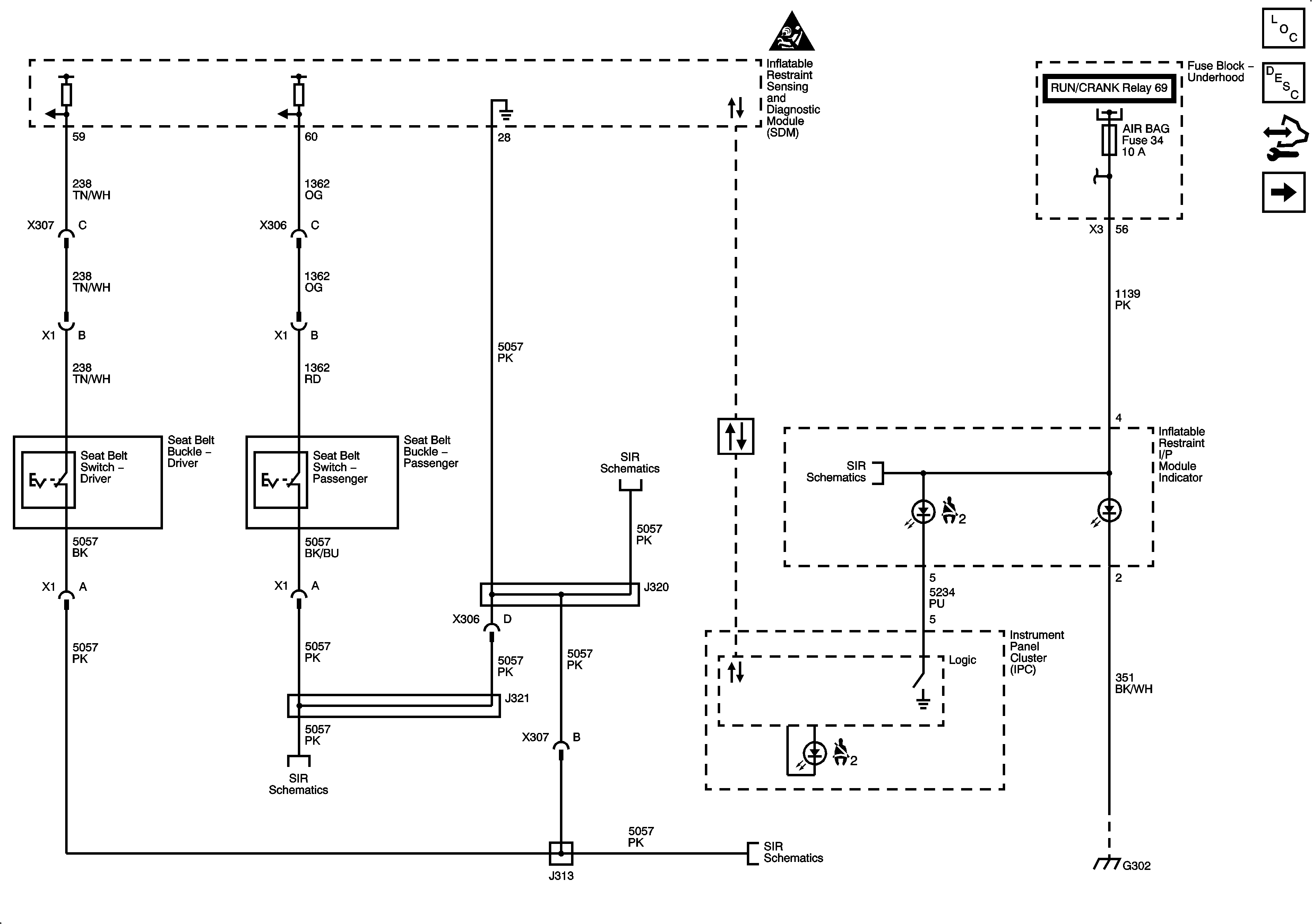
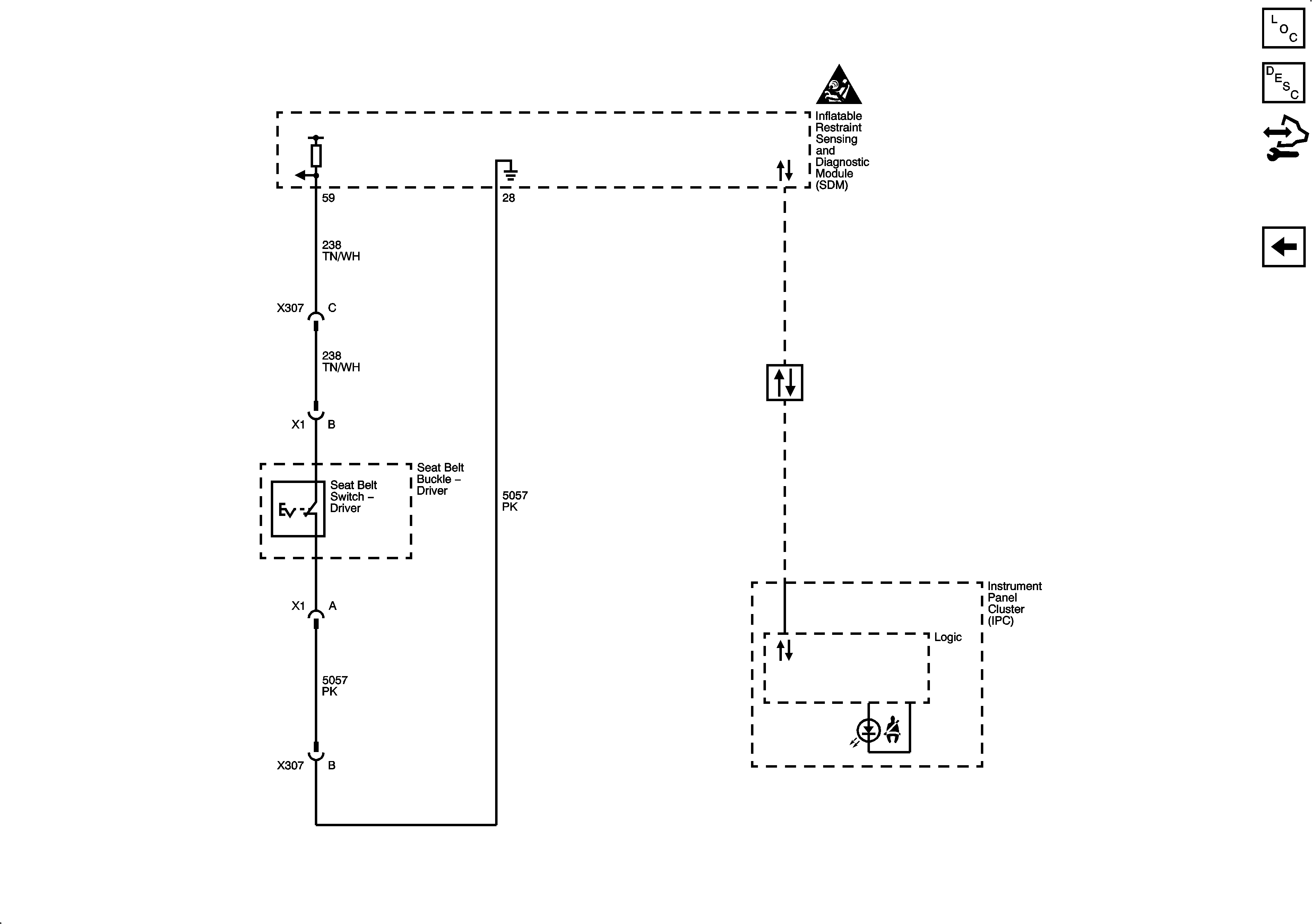
🢒 Seat Belt Schematics
Figure
1:
Seat Belt (without C99 without YF7)
Figure
2:
Seat Belt (C99)