GM Service Manual Online
For 1990-2009 cars only

Object Number: 568360  Size: LF
Engine Controls Components
Engine Data Sensors - A/C Refrig Press, TP, MAP, ECT, IAT
OBD II Symbol Description Notice

Circuit Description

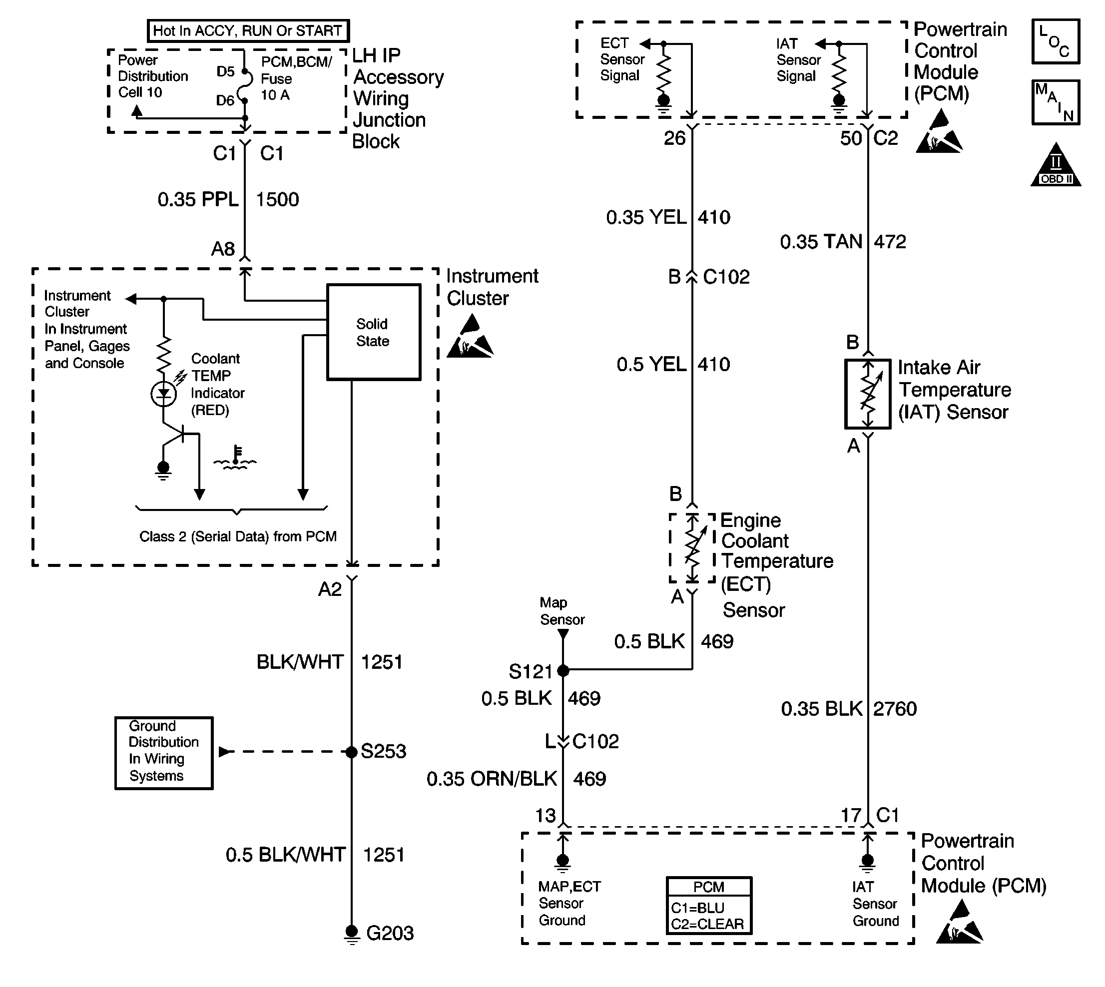
The engine coolant temperature (ECT) sensor is a thermistor mounted in the engine coolant stream. The powertrain control module (PCM) applies about 5.0 volts, through a pull-up resistor to the ECT signal circuit. When the engine coolant is cold, the sensor resistance is high and the PCM will measure a high signal voltage. As the engine coolant warms, the sensor resistance decreases and the ECT signal voltage measured at the PCM decreases. With a fully warmed-up engine, the ECT signal voltage should measure about 1.5 to 2.0 volts. If the PCM detects an ECT signal that is intermittently less than the range of the ECT sensor, DTC P1114 will set.

Conditions for Running the DTC

The engine is running for 3 seconds.

Conditions for Setting the DTC

    •  The ECT sensor is intermittently indicating an engine coolant temperature of more than 140°C (283°F).
    •  The condition is present for at least 3 seconds.

Action Taken When the DTC Sets

The PCM stores conditions which were present when the DTC set as Failure Records only. This information will not be stored as Freeze Frame Records.

Conditions for Clearing the MIL/DTC

    • The DTC becomes history when the conditions for setting the DTC are no longer present.
    • The history DTC clears after 40 malfunction free warm-up cycles.
    • The PCM receives a clear code command from the scan tool.

Diagnostic Aids

Inspect for the following conditions:

Many situations may lead to an intermittent condition. Perform each inspection or test as directed.

Important: :  Remove any debris from the connector surfaces before servicing a component. Inspect the connector gaskets when diagnosing or replacing a component. Ensure that the gaskets are installed correctly. The gaskets prevent contaminate intrusion.

    • Loose terminal connection
       -  Use a corresponding mating terminal to test for proper tension. Refer to Testing for Intermittent Conditions and Poor Connections , and to Connector Repairs in Wiring Systems for diagnosis and repair.
       -  Inspect the harness connectors for backed out terminals, improper mating, broken locks, improperly formed or damaged terminals, and faulty terminal to wire connection. Refer to Testing for Intermittent Conditions and Poor Connections , and to Connector Repairs in Wiring Systems for diagnosis and repair.
    • Damaged harness--Inspect the wiring harness for damage. If the harness inspection does not reveal a problem, observe the display on the scan tool while moving connectors and wiring harnesses related to the sensor. A change in the scan tool display may indicate the location of the fault. Refer to Wiring Repairs in Wiring Systems for diagnosis and repair.
    •  Inspect the powertrain control module (PCM) and the engine grounds for clean and secure connections. Refer to Wiring Repairs in Wiring Systems for diagnosis and repair.

If the condition is determined to be intermittent, reviewing the Snapshot or Freeze Frame/Failure Records may be useful in determining when the DTC or condition was identified.

DTC P1114 - ECT Sensor Circuit Intermittent Low Voltage

Step

Action

Values

Yes

No

1

Did you perform the Powertrain On-Board Diagnostic (OBD) System Check?

--

Go to Step 2

Go to Powertrain On Board Diagnostic (OBD) System Check

2

With a scan tool, select diagnostic trouble codes (DTC).

Does the scan tool indicate DTC P0117 also set?

--

Go to DTC P0117 Engine Coolant Temperature (ECT) Sensor Circuit Low Voltage

Go to Step 3

3

Test the signal circuit of the ECT sensor for an intermittent short to ground. Refer to Testing for Intermittent Conditions and Poor Connections and to Wiring Repairs in Wiring Systems.

Did you find and correct the condition?

--

Go to Step 4

Go to Diagnostic Aids

4

  1. Use the scan tool in order to clear the DTCs.
  2. Operate the vehicle within the Failure Record conditions as noted.

Does the DTC reset?

--

Go to Step 2

System OK