GM Service Manual Online
For 1990-2009 cars only
Figure 1:

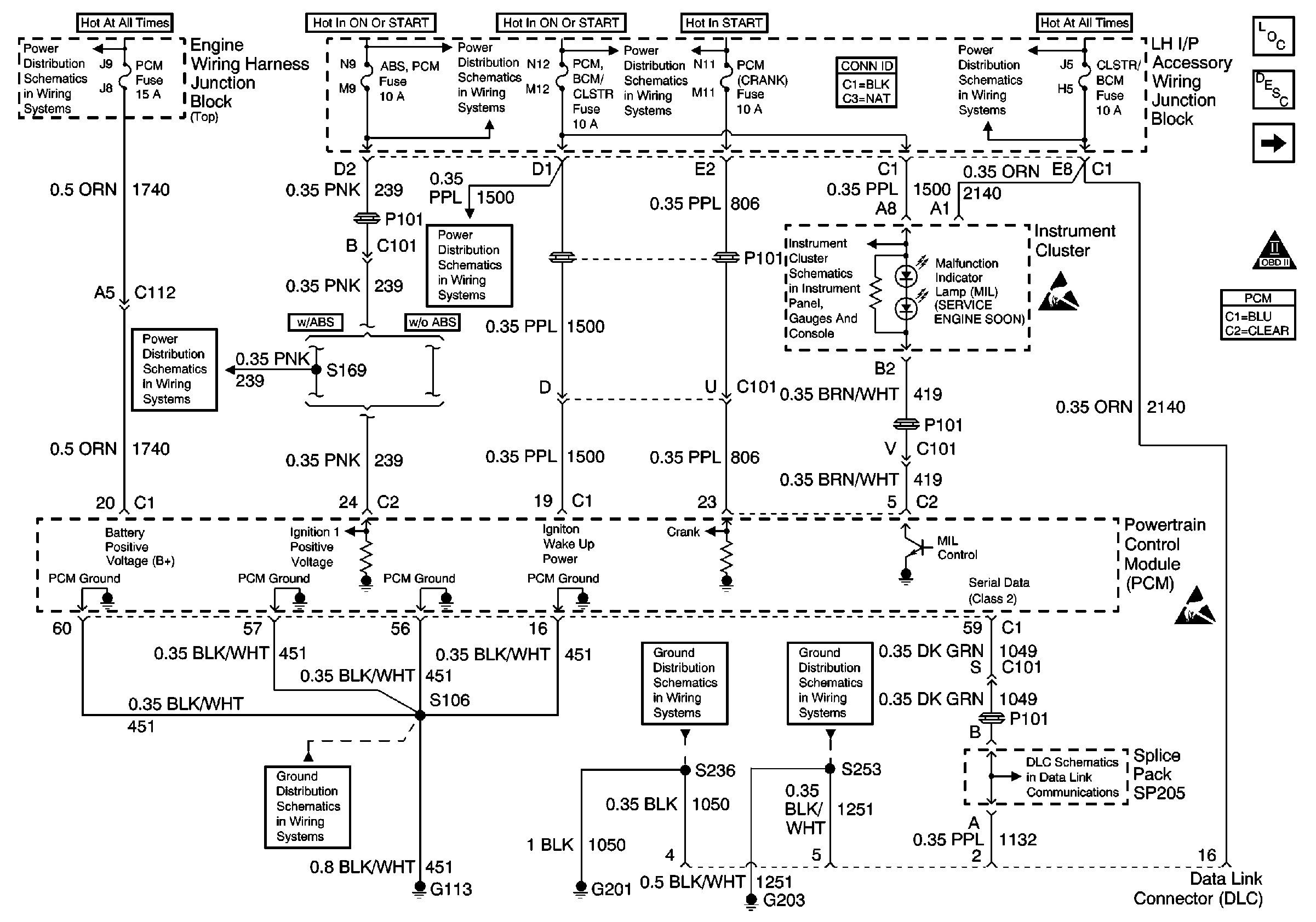
Power, Grounds, MIL, Serial Data


Object Number: 488636  Size: FS
EXT LTS, A/C RLY (CMPR) and PCM Fuses
ABS/PCM, STOP, TURN SIGNAL and SRS Fuses
G113 - Continued
ABS/PCM, STOP, TURN SIGNAL and SRS Fuses
PCM BCM/CLSTR, PWR MIR, CLSTR/BCM Fuses, RETAINED ACCSRY PWR CIRCUIT Breaker, HEADLAMP and RETAINED ACCSRY PWR Relays
Ignition and Start Switch and A/C CRUISE, A/C FAN, CRUISE, PCM (Crank)and PCM/BCM/CLSTR Fuses
G201 (1 of 2)
Direct Inputs 2 of 2
G203 (2 of 3)
PCM BCM/CLSTR, PWR MIR, CLSTR/BCM Fuses, RETAINED ACCSRY PWR CIRCUIT Breaker, HEADLAMP and RETAINED ACCSRY PWR Relays
Data Link Communications Schematic
Handling ESD Sensitive Parts Notice
Handling ESD Sensitive Parts Notice
Engine Controls Components
Powertrain Control Module Description
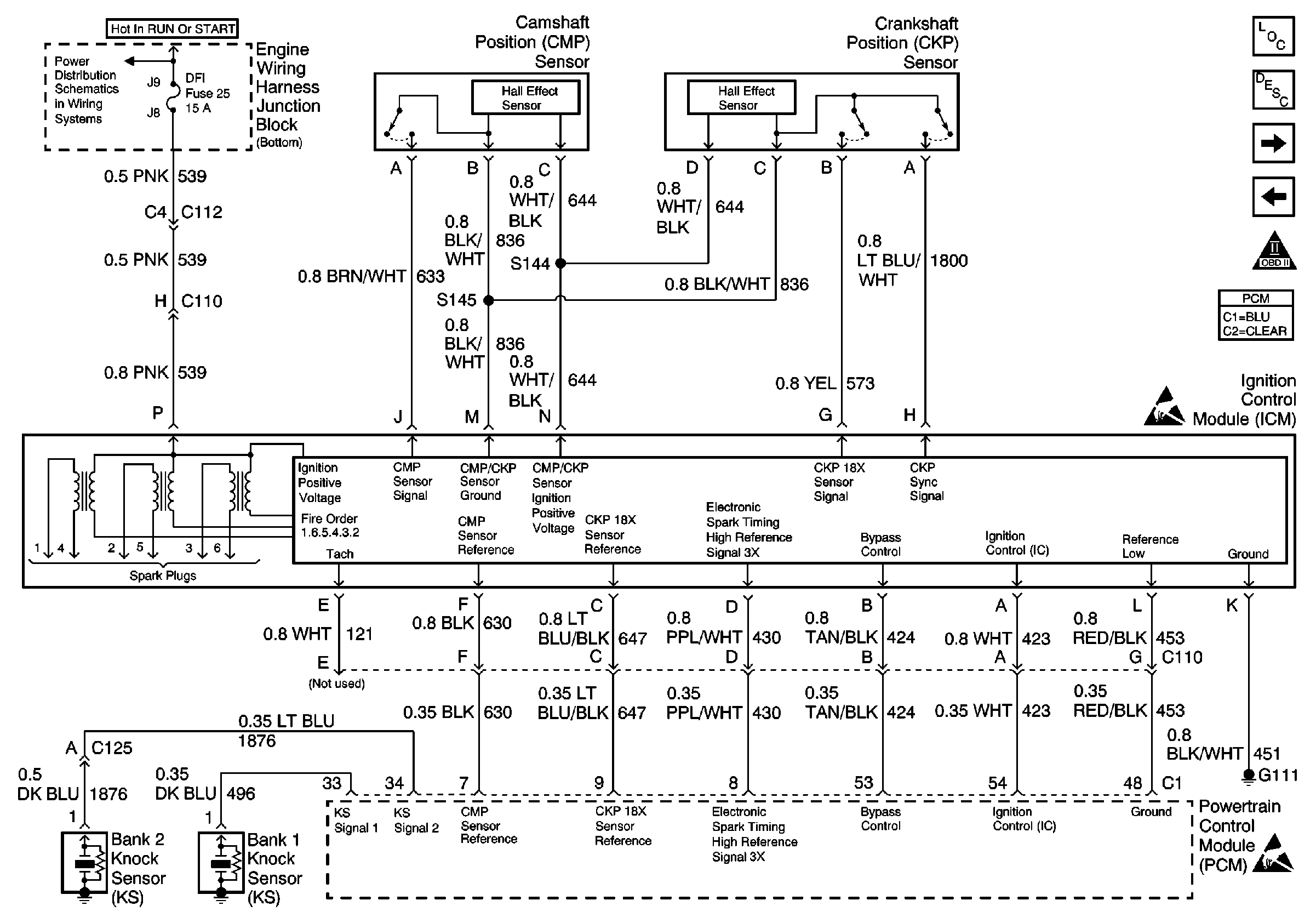
Ignition System, Knock Sensors
OBD II Symbol Description Notice
Figure 2:

Ignition System, Knock Sensors


Object Number: 489426  Size: FS
FAN CONT #2 & #3, FAN CONT #1, OXY SEN, DFI MDL and ENG DEVICES Fuses
Handling ESD Sensitive Parts Notice
Handling ESD Sensitive Parts Notice
Engine Controls Components
Powertrain Control Module Description
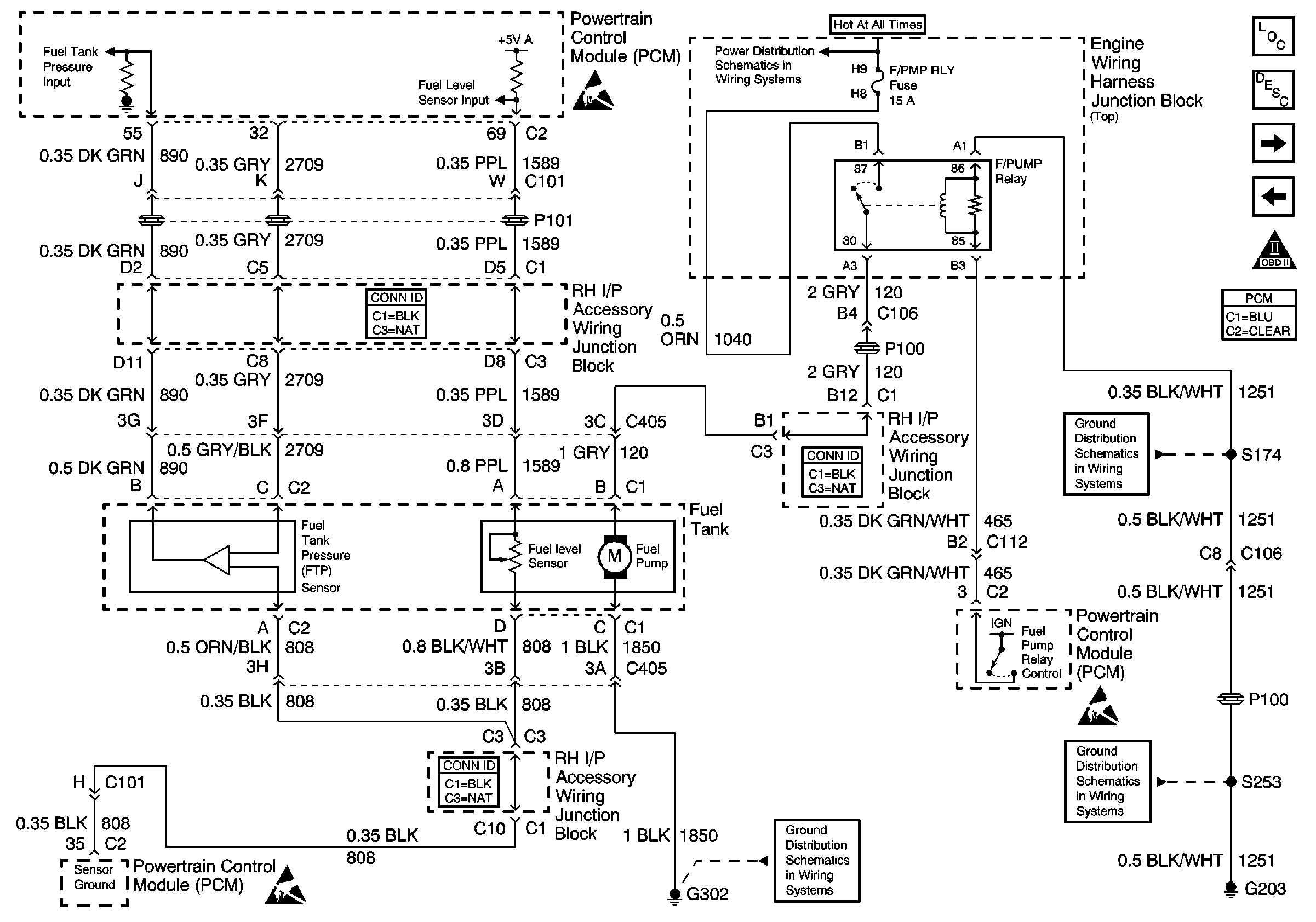
Fuel Controls
Power, Grounds, MIL, Serial Data
OBD II Symbol Description Notice
Figure 3:

Fuel Controls


Object Number: 488641  Size: FS
Handling ESD Sensitive Parts Notice
Handling ESD Sensitive Parts Notice
FOG RLY, F/PMP RLY, DLR/EXT LTS, EXT LTS, A/C RLY (CMPR), PCM and HORN RLY Fuses
G302
G203 (3 of 3)
G203 (2 of 3)
Handling ESD Sensitive Parts Notice
Engine Controls Components
Powertrain Control Module Description
Fuel Injectors
Ignition System, Knock Sensors
OBD II Symbol Description Notice
Figure 4:

Fuel Injectors


Object Number: 489427  Size: FS
FUEL INJ, TRANS SOL and A/C RLY (COIL) Fuses
Handling ESD Sensitive Parts Notice
Engine Controls Components
Powertrain Control Module Description
Engine Data Sensors: A/C Pressure Refrig, TP, MAP, ECT, IAT
Fuel Controls
OBD II Symbol Description Notice
Figure 5:

Engine Data Sensors: A/C Pressure Refrig, TP, MAP, ECT, IAT


Object Number: 489428  Size: FS
Handling ESD Sensitive Parts Notice
Handling ESD Sensitive Parts Notice
Engine Controls Components
Powertrain Control Module Description
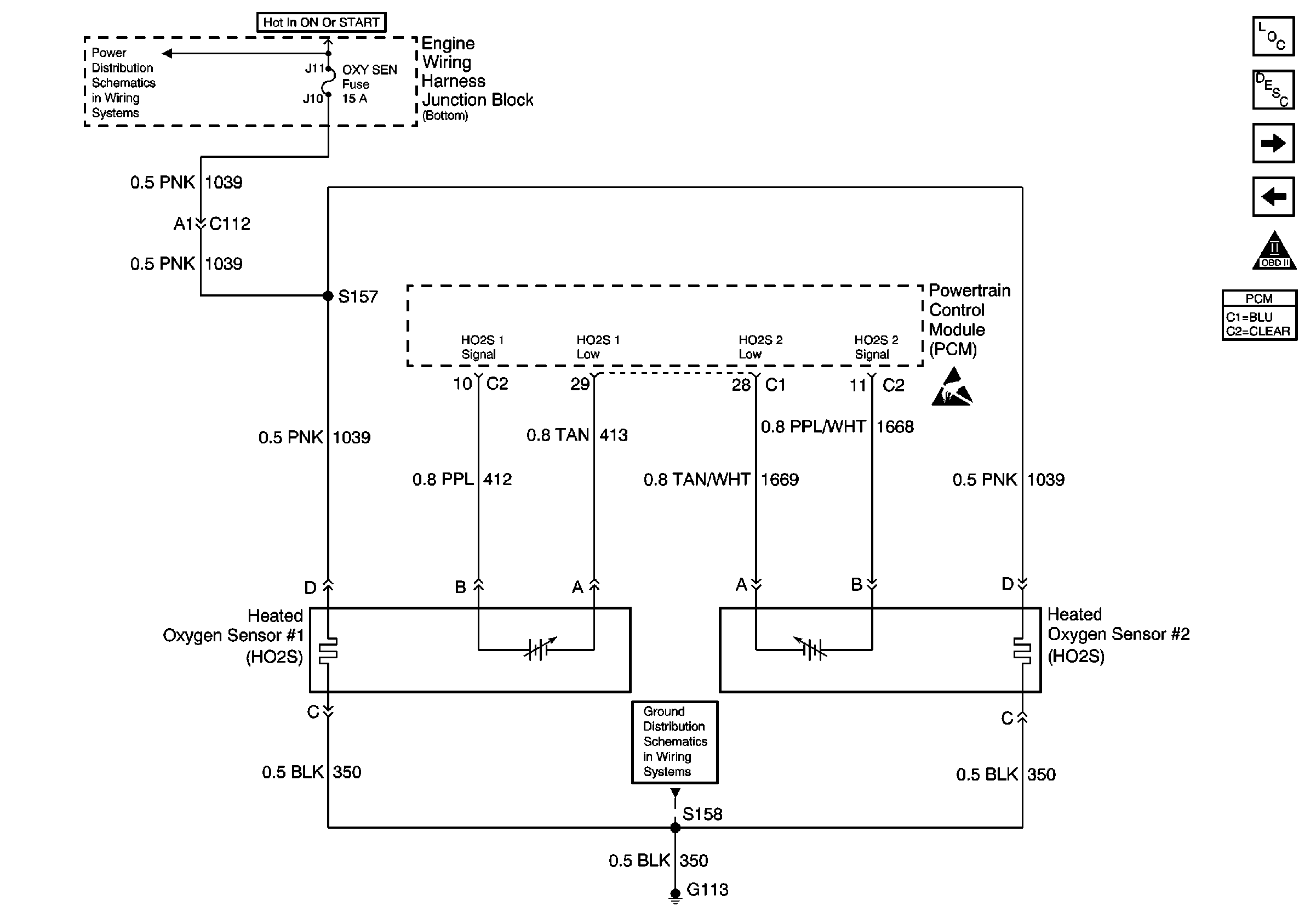
Engine Data Sensors - HO2S 1, HO2S 2
Fuel Injectors
OBD II Symbol Description Notice
Figure 6:

Engine Data Sensors -- HO2S 1, HO2S 2


Object Number: 488655  Size: FS
FAN CONT #2 & #3, FAN CONT #1, OXY SEN, DFI MDL and ENG DEVICES Fuses
G100, G111, G113 and G151
Handling ESD Sensitive Parts Notice
Engine Controls Components
Powertrain Control Module Description
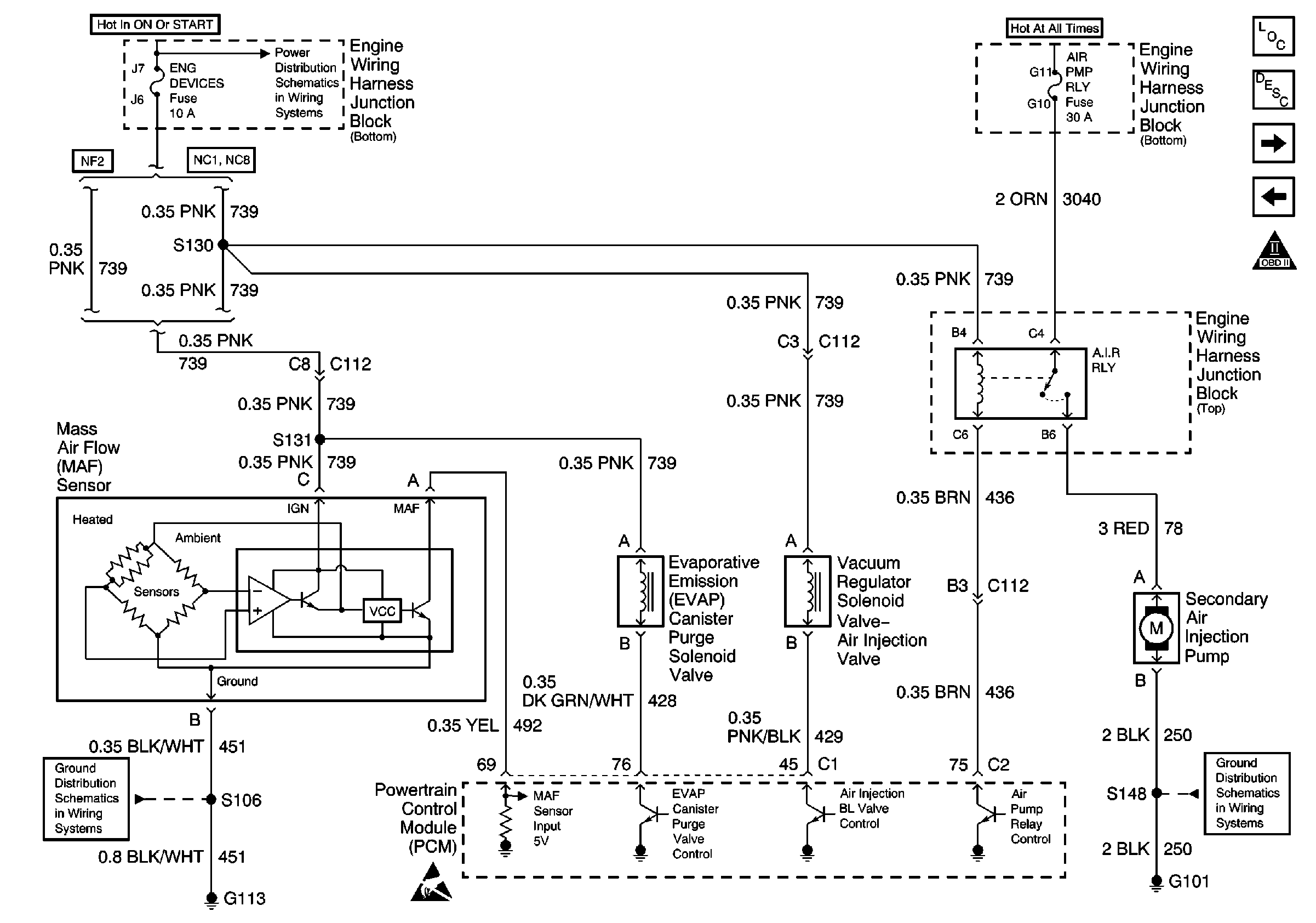
Engine Data Sensors - MAF, EVAP Purge, Air Injection
Engine Data Sensors: A/C Pressure Refrig, TP, MAP, ECT, IAT
OBD II Symbol Description Notice
Figure 7:

Engine Data Sensors -- MAF, EVAP Purge, Air Injection


Object Number: 488659  Size: FS
FAN CONT #2 & #3, FAN CONT #1, OXY SEN, DFI MDL and ENG DEVICES Fuses
G113 - Continued
Handling ESD Sensitive Parts Notice
G101 (1 of 2)
Engine Controls Components
Powertrain Control Module Description
IAC, Engine Oil Level, Engine Oil Pressure, EGR, EVAP Vent
Engine Data Sensors - HO2S 1, HO2S 2
OBD II Symbol Description Notice
Figure 8:

IAC, Engine Oil Level, Engine Oil Pressure, EGR, EVAP Vent


Object Number: 489429  Size: FS
ABS/PCM, STOP, TURN SIGNAL and SRS Fuses
G113 - Continued
Engine Controls Components
Powertrain Control Module Description
VSS, Cruise
Engine Data Sensors - MAF, EVAP Purge, Air Injection
OBD II Symbol Description Notice
Handling ESD Sensitive Parts Notice
Figure 9:

VSS, Cruise


Object Number: 488674  Size: FS
OBD II Symbol Description Notice
Power, Grounds and RAP Relay
Engine Controls Components
Powertrain Control Module Description
Power, Generator, EBCM, I/P and Ground
IAC, Engine Oil Level, Engine Oil Pressure, EGR, EVAP Vent
OBD II Symbol Description Notice
OBD II Symbol Description Notice
Figure 10:

Power, Generator, EBCM, I/P and Ground


Object Number: 488676  Size: FS
EXT LTS, A/C RLY (CMPR) and PCM Fuses
PCM BCM/CLSTR, PWR MIR, CLSTR/BCM Fuses, RETAINED ACCSRY PWR CIRCUIT Breaker, HEADLAMP and RETAINED ACCSRY PWR Relays
Power, DLC, BCM, PCM, SP205, G203
Handling ESD Sensitive Parts Notice
Handling ESD Sensitive Parts Notice
Handling ESD Sensitive Parts Notice
G203 (2 of 3)
Engine Controls Components
Powertrain Control Module Description
Automatic Transaxle Position Encoder, Crank Relay
VSS, Cruise
OBD II Symbol Description Notice
Figure 11:

Automatic Transaxle Position Encoder, Crank Relay


Object Number: 488678  Size: FS
ABS/PCM, STOP, TURN SIGNAL and SRS Fuses
ABS/PCM, STOP, TURN SIGNAL and SRS Fuses
G113 - Continued
Handling ESD Sensitive Parts Notice
Engine Controls Components
Powertrain Control Module Description
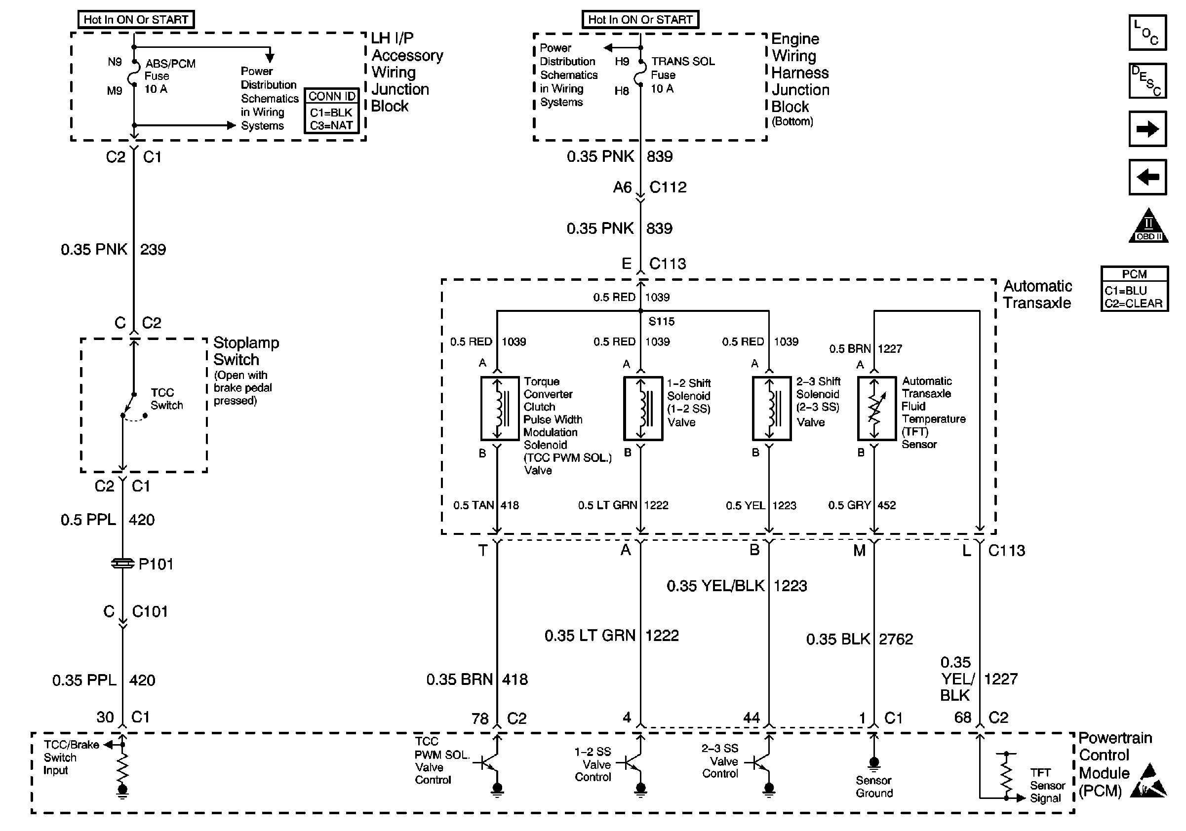
Automatic Transaxle, TCC Switch
Power, Generator, EBCM, I/P and Ground
OBD II Symbol Description Notice
Figure 12:

Automatic Transaxle, TCC Switch


Object Number: 488683  Size: FS
ABS/PCM, STOP, TURN SIGNAL and SRS Fuses
FUEL INJ, TRANS SOL and A/C RLY (COIL) Fuses
Handling ESD Sensitive Parts Notice
Engine Controls Components
Powertrain Control Module Description
Automatic Transaxle, ISS, PC Solenoid, TFP
Automatic Transaxle Position Encoder, Crank Relay
OBD II Symbol Description Notice
Figure 13:

Automatic Transaxle, ISS, PC Solenoid, TFP


Object Number: 488685  Size: FS
Handling ESD Sensitive Parts Notice
Handling ESD Sensitive Parts Notice
Engine Controls Components
Powertrain Control Module Description
A/C Compressor Controls
Automatic Transaxle, TCC Switch
OBD II Symbol Description Notice
Figure 14:

A/C Compressor Controls


Object Number: 488725  Size: FS
FUEL INJ, TRANS SOL and A/C RLY (COIL) Fuses
EXT LTS, A/C RLY (CMPR) and PCM Fuses
Handling ESD Sensitive Parts Notice
G100, G111, G113 and G151
Engine Controls Components
Powertrain Control Module Description
Coolant Fans
Automatic Transaxle, ISS, PC Solenoid, TFP
OBD II Symbol Description Notice
Figure 15:

Coolant Fans


Object Number: 488728  Size: FS
Handling ESD Sensitive Parts Notice
G101 (1 of 2)
Engine Controls Components
Powertrain Control Module Description
A/C Compressor Controls
OBD II Symbol Description Notice