GM Service Manual Online
For 1990-2009 cars only

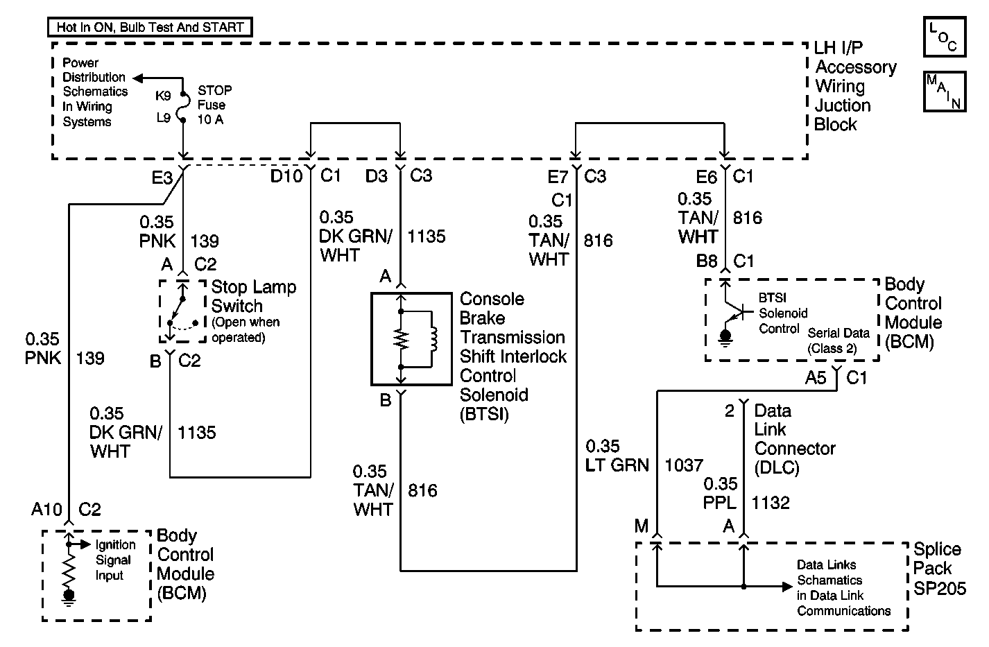
Object Number: 597786  Size: MF

Circuit Description

The body control module (BCM) controls the automatic transmission shift lock control solenoid ground circuit and monitors the voltage of the ground control circuit.

Conditions for Running the DTC

The controlled ground circuit of the automatic transmission shift lock control solenoid controlled must be ON.

Conditions for Setting the DTC

    • The body control module (BCM) detects the controlled ground circuit voltage is approximately equal to battery voltage in the ON state.
    • The condition above must be present for more than 0.3 seconds.
    • This DTC will be set after 20 seconds due to possible false failures.

Action Taken When the DTC Sets

The BCM stores DTC B2713 in memory.

Conditions for Clearing the DTC

    • The body control module (BCM) determines that the controlled ground circuit of the automatic transmission shift lock control circuit is no longer shorted to battery voltage.
    • A history DTC B2713 will clear after 100 consecutive ignition cycles if the condition for the malfunction is no longer present.
    • A scan tool may be used to clear the DTC.

Diagnostic Aids

    • If the DTC B2713 is a history DTC, the fault may be intermittent. Refer to Testing for Intermittent Conditions and Poor Connections in Wiring Systems.
    • The following conditions may cause an intermittent malfunction to occur:
       - An intermittent short to battery voltage in the controlled ground circuit of the automatic transmission shift lock control solenoid.
       - The automatic transmission shift lock control solenoid coil is shorted to battery voltage internally.
       - The body control module (BCM) is shorted to battery internally.

Step

Action

Value(s)

Yes

No

1

Did you perform A Diagnostic System Check- Automatic Transmission Shift Lock Control?

--

Go to Step 2

Go to Diagnostic System Check - Automatic Transmission Shift Lock Control

2

  1. Disconnect the automatic transmission shift lock control solenoid.
  2. Connect a test lamp between the controlled ground circuit of the automatic transmission shift lock control solenoid and a good ground.
  3. Turn ON the ignition, with the engine OFF.

Does the test lamp illuminate?

--

Go to Step 3

Go to Step 4

3

Repair short to battery positive voltage (B+) in the controlled ground circuit of the automatic transmission shift lock control solenoid. Refer to Circuit Testing and Wiring Repairs in Wiring Systems.

Did you complete the repair?

--

Go to Step 7

--

4

Test the controlled ground circuit of the automatic transmission shift lock control solenoid for an open. Refer to Circuit Testing and Wiring Repairs in Wiring Systems.

Did you find and correct the condition?

--

Go to Step 7

Go to Step 5

5

Inspect for poor connections at the body control module. Refer to Testing for Intermittent Conditions and Poor Connections and Connector Repairs in Wiring Systems.

Did you find and correct the condition?

--

Go to Step 7

Go to Step 6

6

Replace the body control module (BCM). Refer to Body Control Module Replacement in Body Control System.

Did you complete the repair?

--

Go to Step 7

--

7

  1. Use the scan tool in order to clear the DTCs.
  2. Operate the vehicle within the Conditions for Running the DTC as specified in the supporting text.

Does the DTC reset?

--

Go to Step 2

System OK