GM Service Manual Online
For 1990-2009 cars only
Makes
🢒
Chevrolet
🢒
2000
🢒
Impala
🢒
HVAC
🢒
HVAC Systems - Manual
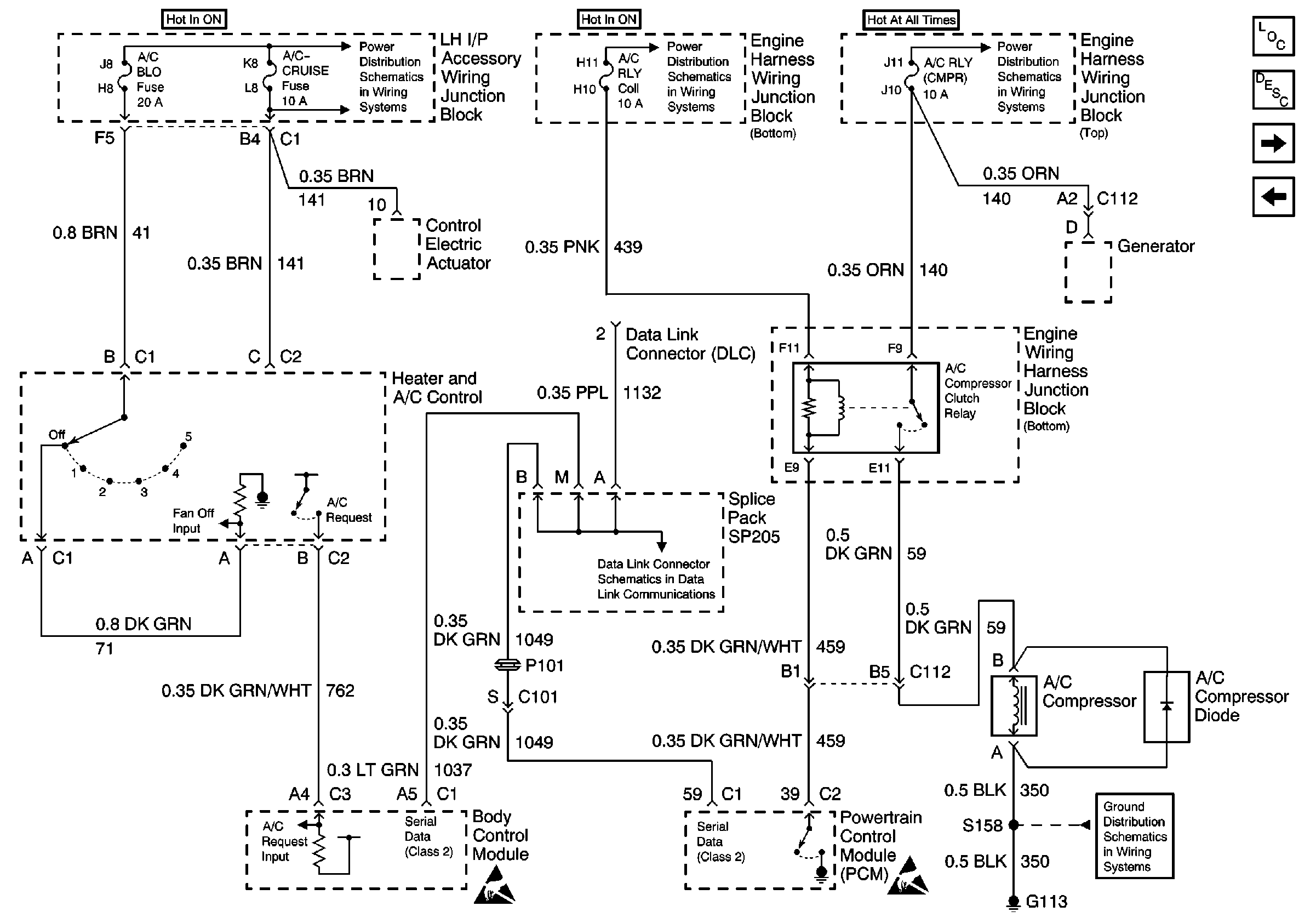
🢒 HVAC Compressor Control Schematics
HVAC Components
HVAC Compressor Controls Circuit Description
Power and Grounds - RPO C60
HVAC Blower Control SChematics
Handling ESD Sensitive Parts Notice
Ignition and Start Switch and A/C CRUISE, A/C FAN, CRUISE, PCM (Crank)and PCM/BCM/CLSTR Fuses
AIR PMP RLY, FUEL INJ, TRANS SOL, A/C RLY (Coil), OXY SEN, DFI MDL, ENG DEVICES, FAN CONT #1, FAN CONT #2 & #3 Fuses, and IGN and Air Pump Relays
EXT LTS, A/C RLY (CMPR) and PCM Fuses
EXT LTS, A/C RLY (CMPR) and PCM Fuses
Power and Grounds - RPO CJ3
Data Link Communications Schematic
Handling ESD Sensitive Parts Notice
Handling ESD Sensitive Parts Notice
G100, G111, G113 and G151