GM Service Manual Online
For 1990-2009 cars only

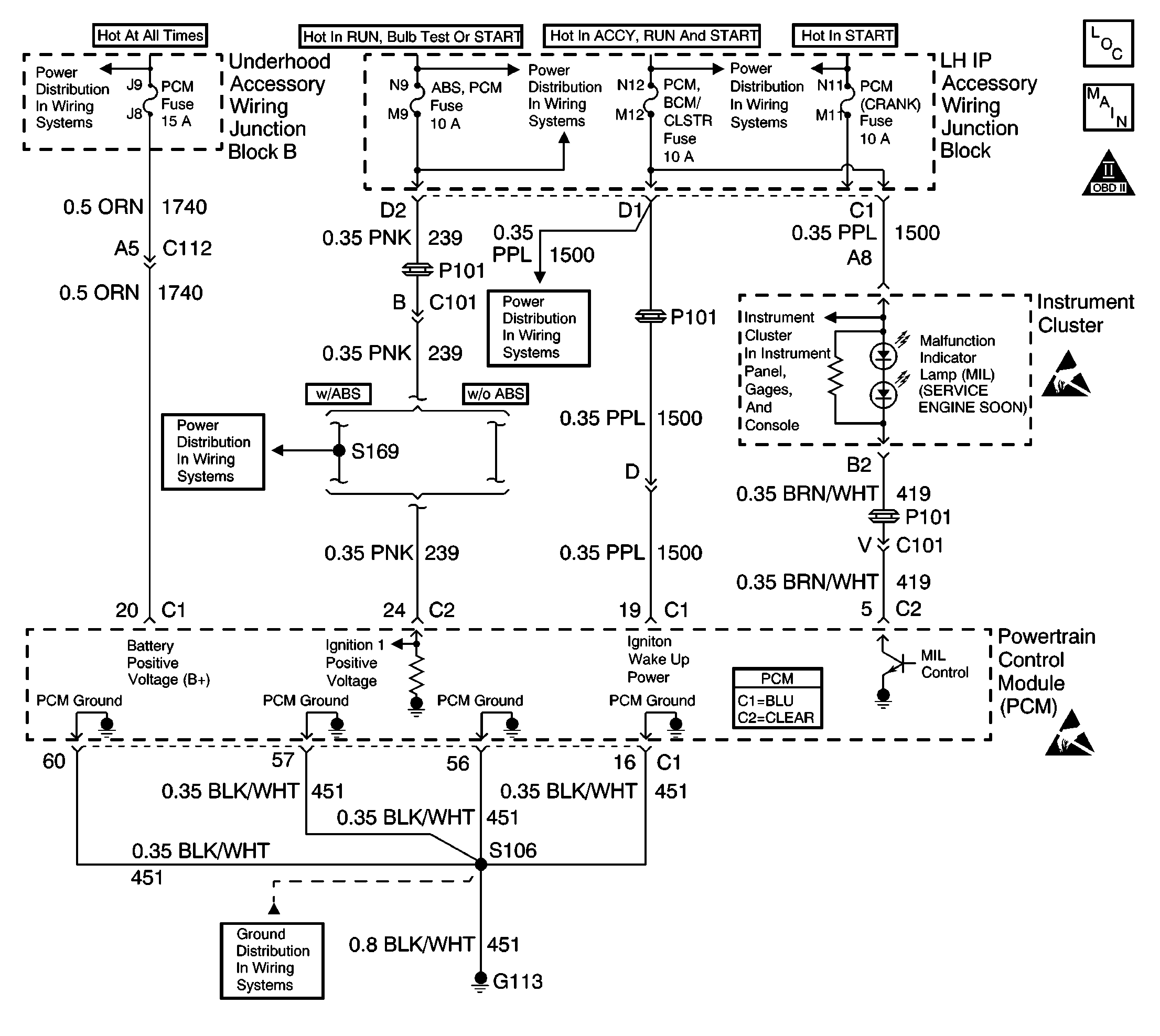
Object Number: 568326  Size: LF
Engine Controls Components
Power, Grounds, MIL and Serial Data
OBD II Symbol Description Notice

Circuit Description

There should be a steady malfunction indicator lamp (MIL) with the ignition ON and the engine OFF. Ignition feed voltage is supplied directly to the MIL. The Powertrain Control Module (PCM) turns the MIL ON by grounding the MIL control circuit. No MIL with the key ON, engine not running suggests an open in the battery positive and ignition positive voltage feed fuses and circuits.

MIL Operation

The Malfunction Indicator Lamp (MIL) is located on the instrument panel and is displayed as CHECK ENGINE lamp.

MIL Function

    • The MIL informs the driver that a malfunction has occurred and the vehicle should be taken in for service as soon as possible
    • The MIL illuminates during a bulb test and a system test
    • A DTC will be stored if a MIL is requested by the diagnostic

MIL Illumination

    • The MIL will illuminate with ignition switch ON and the engine not running
    • The MIL will turn OFF when the engine is started
    • The MIL will remain ON if the self-diagnostic system has detected a malfunction
    • The MIL may turn OFF if the malfunction is not present
    • If the MIL is illuminated and then the engine stalls, the MIL will remain illuminated so long as the ignition switch is ON.
    • If the MIL is not illuminated and the engine stalls, the MIL will not illuminate until the ignition switch is cycled OFF, then ON.

Powertrain On Board Diagnostic (OBD) System Check

Perform the Powertrain On Board Diagnostic (OBD) System Check, when the following conditions are present:

    • When the MIL does not turn ON when the ignition switch is turned to the RUN position. See above for MIL Operation
    • When the MIL remains ON while the engine is running
    • When the MIL is flashing while the engine is running
    • When a driveability symptom is determined

Diagnostic Aids

Inspect for the following conditions:

Many situations may lead to an intermittent condition. Perform each inspection or test as directed.

Important: :  Remove any debris from the connector surfaces before servicing a component. Inspect the connector gaskets when diagnosing or replacing a component. Ensure that the gaskets are installed correctly. The gaskets prevent contaminate intrusion.

    • Loose terminal connection
       -  Use a corresponding mating terminal to test for proper tension. Refer to Testing for Intermittent Conditions and Poor Connections , and to Connector Repairs in Wiring Systems for diagnosis and repair.
       -  Inspect the harness connectors for backed out terminals, improper mating, broken locks, improperly formed or damaged terminals, and faulty terminal to wire connection. Refer to Testing for Intermittent Conditions and Poor Connections , and to Connector Repairs in Wiring Systems for diagnosis and repair.
    • Damaged harness--Inspect the wiring harness for damage. If the harness inspection does not reveal a problem, observe the display on the scan tool while moving connectors and wiring harnesses related to the sensor. A change in the scan tool display may indicate the location of the fault. Refer to Wiring Repairs in Wiring Systems for diagnosis and repair.
    •  Inspect the powertrain control module (PCM) and the engine grounds for clean and secure connections. Refer to Wiring Repairs in Wiring Systems for diagnosis and repair.

If the condition is determined to be intermittent, reviewing the Snapshot or Freeze Frame/Failure Records may be useful in determining when the DTC or condition was identified.

The numbers below refer to the step numbers on the diagnostic table:

  1. This vehicle is equipped with several battery positive and ignition positive voltage feed circuits that will inhibit proper PCM function if a fault occurs on these circuits. Diagnose all PCM battery and ignition positive voltage feed circuits.

  1. Using a test lamp connected to battery positive voltage, probe each of the PCM ground terminals to ensure that a good ground is present.

No Malfunction Indicator Lamp (MIL)

Step

Action

Values

Yes

No

1

Did you perform the Powertrain On-Board Diagnostic (OBD) System Check?

--

Go to Step 2

Go to Powertrain On Board Diagnostic (OBD) System Check

2

  1. Install a scan tool.
  2. Command the MIL ON and OFF several times while monitoring the instrument cluster.

Does the MIL illuminate?

--

Go to Diagnostic Aids

Go to Step 3

3

Test the MIL control circuit for an open or a short to voltage. Refer to Wiring Repairs in Wiring Systems.

Did you find and correct the condition?

--

Go to Step 11

Go to Step 4

4

Inspect the PCM, BCM/cluster fuse for an open. If the fuse is open test the instrument cluster feed circuit for a short to ground.

Did you find and correct the condition?

--

Go to Step 11

Go to Step 5

5

Test the instrument cluster feed circuit for an open.

Did you find and correct the condition?

--

Go to Step 11

Go to Step 6

6

Inspect the PCM battery positive feed circuits and the feed fuses.

Are the fuses OK?

--

Go to Step 7

Go to Step 9

7

  1. Turn OFF the ignition.
  2. Disconnect the PCM.
  3. Turn ON the ignition.
  4. Probe the PCM ignition feed circuits using a test lamp that is connected to a good ground.

Does the test lamp illuminate?

--

Go to Step 8

Go to Step 11

8

Probe the PCM battery feed circuit using a test lamp that is connected to a good ground.

Does the test lamp illuminate?

--

Go to Step 9

Go to Step 11

9

Test for faulty PCM grounds or poor PCM ground connections. Refer to Testing for Intermittent Conditions and Poor Connections in Wiring Systems.

Did you find and correct the condition?

--

Go to Powertrain On Board Diagnostic (OBD) System Check

Go to Step 10

10

Important: :  The replacement PCM must be reprogrammed.

Replace the PCM. Refer to Powertrain Control Module Replacement/Programming .

Did you complete the replacement?

--

Go to Powertrain On Board Diagnostic (OBD) System Check

--

11

Locate and repair open in PCM battery positive feed circuit or the PCM ignition feed circuits. Refer to Wiring Repairs in Wiring Systems.

Did you complete the repair?

--

Go to Powertrain On Board Diagnostic (OBD) System Check

--

12

Locate and repair short to ground in PCM ignition feed circuit or the PCM battery feed circuit. Refer to Wiring Repairs in Wiring Systems.

Did you complete the repair?

--

Go to Powertrain On Board Diagnostic (OBD) System Check

--