GM Service Manual Online
For 1990-2009 cars only
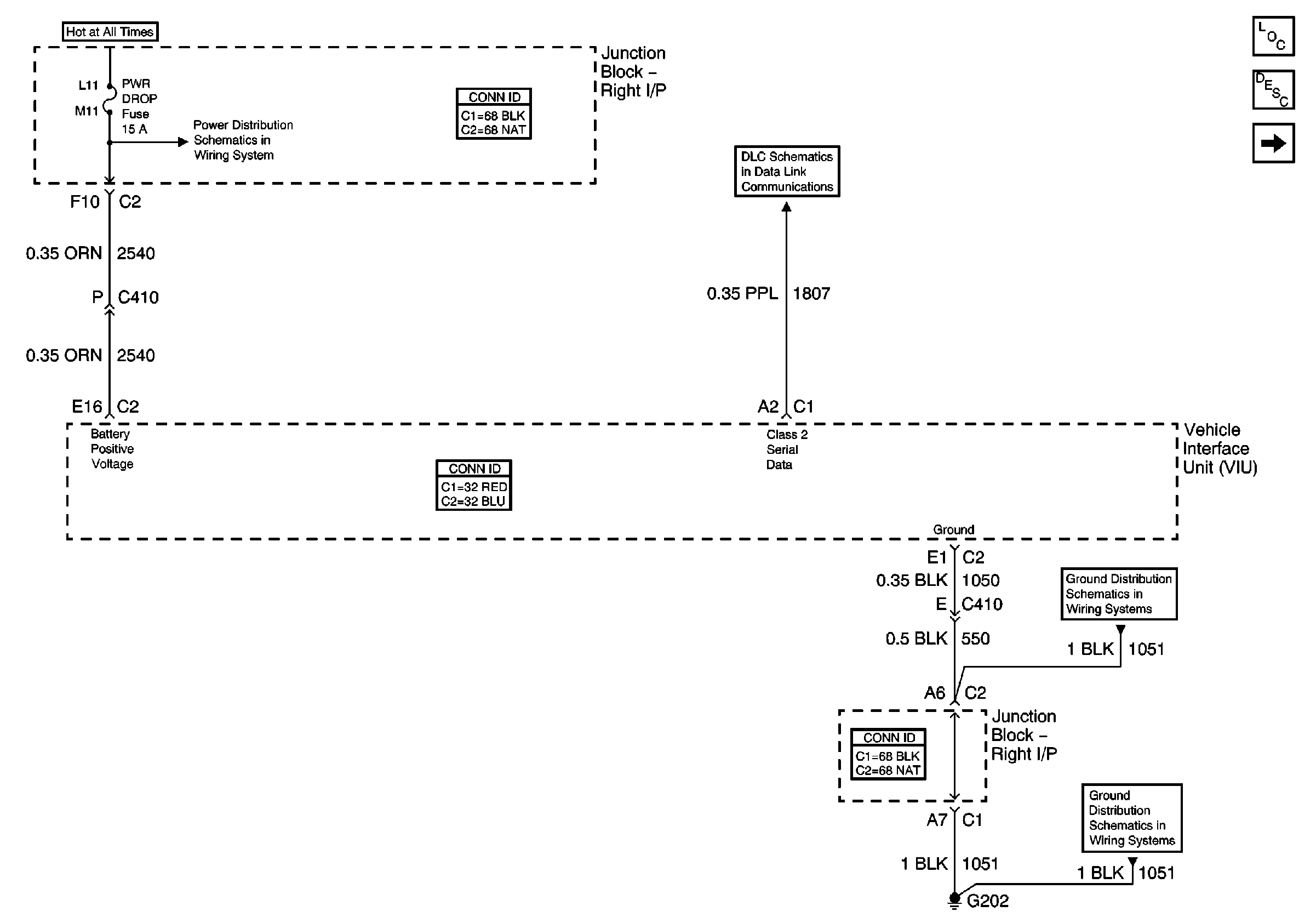
Figure 1:

Data Link, Ground, and Power


Object Number: 684468  Size: FS
Master Electrical Component List
OnStar Description and Operation
Audio Communication and Inside Rearview Mirror
AUX PWR, BRK SW, C/LTR, FRT PARK LP, HAZ SW, HVAC BLO, PWR DROP, and RT I/P#2 Fuses
DLC Schematics
G201 (2 of 2)
G201 (2 of 2)
Figure 2:

Audio Communication and Inside Rearview Mirror


Object Number: 684474  Size: FS
Master Electrical Component List
OnStar Description and Operation
Antennas and VCU/VIU Communications
Data Link, Ground, and Power
Roof Lighting
1/1
G302 (1 of 2)
Cellular Communication Schematic Icons
Cellular Communication Schematic Icons
Cellular Communication Schematic Icons
Figure 3:

Antennas and VCU/VIU Communications


Object Number: 684482  Size: FS
Master Electrical Component List
OnStar Description and Operation
Audio Communication and Inside Rearview Mirror