GM Service Manual Online
For 1990-2009 cars only
Makes
🢒
Chevrolet
🢒
2005
🢒
Impala
🢒
Vehicle Control Systems
🢒
Vehicle DTC Information
🢒 SIR Schematics
Figure
1:
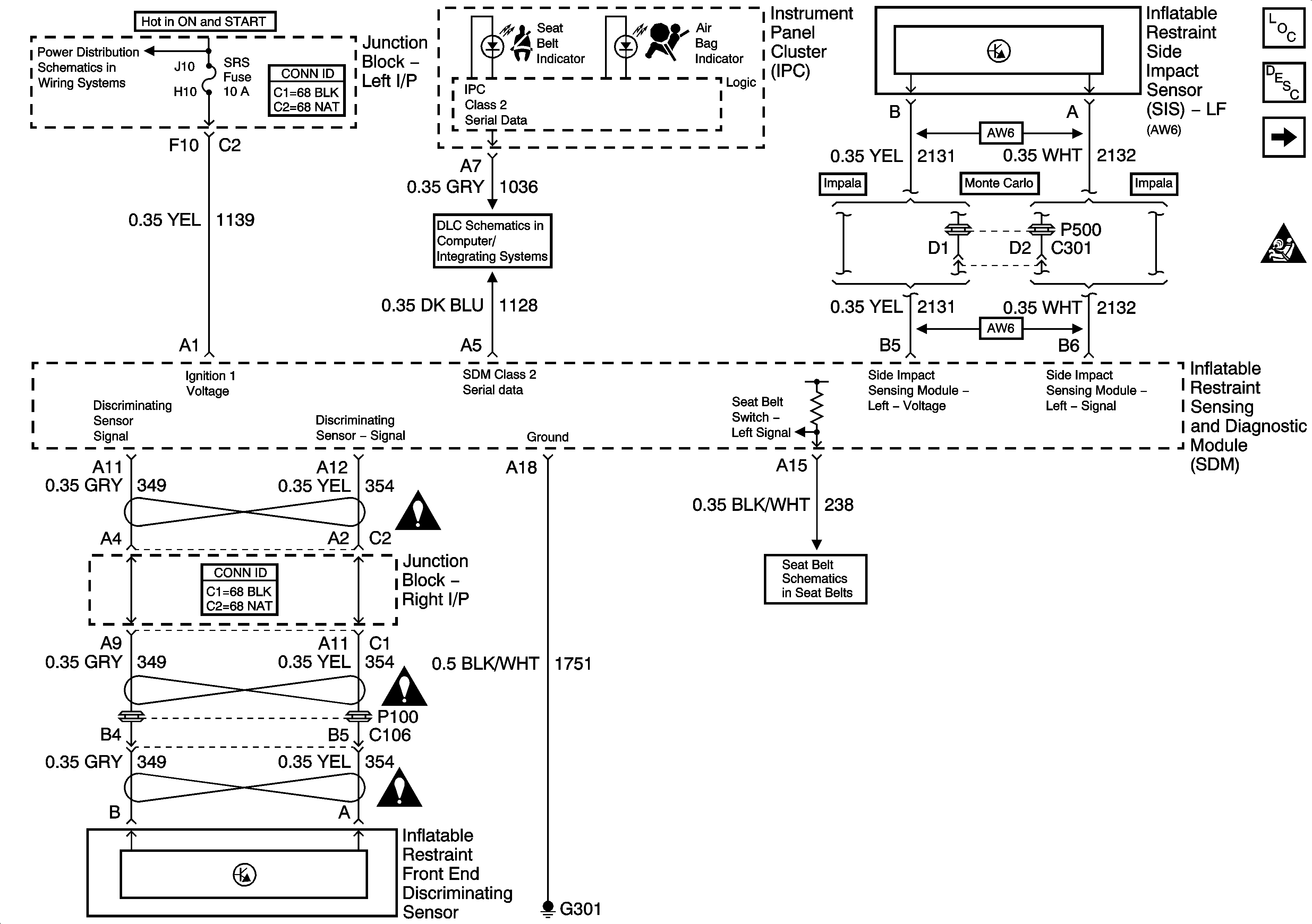
Data Link, Ground, Power, and Sensors
Master Electrical Component List
SIR System Description and Operation
Deployment Loops
SIR Caution for Zoning
ABS/PCM, SRS, STOP, and TURN SIGNAL Fuses
DLC
SIR Schematic Icons
SIR Schematic Icons
SIR Schematic Icons
Seat Belts
Figure
2:
Deployment Loops
Master Electrical Component List
SIR System Description and Operation
Data Link, Ground, Power, and Sensors
SIR Caution for Zoning