GM Service Manual Online
For 1990-2009 cars only
Makes
🢒
Chevrolet
🢒
2005
🢒
Impala
🢒
Body
🢒
Wiring Systems
🢒 Upfitter Provision Schematics
Figure
1:
Rear Junction Block and Roof Wiring
Master Electrical Component List
Front and Rear Lamp Provisions and SEO Relays
ABS/PCM, SRS, STOP, and TURN SIGNAL Fuses
Fuse Block - SEO and Fusible Links
ABS/PCM, SRS, STOP, and TURN SIGNAL Fuses
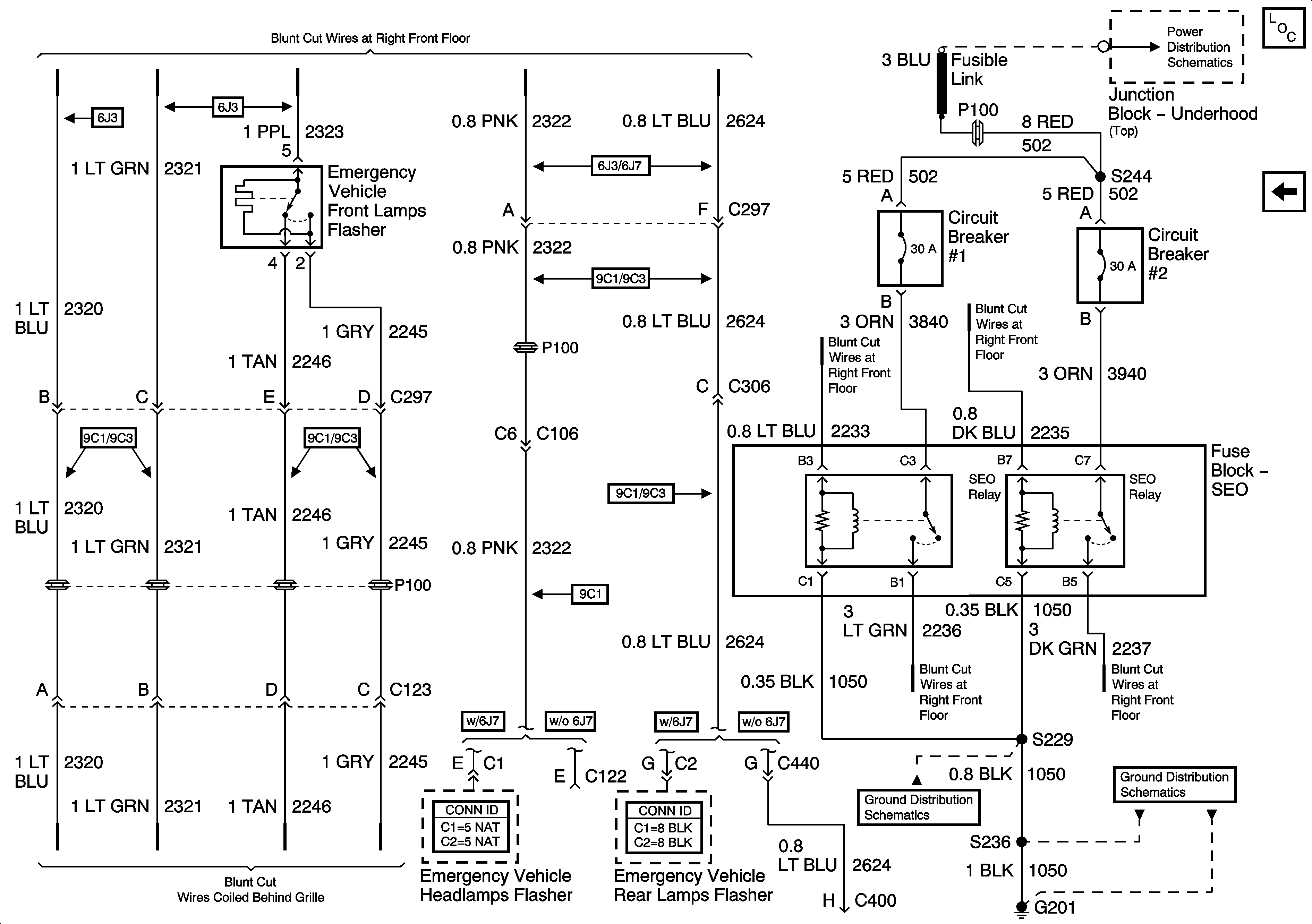
Figure
2:
Front and Rear Lamps Provisions, SEO Relays
Master Electrical Component List
Rear Junction Block and Roof Wiring
Fuse Block - SEO and Fusible Links
G201 - 2 of 2
G201 - 1 of 2