GM Service Manual Online
For 1990-2009 cars only
Makes
🢒
Chevrolet
🢒
2008
🢒
Impala
🢒
Diagnostic Navigation
🢒
Vehicle Diagnostic Information
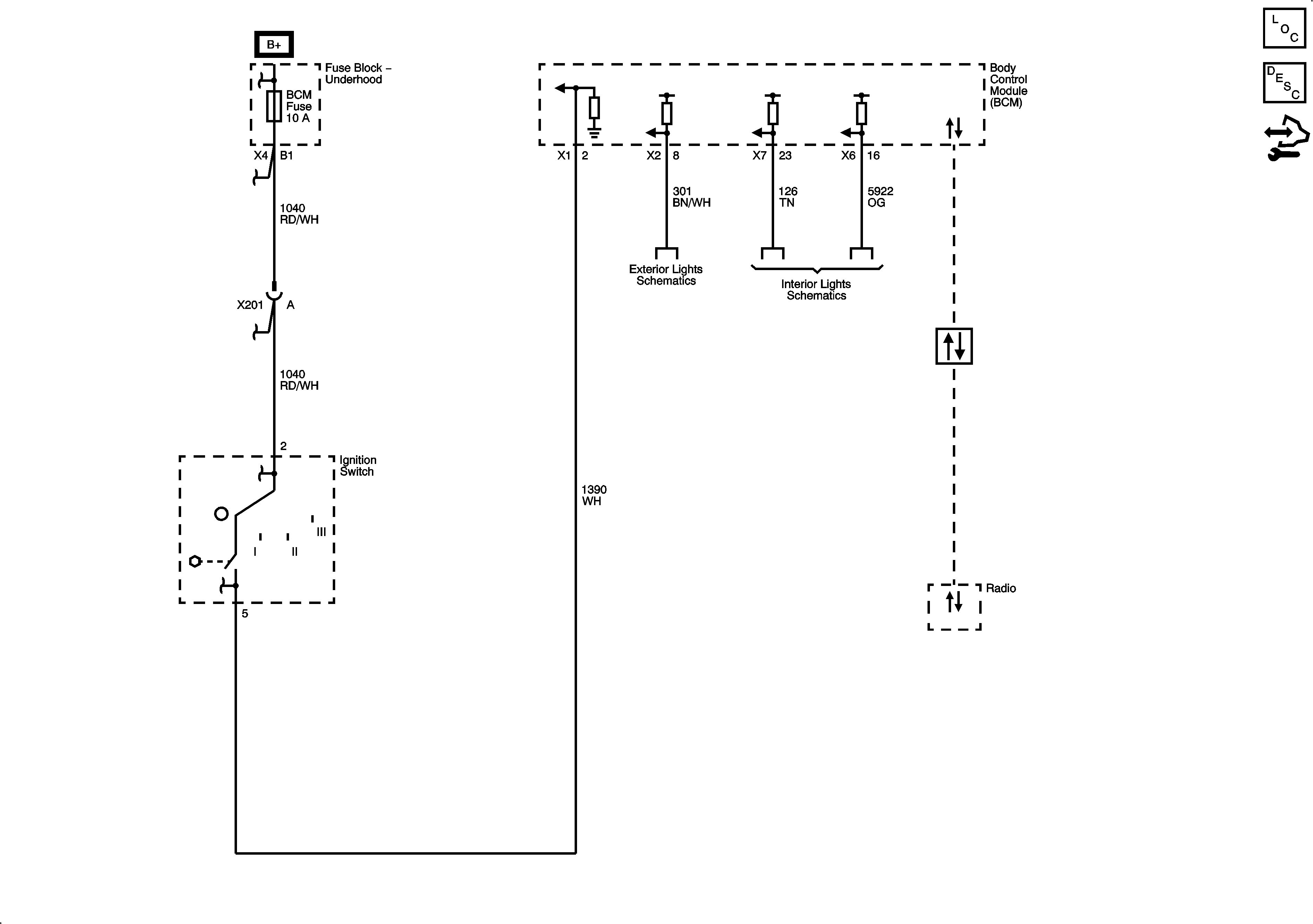
🢒 Audible Warnings Schematics
Master Electrical Component List
Audible Warnings Description and Operation
Control Module References
Fuse Block - Underhood Bussing
Ignition Switch
Ignition Switch
Ignition Switch
Ignition Switch
Park Lamps (1 of 2)
Switches
Power, Ground, and Low Speed GMLAN Serial Data