GM Service Manual Online
For 1990-2009 cars only
Makes
🢒
Chevrolet
🢒
2008
🢒
Impala
🢒
Safety and Security
🢒
Immobilizer
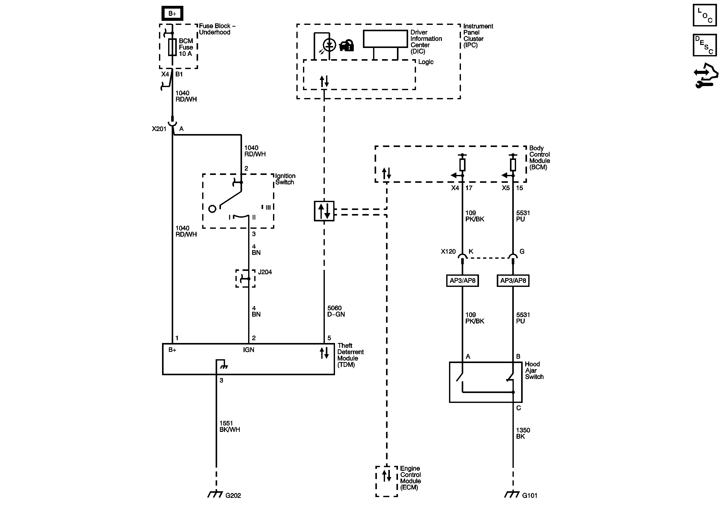
🢒 Immobilizer Schematics
Master Electrical Component List
Immobilizer Description and Operation
Control Module References
Fuse Block - Underhood Bussing
Ignition Switch
Ignition Switch
Ignition Switch
Ignition Switch
Power, Ground, and Low Speed GMLAN Serial Data
G202, and G204
G101, G102, and G111