GM Service Manual Online
For 1990-2009 cars only
Makes
🢒
Chevrolet
🢒
2008
🢒
Impala
🢒 Steering Wheel Secondary/Configurable Control Schematics
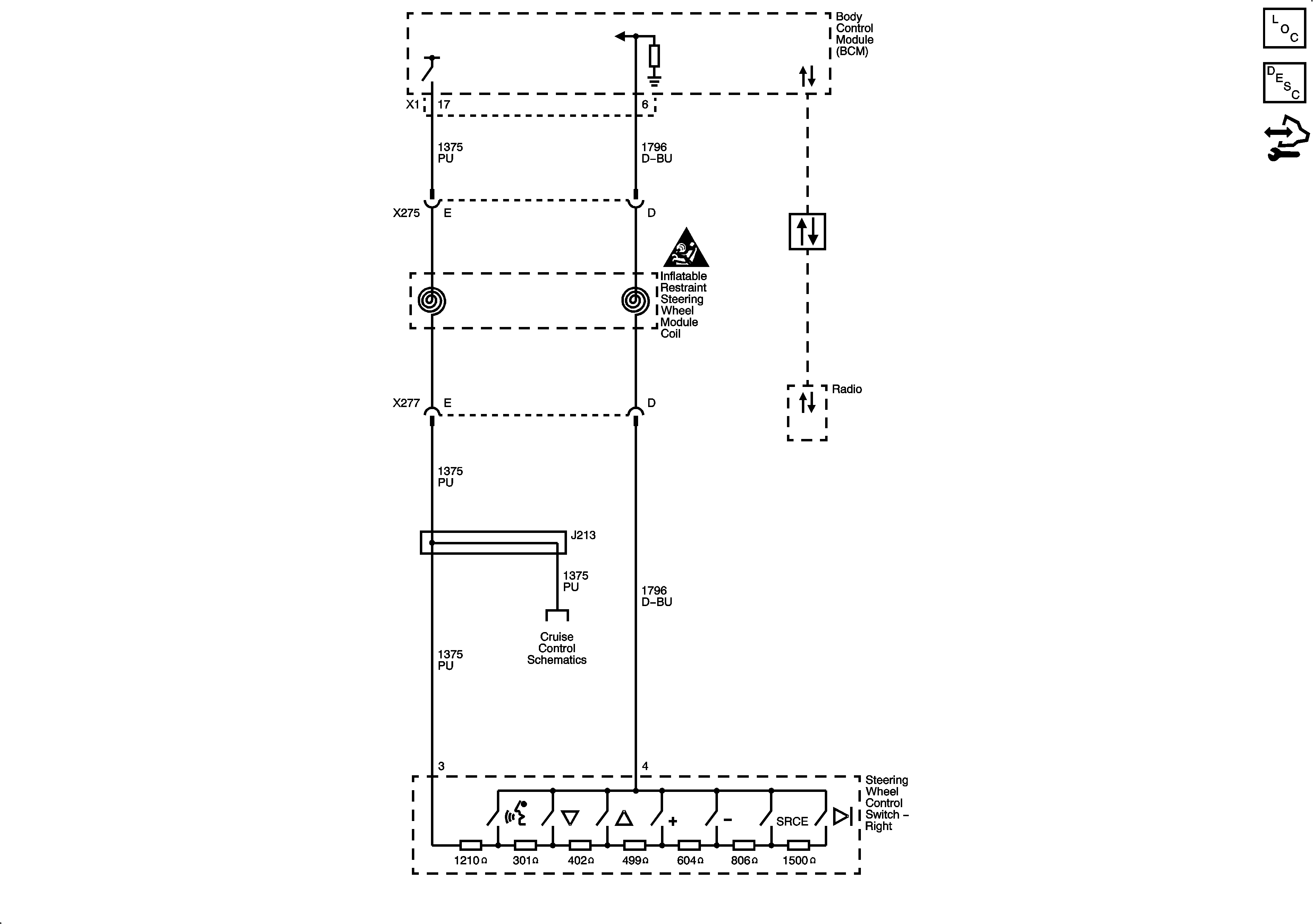
Steering Wheel Secondary/Configurable Control Schematics
Master Electrical Component List
Steering Wheel Controls Description and Operation
Control Module References
Master Electrical Schematic Icons
Power, Ground, and Low Speed GMLAN Serial Data
Cruise Control Schematics