GM Service Manual Online
For 1990-2009 cars only

The cooling system maintains the engine temperature at an efficient level during all engine operating conditions. When the engine is cold the cooling system cools the engine slowly or not at all. This slow cooling of the engine allows the engine to warm up quickly.

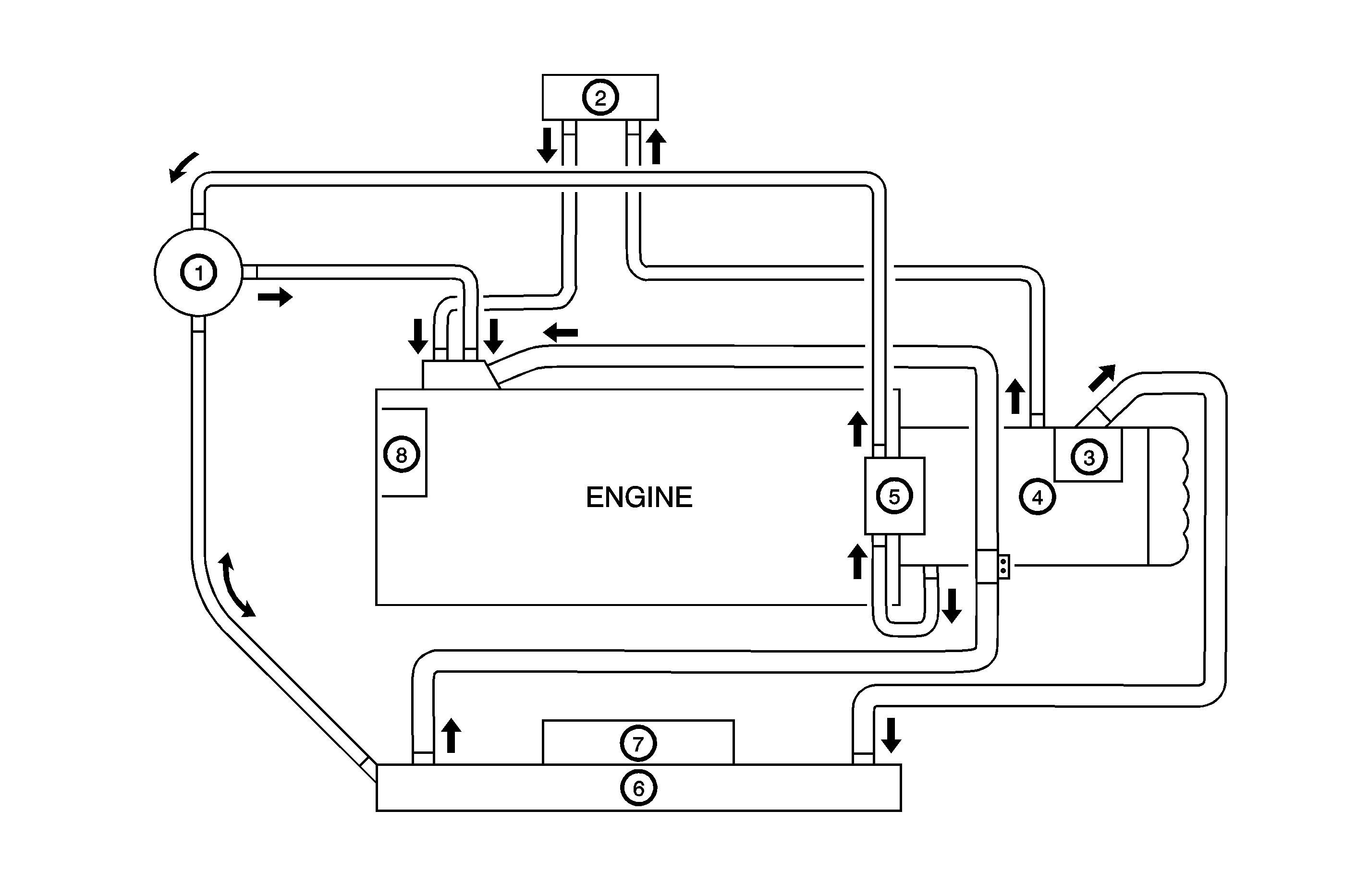
The cooling system includes a radiator (6) and cooling fan (7), a thermostat and housing (3), a coolant pump (8), a coolant pump drive belt and coolant hose. The timing belt drives the coolant pump.

All components must function properly in order for the cooling system to operate. The coolant pump draws the coolant from the radiator. The coolant then circulates through water jackets in the engine block and the cylinder head, distributor case (4), throttle body (5). When the coolant reaches the operating temperature of the thermostat, the thermostat opens. The coolant then goes back to the radiator where it cools.

This system directs some coolant through the hoses to the heater core (2). This provides for heating and defrosting. The surge tank (1) is connected to the radiator and throttle body to recover the coolant displaced by expansion from the high temperatures. The surge tank maintains the correct coolant level.

The cooling system for this vehicle has no radiator cap and drain cock. The coolant is added to the cooling system through the surge tank. To drain the cooling system, disconnect the lower radiator hose and drain the coolant.


Object Number: 1225520  Size: MF

Radiator

This vehicle has a lightweight tube-and-fin aluminum radiator.

Surge Tank

Caution: As long as there is pressure in the cooling system, the temperature can be considerably higher than the boiling temperature of the solution in the radiator without causing the solution to boil. Removal of the pressure cap while the engine is hot and pressure is high will cause the solution to boil instantaneously -- possibly with explosive force -- spewing the solution over the engine, fenders and the person removing the cap.

The surge tank is a transparent plastic reservoir, similar to the windshield washer reservoir.

The surge tank is connected to the radiator and throttle body by a hose. As the vehicle is driven, the engine coolant heats and expands. The portion of the engine coolant displaced by this expansion flows from the radiator into the surge tank. The air trapped in the radiator is degassed into the surge tank.

When the engine is stops, the engine coolant cools and contracts. The displaced engine coolant is then drawn back into the radiator. This keeps the radiator filled with the coolant to the desired level at all times and increases the cooling efficiency.

Maintain the coolant level between the MIN and the MAX marks on the surge tank when the system is cold.

Coolant Pump

The belt-driven centrifugal coolant pump consists of an impeller, a drive shaft, and a belt pulley.

The impeller is supported by a completely sealed bearing.

The coolant pump is serviced as an assembly and, therefore, cannot be disassembled.

Thermostat


Object Number: 1224201  Size: SH

Caution: To avoid being burned, do not remove the radiator cap or surge tank cap while the engine is hot. The cooling system will release scalding fluid and steam under pressure if radiator cap or surge tank cap is removed while the engine and radiator are still hot.

Caution: As long as there is pressure in the cooling system, the temperature can be considerably higher than the boiling temperature of the solution in the radiator without causing the solution to boil. Removal of the pressure cap while the engine is hot and pressure is high will cause the solution to boil instantaneously -- possibly with explosive force -- spewing the solution over the engine, fenders and the person removing the cap.

A wax pellet-type thermostat controls the flow of the engine coolant through the engine cooling system. The thermostat (2) is mounted in the thermostat housing.

The thermostat stops the flow of the engine coolant from the engine to the radiator in order to provide faster warm-up, and to regulate the coolant temperature. The thermostat remains closed while the engine coolant is cold, preventing circulation of the engine coolant through the radiator. At this point, the engine coolant is allowed to circulate only throughout the heater core to warm it quickly and evenly.

As the engine warms, the thermostat opens. This allows the engine coolant to flow through the radiator, where the heat is dissipated through the radiator. This opening and closing of the thermostat permits enough engine coolant to enter the radiator to keep the engine within proper engine temperature operating limits.

The wax pellet in the thermostat is hermetically sealed in a metal case (1). The wax element of the thermostat expands when it is heated and contracts when it is cooled.

As the vehicle is driven and the engine warms, the engine coolant temperature increases. When the engine coolant reaches a specified temperature, the wax pellet element in the thermostat expands and exerts pressure against the metal case, forcing the valve open. This allows the engine coolant to flow through the engine cooling system and cool the engine.

As the wax pellet cools, the contraction allows a spring to close the valve.

The thermostat begins to open at 82°C (180°F) and is fully open at 95°C (203°F). The thermostat closes at 80°C (176°F).

Engine Coolant Temperature Sensor and Coolant Temperature Sensor


Object Number: 1224203  Size: SH

The engine coolant temperature (ECT) sensor (2) uses a thermistor to control the signal voltage to the ECM.

The coolant temperature sensor (1) controls the instrument panel temperature indicator. The coolant temperature sensor is located on the distributor case with the ECT sensor on an SOHC engine.