GM Service Manual Online
For 1990-2009 cars only

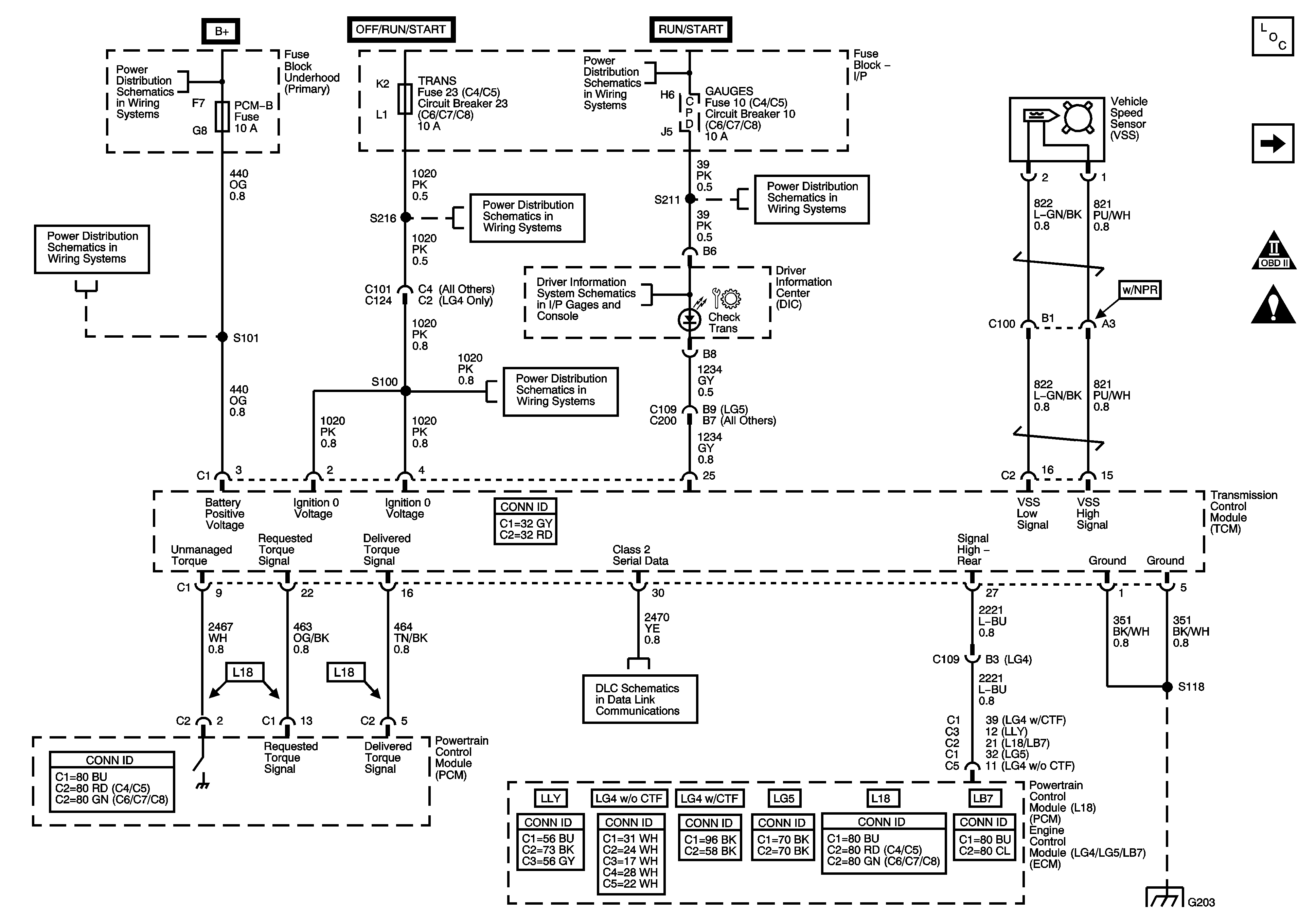
Automatic Transmission Controls Schematics MD Transmission

Figure 1:

Module Power, Ground, and Serial Data


Object Number: 792704  Size: FS
Master Electrical Component List
Transmission Tell-Tale Module
Ignition Switch - OFF/RUN/START, RUN/START and START Bus Bars
Ignition Switch - OFF/RUN/START, RUN/START and START Bus Bars
START and TRANS Fuses/Circuit Breakers
Driver Information Center (DIC)
GAUGES, L-RR TRUCK, R-RR TRUCK, and SIR Fuses/Circuit Breakers
A/C COMP, HTD FUEL, PCM-B, and RR DEFOG Fuses
B+ Bus Bar
Transmission Tell-Tale Module
G203 - 3 of 4
Figure 2:

MD/Transmission DTC, Check Transmission Tell-Tale Module


Object Number: 792708  Size: FS
Master Electrical Component List
Module Power, Ground, Serial Data
Starting System (L18/LB7/LLY)
Backup Lamps
Engine Data Sensors - VSS
Engine Data Sensors - Pressure and Temperature 2 of 2
Engine Data Sensors - VSS
J1939 Serial Data (L65/L18/LG4/LC8) - 2 of 2
G203 - 3 of 4
Data Link Connector, Power and Ground - 2 of 2 (LG4/LG5)
Module Power, Ground, Serial Data

Automatic Transmission Controls Schematics LCT Transmission

Figure 1:

Module Power, Ground, Serial Data, MIL, VSS, and Torque Signals


Object Number: 1464470  Size: FS
Master Electrical Component List
Overdrive Defeat and CAN Serial Data
OBD II Symbol Description Notice
Automatic Transmission Schematic Icons
B+ Bus Bar
Ignition Switch - OFF/RUN/START, RUN/START and START Bus Bars
A/C COMP, HTD FUEL, PCM-B, and RR DEFOG Fuses
START and TRANS Fuses/Circuit Breakers
GAUGES, L-RR TRUCK, R-RR TRUCK, and SIR Fuses/Circuit Breakers
Driver Information Center (DIC)
START and TRANS Fuses/Circuit Breakers
Splice Pack SP203 (L18/LB7/LG4/LLY)
G203 - 2 of 4
Figure 2:

Overdrive Defeat and CAN Serial Data


Object Number: 1464482  Size: FS
Master Electrical Component List
PNP Switch and Trans Opt Connector
Module Power, Ground, Serial Data, MIL, VSS, and Torque
OBD II Symbol Description Notice
B+ Bus Bar
Ignition Switch - OFF/RUN/START, RUN/START and START Bus Bars
ENGINE and PCM-I Fuses/Circuit Breakers
ENGINE and PCM-I Fuses/Circuit Breakers
ENG 1 and ENG 4 Fuses (L18/LB7)
J1939 Serial Data (LB7/LLY)
ENG 1 and ENG 4 Fuses (L18/LB7)
G101 - 1 of 2
G100 (L18)
Figure 3:

PNP Switch and Trans Opt Connector


Object Number: 1464476  Size: FS
Master Electrical Component List
Speed Sensors, Trim B, and Shift Solenoids
Overdrive Defeat and CAN Serial Data
OBD II Symbol Description Notice
G100 (L18)
Figure 4:

Speed Sensors, Trim B, and Shift Solenoids


Object Number: 1211923  Size: FS
Master Electrical Component List
TCC PWM and Trim A Solenoids, Pressure Switches, and TFT Sensor
PNP Switch and Trans Opt Connector
OBD II Symbol Description Notice
Figure 5:

TCC PWM and Trim A Solenoids, Pressure Switches, and TFT Sensor


Object Number: 1211926  Size: FS
Master Electrical Component List
Speed Sensors, Trim B, and Shift Solenoids
OBD II Symbol Description Notice