GM Service Manual Online
For 1990-2009 cars only

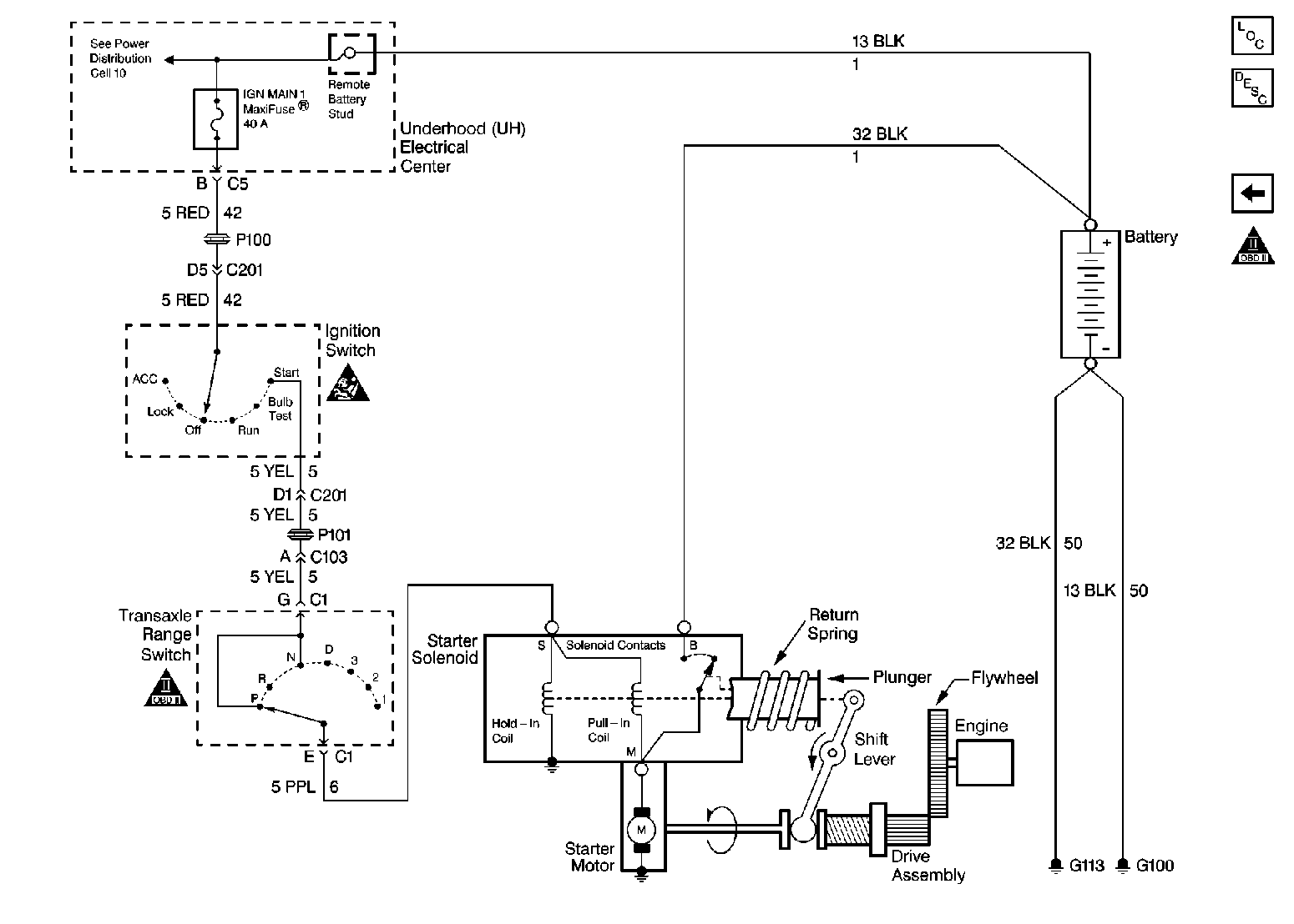
Starting and Charging Schematics Pontiac

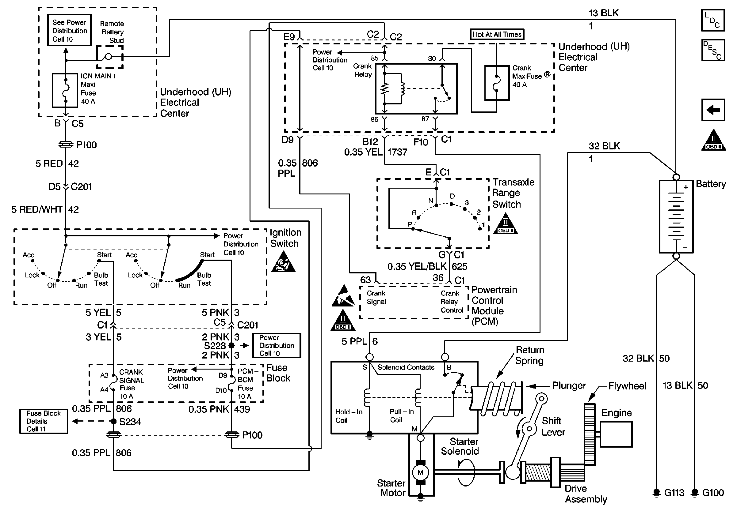
Figure 1:

Starter System


Object Number: 163155  Size: FS
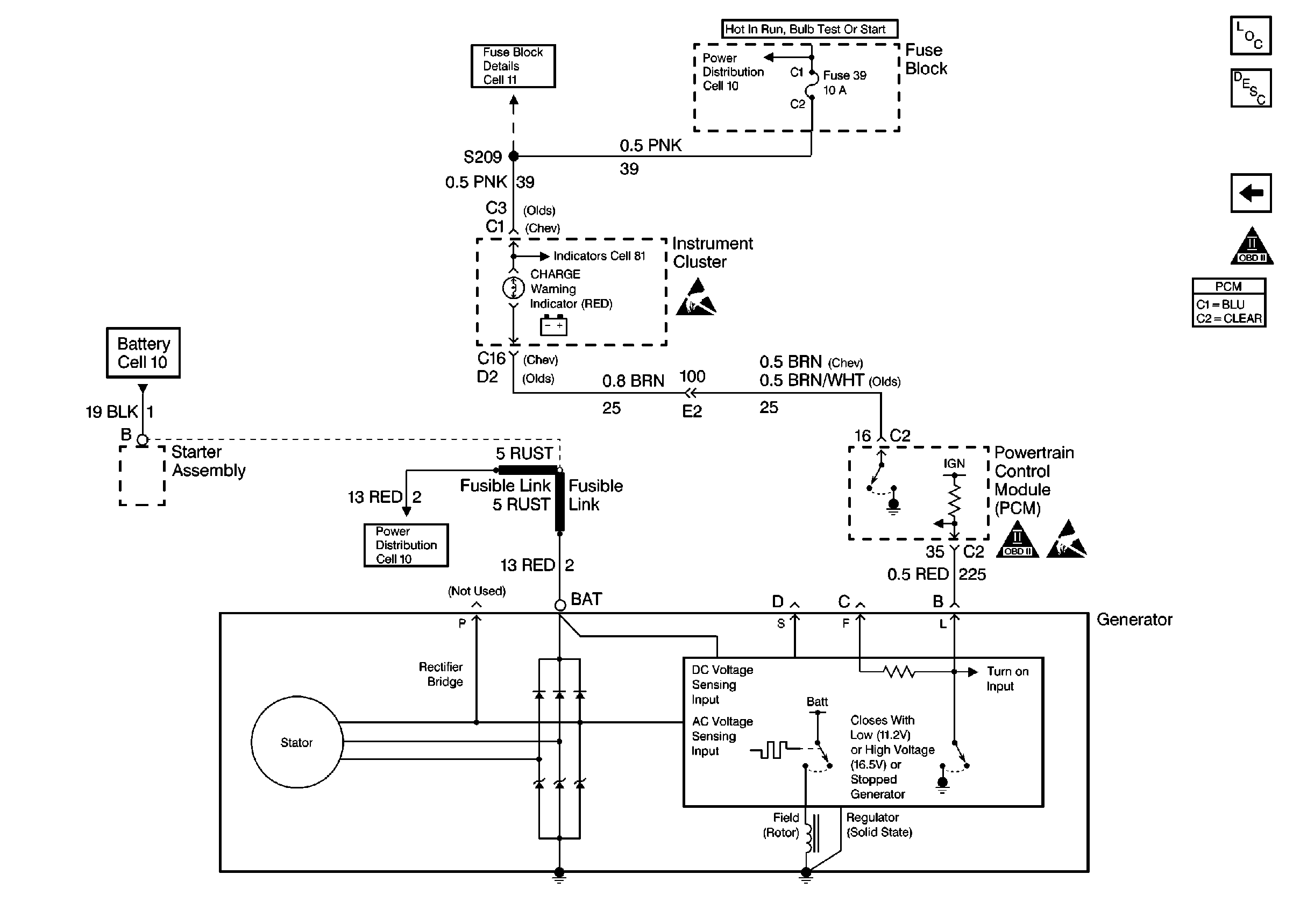
Figure 2:

Charging System


Object Number: 163169  Size: FS

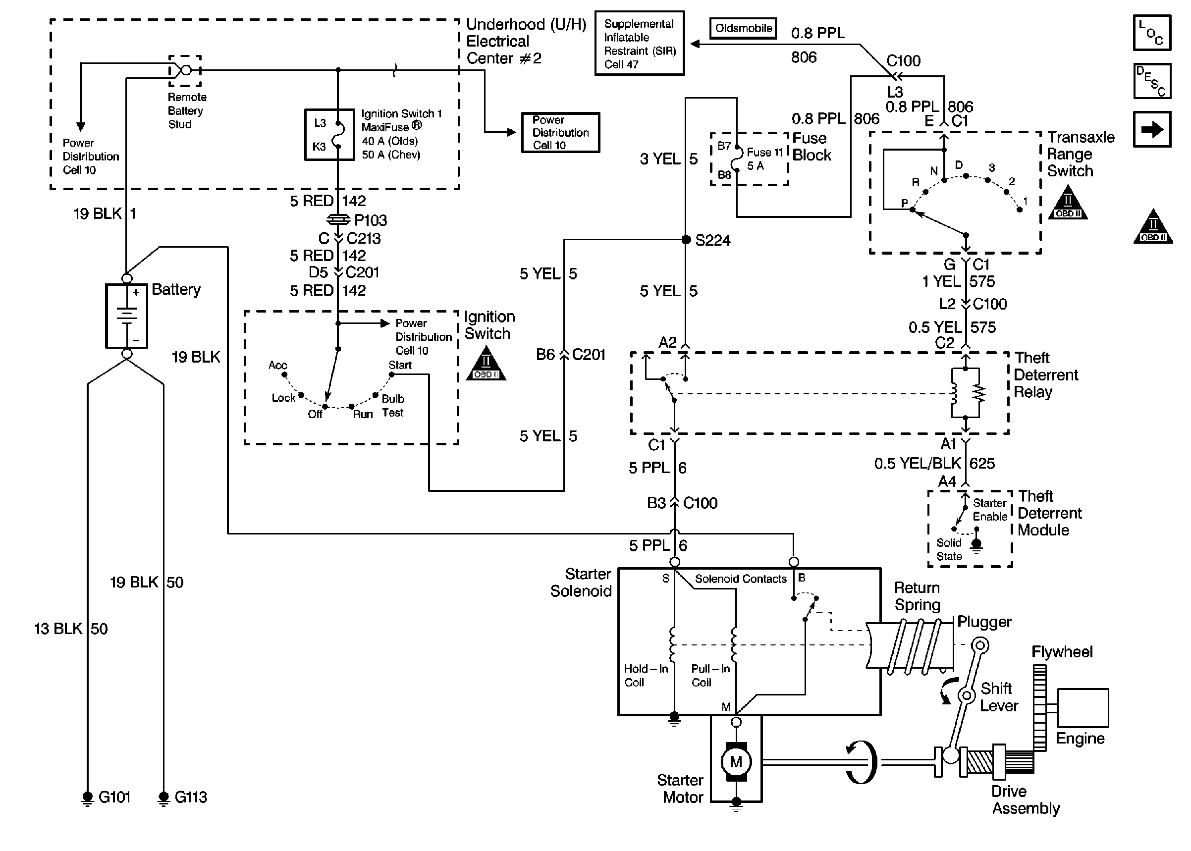
Starting and Charging Schematics Chev/Olds

Figure 1:

Starter System


Object Number: 163256  Size: FS
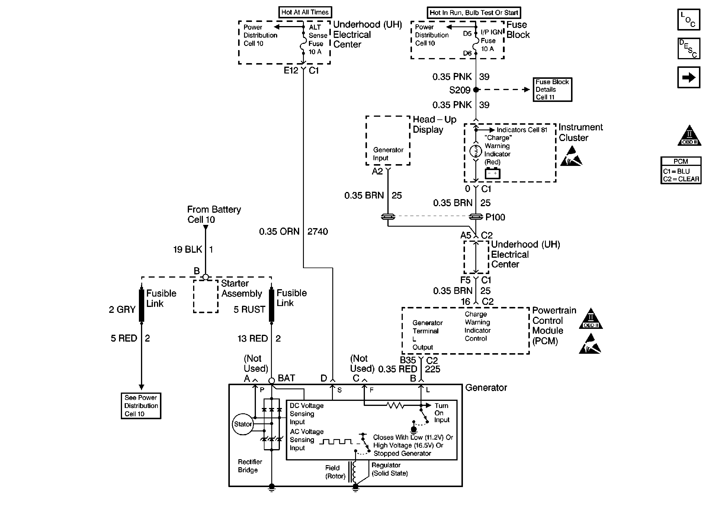
Figure 2:

Charging System


Object Number: 163273  Size: FS

Starting and Charging Schematics Buick

Figure 1:

Starter System


Object Number: 163232  Size: FS
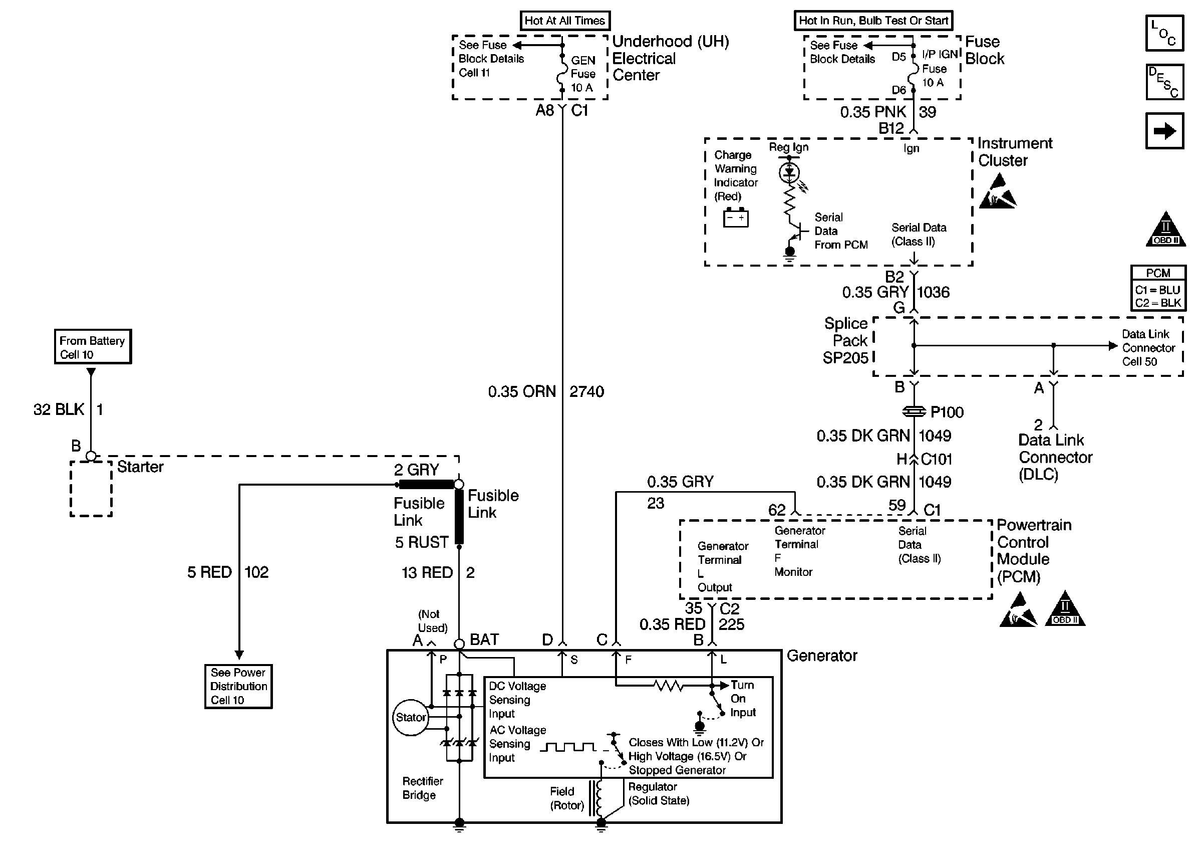
Figure 2:

Charging System


Object Number: 163237  Size: FS