GM Service Manual Online
For 1990-2009 cars only
Makes
🢒
Chevrolet
🢒
1997
🢒
Lumina
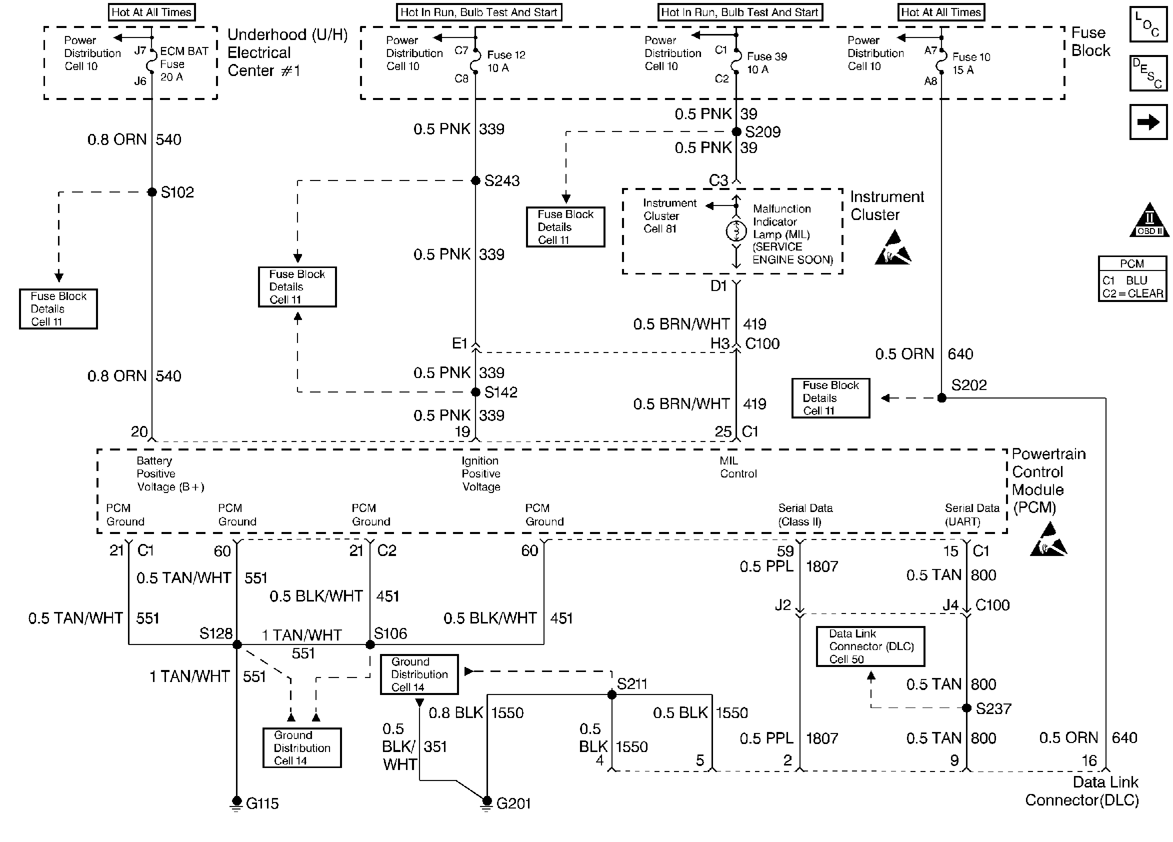
🢒 Engine Grounds, Serial Data, MIL Control
Engine Grounds, Serial Data, MIL Control
Engine Grounds, Serial Data, MIL Control
Engine Controls Components
Data Link Connector Diagnosis
Ignition Control Module
OBD II Symbol Description Notice
Handling ESD Sensitive Parts Notice
Handling ESD Sensitive Parts Notice