GM Service Manual Online
For 1990-2009 cars only
Makes
🢒
Chevrolet
🢒
1997
🢒
Lumina
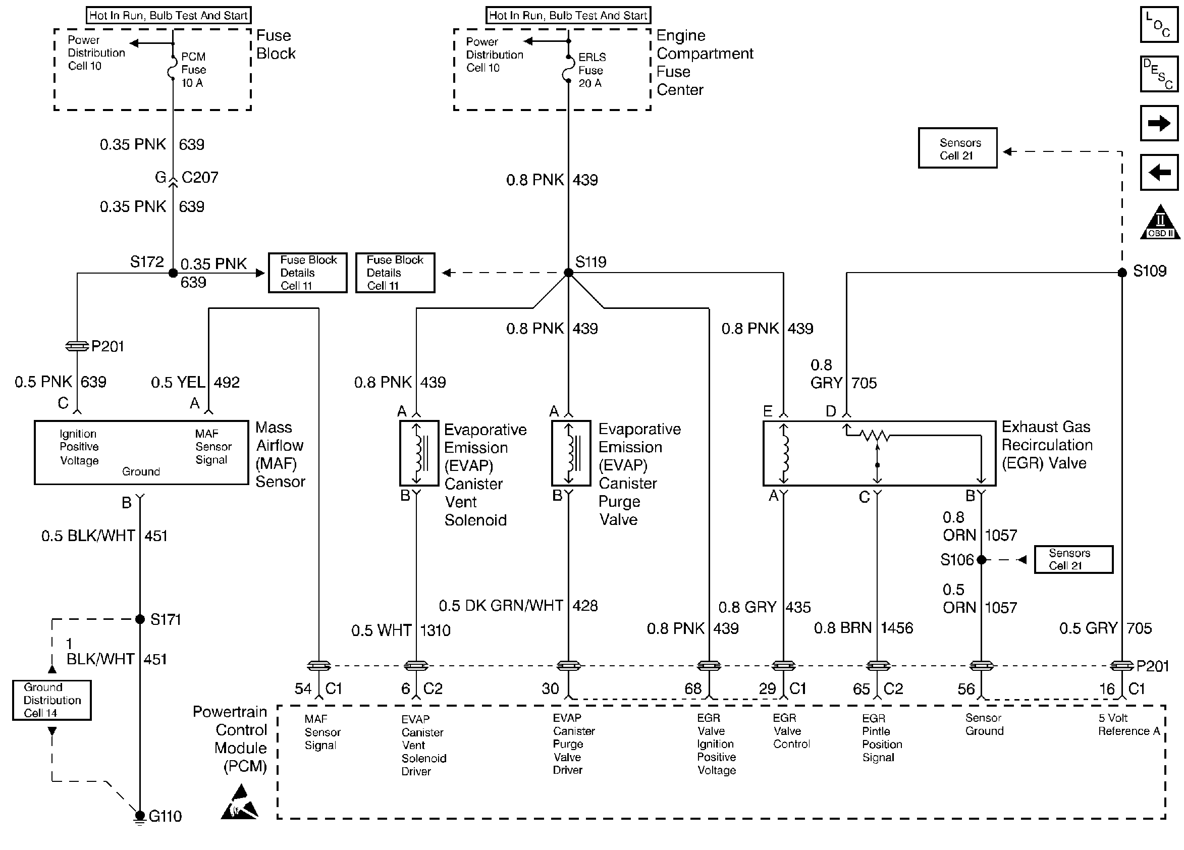
🢒 MAF Sensor, EVAP Canister Vent Solenoid, EVAP Canister Purge Valve, EGR Valve
MAF Sensor, EVAP Canister Vent Solenoid, EVAP Canister Purge Valve, EGR Valve
MAF Sensor, EVAP Canister Vent Solenoid, EVAP Canister Purge Valve, EGR Valve
Engine Controls Components
Information Sensors 1
Heated Oxygen Sensors
TP, MAP, ECT, IAT, Fuel Tank Pressure, and A/C Refrigerant Pressure Sensors
OBD II Symbol Description Notice
Handling ESD Sensitive Parts Notice