GM Service Manual Online
For 1990-2009 cars only
Makes
🢒
Chevrolet
🢒
1997
🢒
Lumina
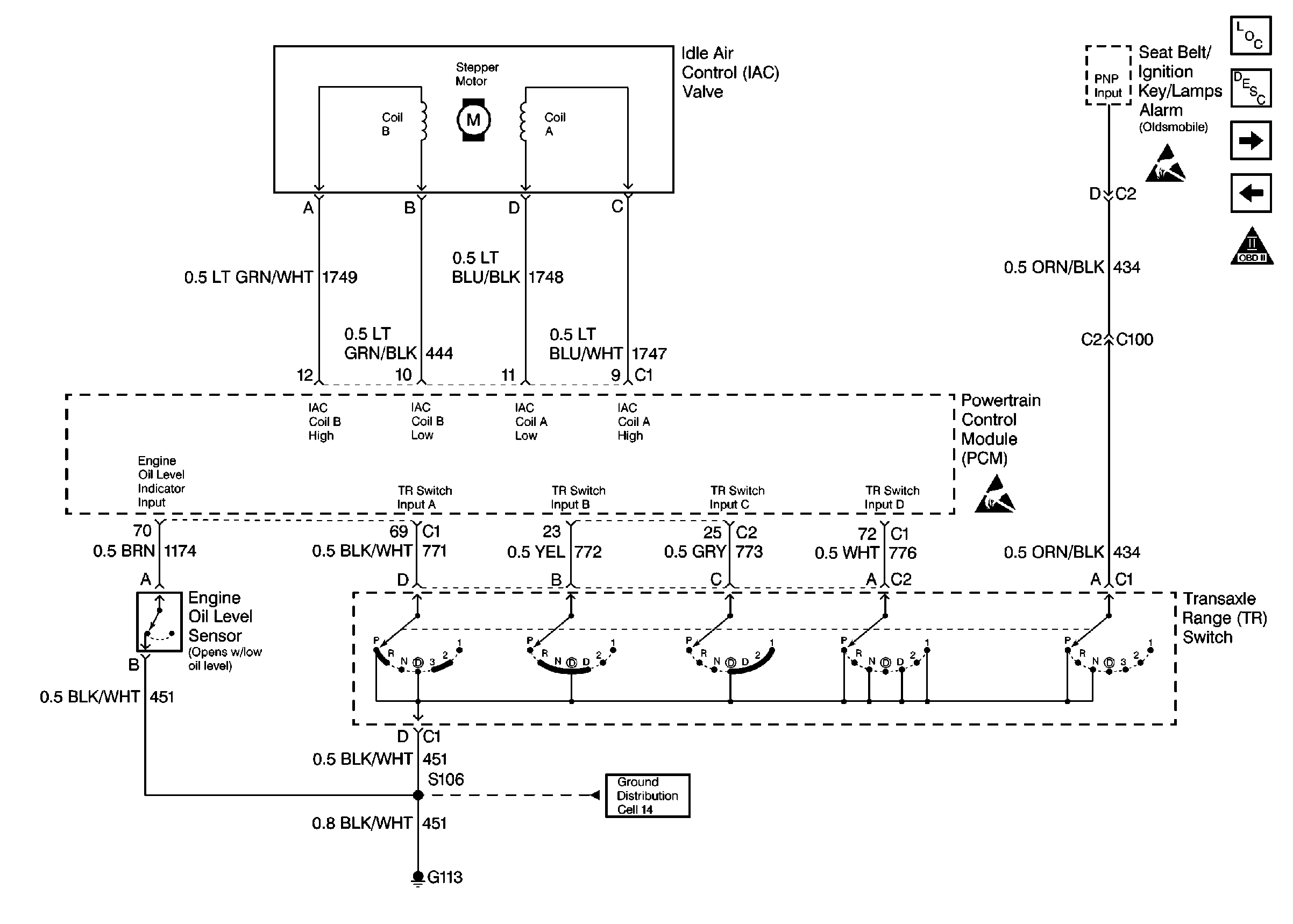
🢒 4-Speed Automatic Transaxle, IAC Valve, Engine Oil Level Sensor
4-Speed Automatic Transaxle, IAC Valve, Engine Oil Level Sensor
4-Speed Automatic Transaxle, IAC Valve, Engine Oil Level Sensor
Engine Controls Components 97
Information Sensors
4-Speed Automatic Transaxle, TCC Sw (4T60-E)
Vehicle Speed Sensor
OBD II Symbol Description Notice
Handling ESD Sensitive Parts Notice
Handling ESD Sensitive Parts Notice