GM Service Manual Online
For 1990-2009 cars only
Makes
🢒
Chevrolet
🢒
2000
🢒
Lumina
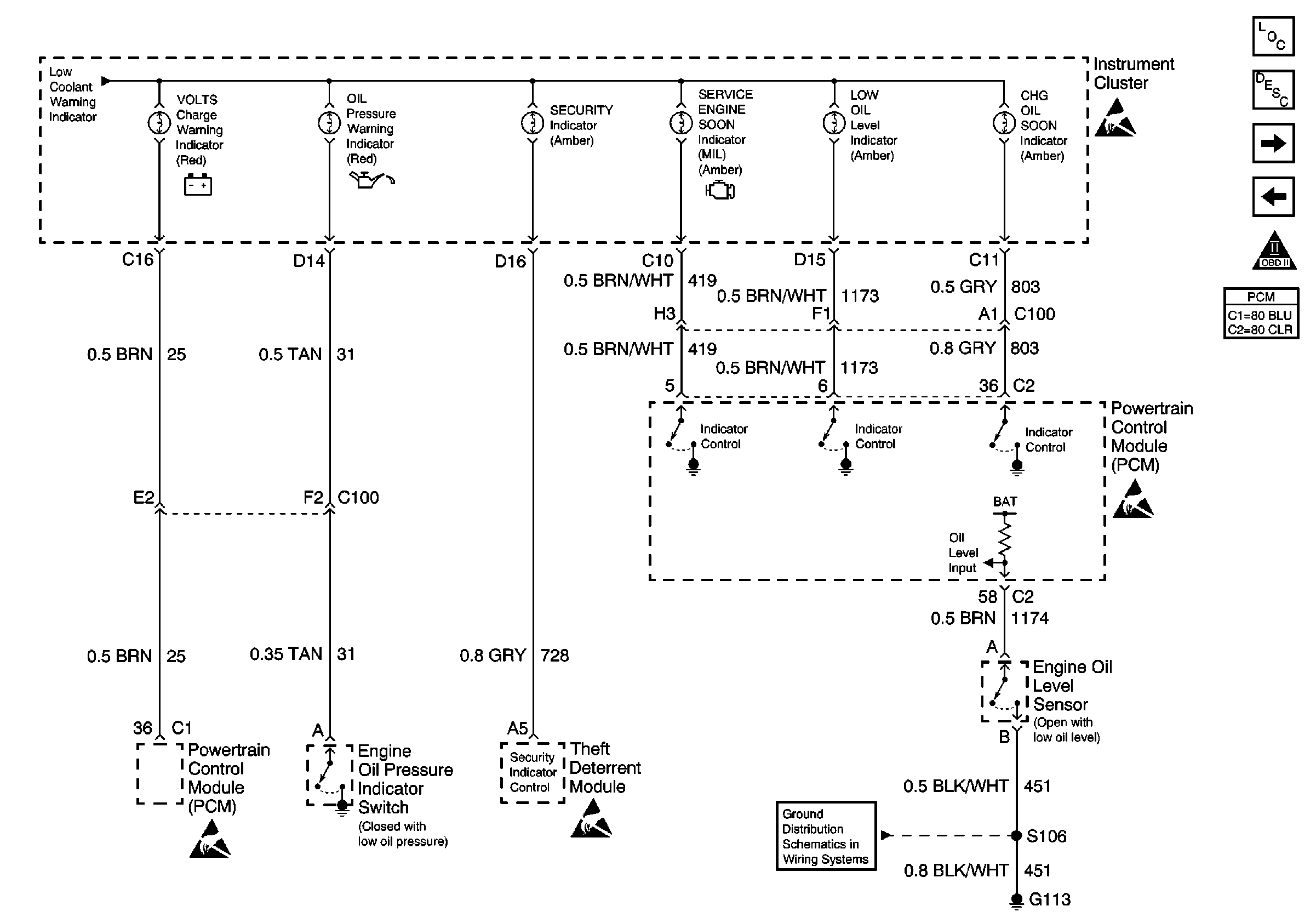
🢒 IPC Engine Oil Pressure Indicator, Theft Inputs and PCM MIL Outputs
IPC Engine Oil Pressure Indicator, Theft Inputs and PCM MIL Outputs
IPC Engine Oil Pressure Indicator, Theft Inputs and PCM MIL Outputs
Instrument Panel, Gages, and Console Component Views
Instrument Cluster Circuit Description
LH and RH Turn Indicator, High Beam Indicator and IPC Illumination
IPC ECM, Park Brake, SDM, Brake Fluid Level Switch and Engine Coolant LeVel Indicator Inputs
Handling ESD Sensitive Parts Notice
Handling ESD Sensitive Parts Notice
Handling ESD Sensitive Parts Notice
Handling ESD Sensitive Parts Notice
G113