GM Service Manual Online
For 1990-2009 cars only
Makes
🢒
Chevrolet
🢒
2000
🢒
Lumina
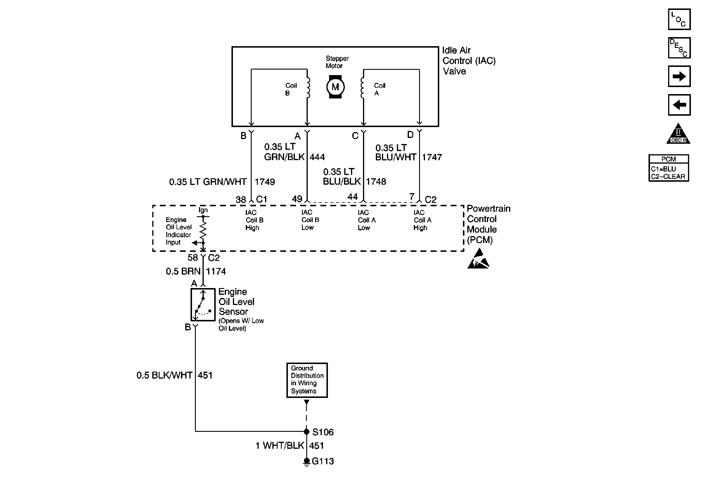
🢒 IAC and Engine Oil Level Sensor
IAC and Engine Oil Level Sensor
IAC and Engine Oil Level Sensor
G113
Handling ESD Sensitive Parts Notice
Engine Controls Components
Powertrain Control Module Description
Secondary AIR and Theft Deterrent Module
MAF, EGR and EVAP Canister and Vent Solenoid
OBD II Symbol Description Notice