GM Service Manual Online
For 1990-2009 cars only
Makes
🢒
Chevrolet
🢒
1999
🢒
Malibu
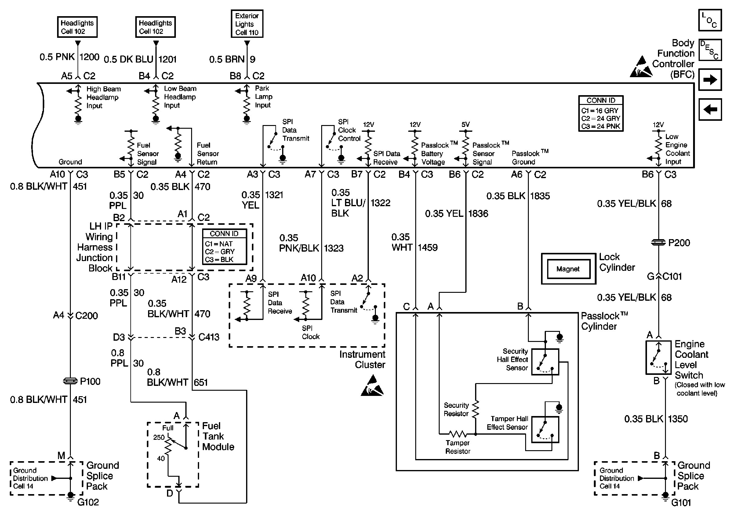
🢒 Cell 133: Fuel Tank Module, Instrument Cluster and Passlock Cylinder
Cell 133: Fuel Tank Module, Instrument Cluster and Passlock Cylinder
Cell 133: Fuel Tank Module, Instrument Cluster and Passlock⢠Cylinder
Theft Deterrent System Components
Content Theft Deterrent (CTD) Circuit Description
Cell 133: Passlock Cylinder and Instrument Cluster
Cell 133: RFA, Right Rear, Left Rear and Right Front Door Ajar Switc
Handling ESD Sensitive Parts Notice
Handling ESD Sensitive Parts Notice
Headlights/Daytime Running Lights (DRL) Schematics
Headlights/Daytime Running Lights (DRL) Schematics
Exterior Lights Schematics
Ground Distribution Schematics
Ground Distribution Schematics