GM Service Manual Online
For 1990-2009 cars only
Makes
🢒
Chevrolet
🢒
1999
🢒
Malibu
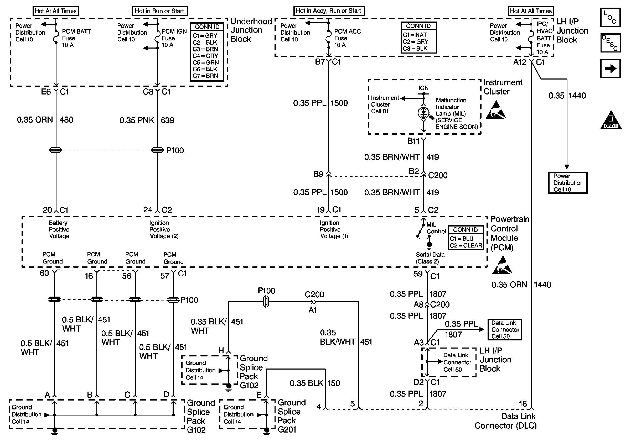
🢒 Cell 21: Power, Ground, MIL, and DLC
Cell 21: Power, Ground, MIL, and DLC
Cell 21: Power, Ground, MIL, and DLC
Engine Controls Component Views
Information Sensors/Switches Description
Cell 21: Ignition Controls
OBD II Symbol Description Notice
Handling ESD Sensitive Parts Notice
Handling ESD Sensitive Parts Notice