GM Service Manual Online
For 1990-2009 cars only

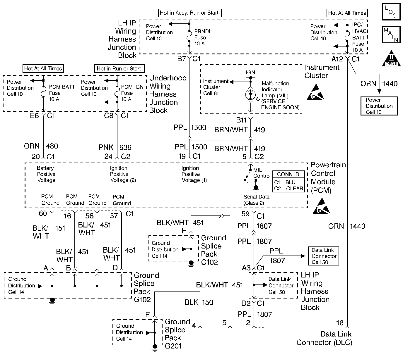
Object Number: 220493  Size: LF
Engine Controls Components
Cell 21: Power, Ground, MIL, and DLC
OBD II Symbol Description Notice
Handling ESD Sensitive Parts Notice
Handling ESD Sensitive Parts Notice

Refer to Diagnostic System Check - ABS in Antilock Brake System.

Circuit Description

The PCM uses the rough road information to enhance the misfire diagnostic by distinguishing crankshaft speed variations caused by driving on rough road surfaces from variations caused by true misfires. The EBCM transmits rough road information based on inputs from the wheel speed sensors. If the EBCM detects a condition which will not allow it to properly identify rough road situations while a misfire condition is being detected by the PCM, DTC P1380 will be set.

Conditions for Running the DTC

    •  Engine load is less than 87%.
    •  Engine speed is less than 5000 RPM.
    •  Vehicle speed is greater than 10 mph.
    •  A misfire DTC is occurring and requesting the MIL to be illuminated.

Conditions for Setting the DTC

The PCM has detected a EBCM rough road sensing error.

Action Taken When the DTC Sets

    • The PCM will not illuminate the malfunction indicator lamp (MIL).
    • The PCM will store conditions which were present when the DTC set as Failure Records data only. This information will not be stored as Freeze Frame data.

Conditions for Clearing the MIL/DTC

    • A History DTC will clear after 40 consecutive warm-up cycles have occurred without a malfunction.
    • The DTC can be cleared by using the scan tool Clear Info function.

Diagnostic Aids

DTC P1380 set indicates that the ABS/TCS system has detected a malfunction which will not allow the EBCM to transmit correct rough road data to the PCM. The Diagnostic System Check - ABS should be used to diagnose this condition.

Step

Action

Value(s)

Yes

No

1

Was the Powertrain OBD System Check performed?

--

Go to Diagnostic System Check - ABS

Go to the Powertrain On Board Diagnostic (OBD) System Check