GM Service Manual Online
For 1990-2009 cars only

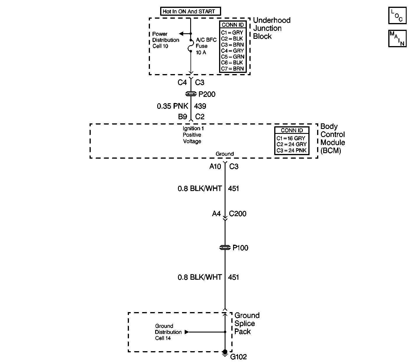
Object Number: 284885  Size: LF
Body Control Module Components
Cell 51: SDM, Washer Solvent Lever Sensor, Seat Belt Switch and Park Brake Switch

Circuit Description

This is the hardware Ignition 1, CKT 439, input to the body control module (BCM) from the Ignition Switch.

Conditions for Setting the DTC

All of the following conditions must be met.

    • The Ignition 1 input is not active.
    • The Ignition 3 is active for twenty seconds.

Action Taken When the DTC Sets

The BCM stores DTC B1374 in memory.

Conditions for Clearing the DTC

    • The BCM goes to sleep. The BCM reinitializes with the fault cleared.
    • All BCM history codes will be cleared after 100 ignition cycles (from OFF to RUN) with no current codes active during the 100 ignition cycles.
    • Use the Scan Tool.

Diagnostic Aids

    • This has no effect upon the BCM.
    • The Electronic Brake Control Module (EBCM) will not communicate with the scan tool if Ignition 1 input is not active.
    • If the DTC is a history DTC, the problem may be intermittent. Perform the tests shown while wiggling the wiring and connectors. This can often cause the malfunction to appear.

Test Description

The numbers listed below refer to the numbers on the diagnostic table.

  1. This step determines if CKT 439 is delivering power to the body control module (BCM).

  2. This step determines if there is an open in CKT 439 between the BCM and the underhood wiring harness junction block.

Step

Action

Value(s)

Yes

No

Important: A short to ground will cause an open fuse(s). Before performing this diagnostic procedure, inspect the fuse(s) for an open.

1

Was the BCM System Check performed?

--

Go to Step  2

Go to Body Control Module System Check

2

  1. Disconnect the BCM connector C2.
  2. Turn the ignition switch on.
  3. Use the J 39200 DMM in order to measure the voltage in CKT 439 between the BCM harness connector C2 terminal B9 and ground.

Is the measured voltage within the specified range?

B+

Go to Step  3

Go to Step  6

3

Inspect for a poor connection at the body control module BCM harness connector C2 terminal B9.

Was there a poor connection found?

--

Go to Step  4

Go to Step  5

4

Repair the poor connection. Refer to Wiring Repairs in Wiring Systems.

Is the repair complete?

--

Go to Step  11

--

5

Replace the BCM. Refer to the following procedures:

Is the repair complete?

--

Go to Step  11

--

6

  1. Disconnect the underhood wiring harness junction block connector C3.
  2. Use the J 39200 DMM in order to measure the the resistance in CKT 439 between the BCM harness connector C2 terminal B9 and the underhood wiring harness junction block connector C3 terminal C4.

Is the measured resistance within the specified range?

0-2 ohms

Go to Step  8

Go to Step  7

7

Repair an open in CKT 439 between the BCM connector C2 terminal B9 and the underhood wiring harness junction block connector C3 terminal C4. Refer to Wiring Repairs in Wiring Systems.

Is the circuit repair complete?

--

Go to Step  11

--

8

Inspect for a poor connection at the underhood wiring harness junction block connector C3 terminal C4.

Was a poor connection found?

--

Go to Step  9

Go to Step  10

9

Repair the poor connection at the underhood wiring harness junction block connector C3 terminal C4, CKT 439. Refer to Wiring Repairs in Wiring Systems.

Is the circuit repair complete?

--

Go to Step  11

--

10

Replace the underhood wiring harness junction block. Refer to Underhood Fuse Block Replacement in Engine Electrical.

Is the repair complete?

--

Go to Step  11

--

11

Clear the DTCs from the memory.

Are the DTCs cleared from the memory?

--

Go to Body Control Module System Check

--