GM Service Manual Online
For 1990-2009 cars only
Figure 1:

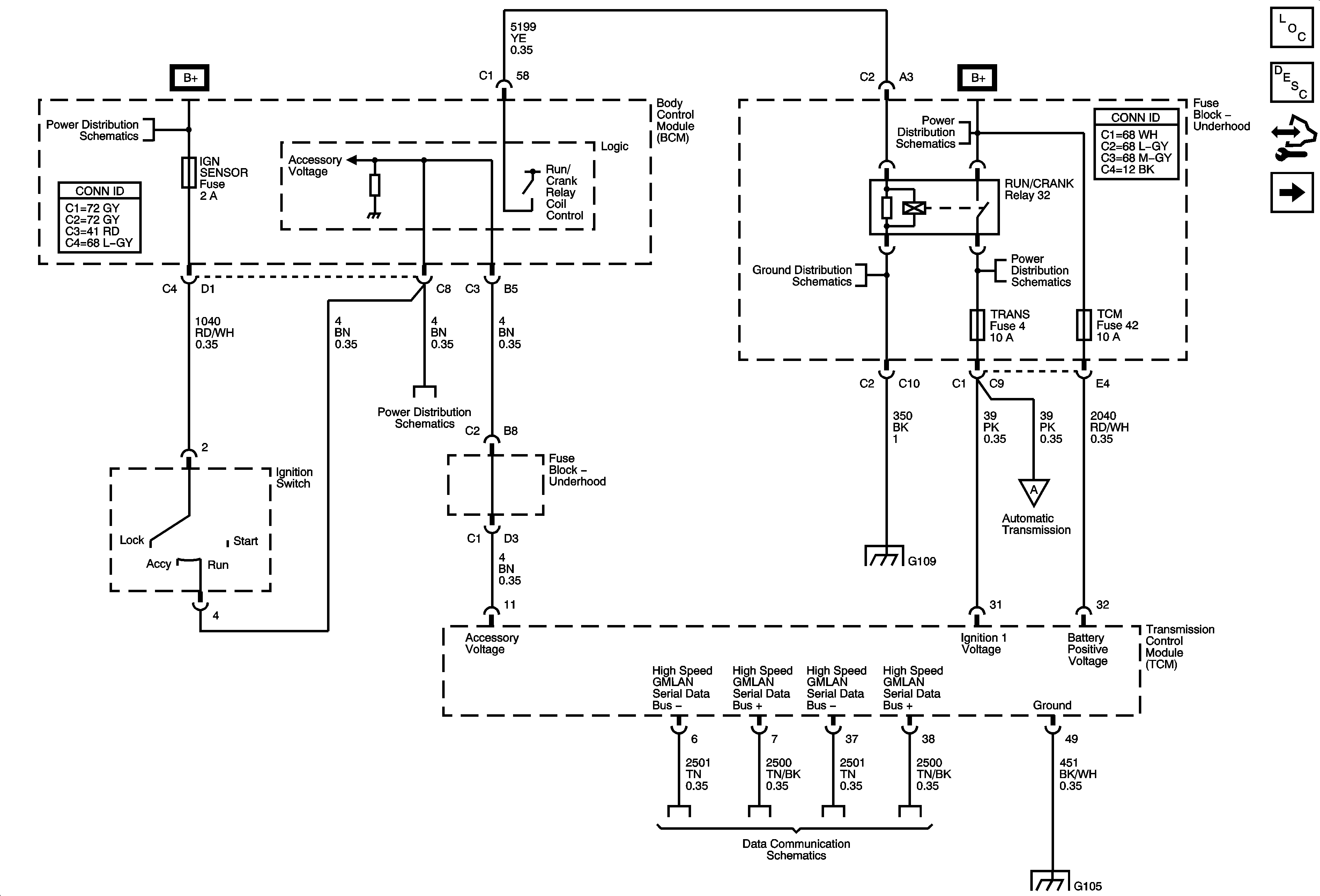
Power, Ground and Serial Data


Object Number: 1786648  Size: FS
Master Electrical Component List
Control Module References
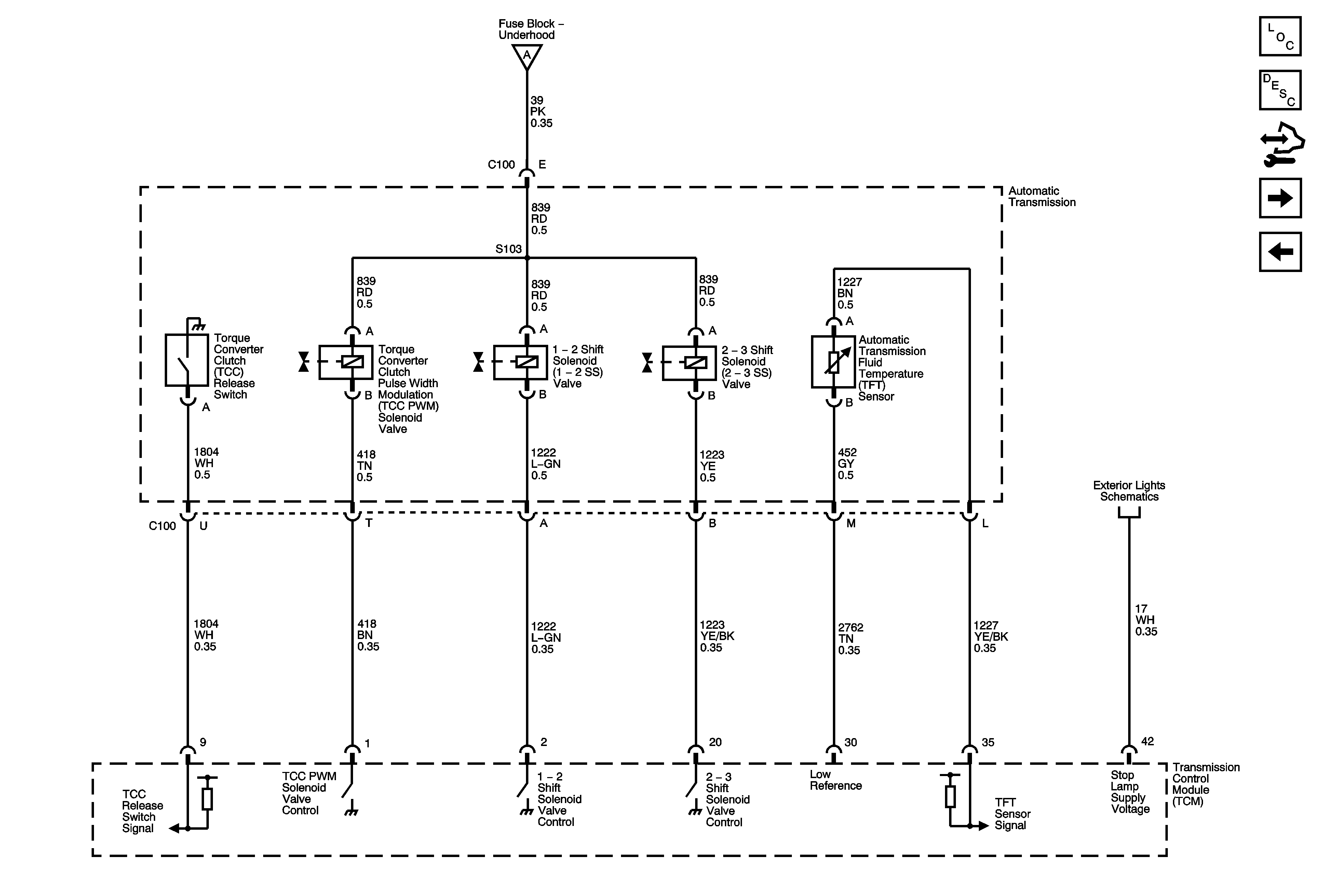
Shift Solenoids, TCC and TFT
Underhood Fuse Block IBCM 1, Body Control Module (BCM) AIRBAG (BATT), CLUSTER/THEFT, HVAC CTRL (BATT), IGN SENSOR and RADIO Fuses
Underhood Fuse Block IBCM 1, Body Control Module (BCM) AIRBAG (BATT), CLUSTER/THEFT, HVAC CTRL (BATT), IGN SENSOR and RADIO Fuses
G109
Shift Solenoids, TCC and TFT
Power, Ground and High Speed Serial Data
G103, G104 and G105
Figure 2:

Shift Solenoids, TCC and TFT


Object Number: 1786654  Size: FS
Master Electrical Component List
Control Module References
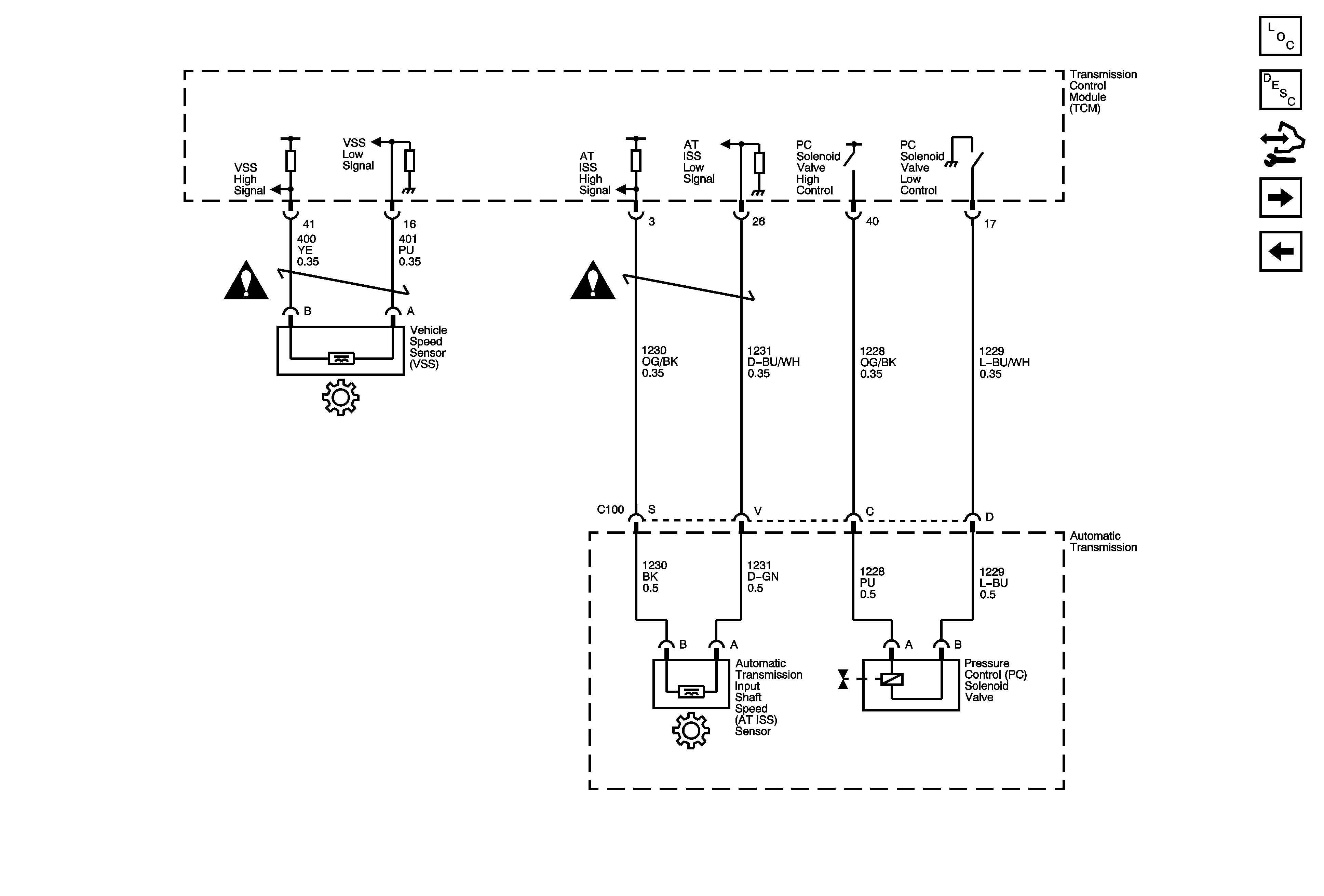
ISS, Pressure Control and VSS
Power, Ground and Serial Data
Power, Ground and Serial Data
Turn Signals and Stop Lamps
Figure 3:

ISS, Pressure Control and VSS


Object Number: 1786658  Size: FS
Master Electrical Component List
Control Module References
Internal Mode Switch (IMS)
Shift Solenoids, TCC and TFT
Figure 4:

Internal Mode Switch (IMS)


Object Number: 1786660  Size: FS
Master Electrical Component List
Control Module References
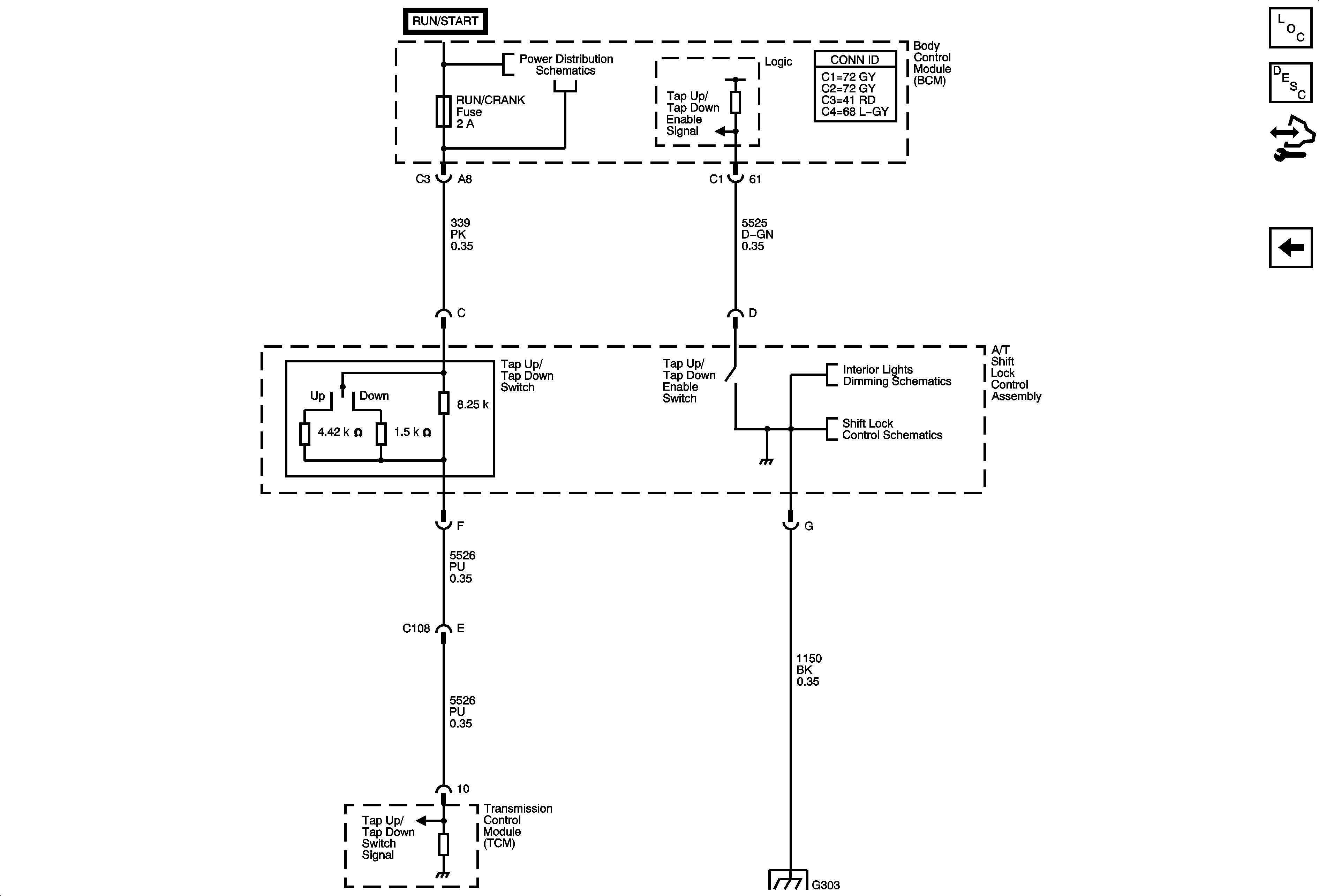
Tap Up/Tap Down Switch
ISS, Pressure Control and VSS
G103, G104 and G105
Figure 5:

Tap Up/Tap Down Switch


Object Number: 1786675  Size: FS
Master Electrical Component List
Control Module References
Internal Mode Switch (IMS)
Underhood Fuse Block IBCM (RUN/CRANK) Fuse, Body Control Module (BCM) AIR BAG (IGN), EPS and RUN/CRANK Fuses
Center Console and Seats
Shift Lock Control Schematics
G303