GM Service Manual Online
For 1990-2009 cars only
Makes
🢒
Chevrolet
🢒
2007
🢒
Malibu
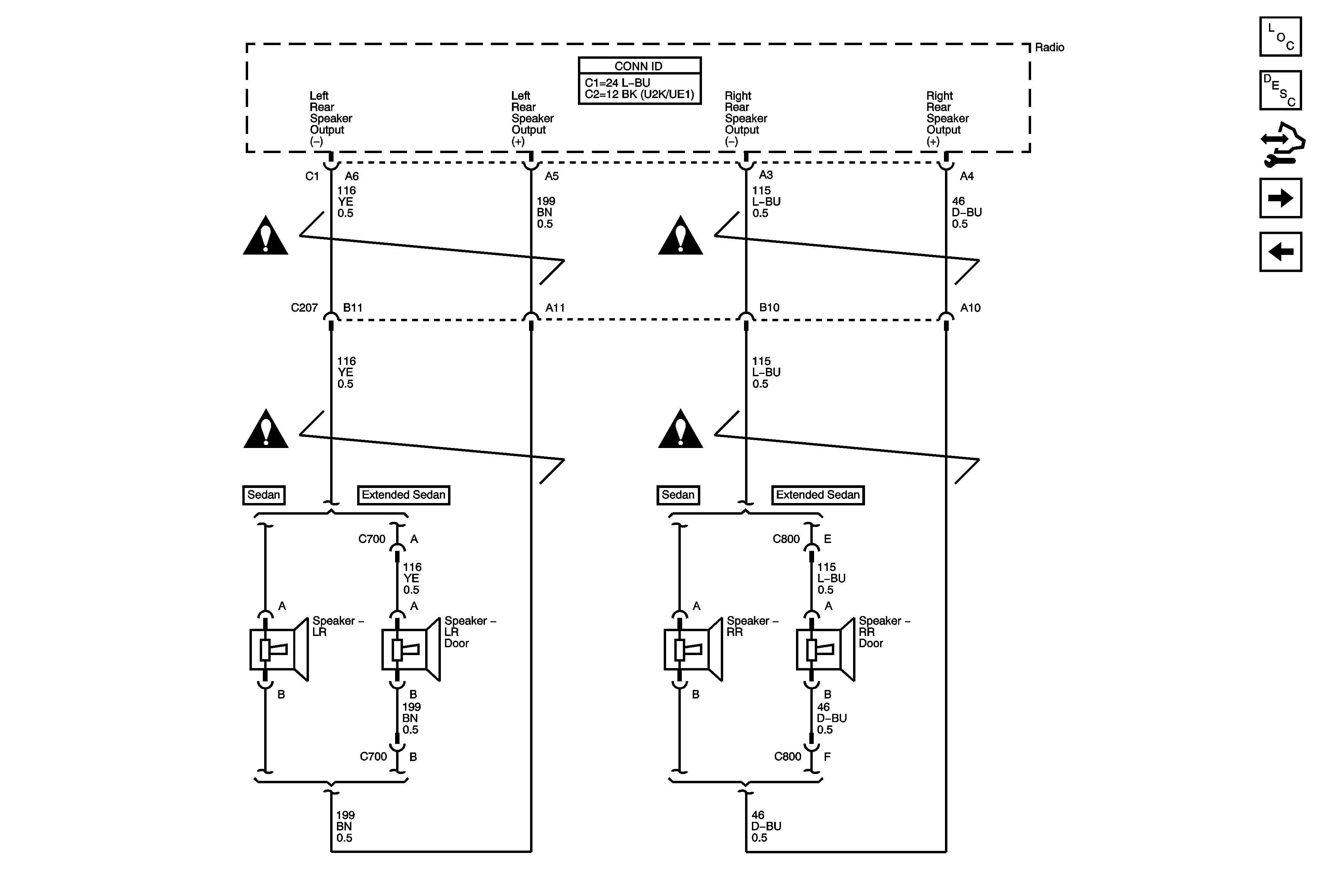
🢒 Rear Speakers w/o UK6, U32 or U2K
Rear Speakers w/o UK6, U32 or U2K
Rear Speakers w/o UK6, U32 or U2K
Master Electrical Component List
Radio/Audio System Description and Operation
Control Module References
Rear Seat Audio (RSA) Controller
Power, Ground, Front Speakers, Antenna and References
Entertainment/Communication Schematic Icons
Entertainment/Communication Schematic Icons
Entertainment/Communication Schematic Icons
Entertainment/Communication Schematic Icons