GM Service Manual Online
For 1990-2009 cars only
Makes
🢒
Chevrolet
🢒
2008
🢒
Malibu
🢒
Body Systems
🢒
Lighting
🢒 Interior Lights Schematics
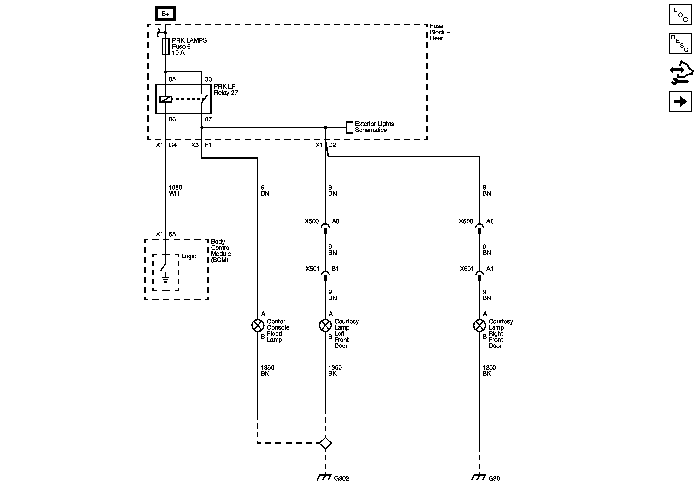
Figure
1:
Door Lamps
Master Electrical Component List
Interior Lighting Systems Description and Operation
Roof and Rear Compartment Lamps
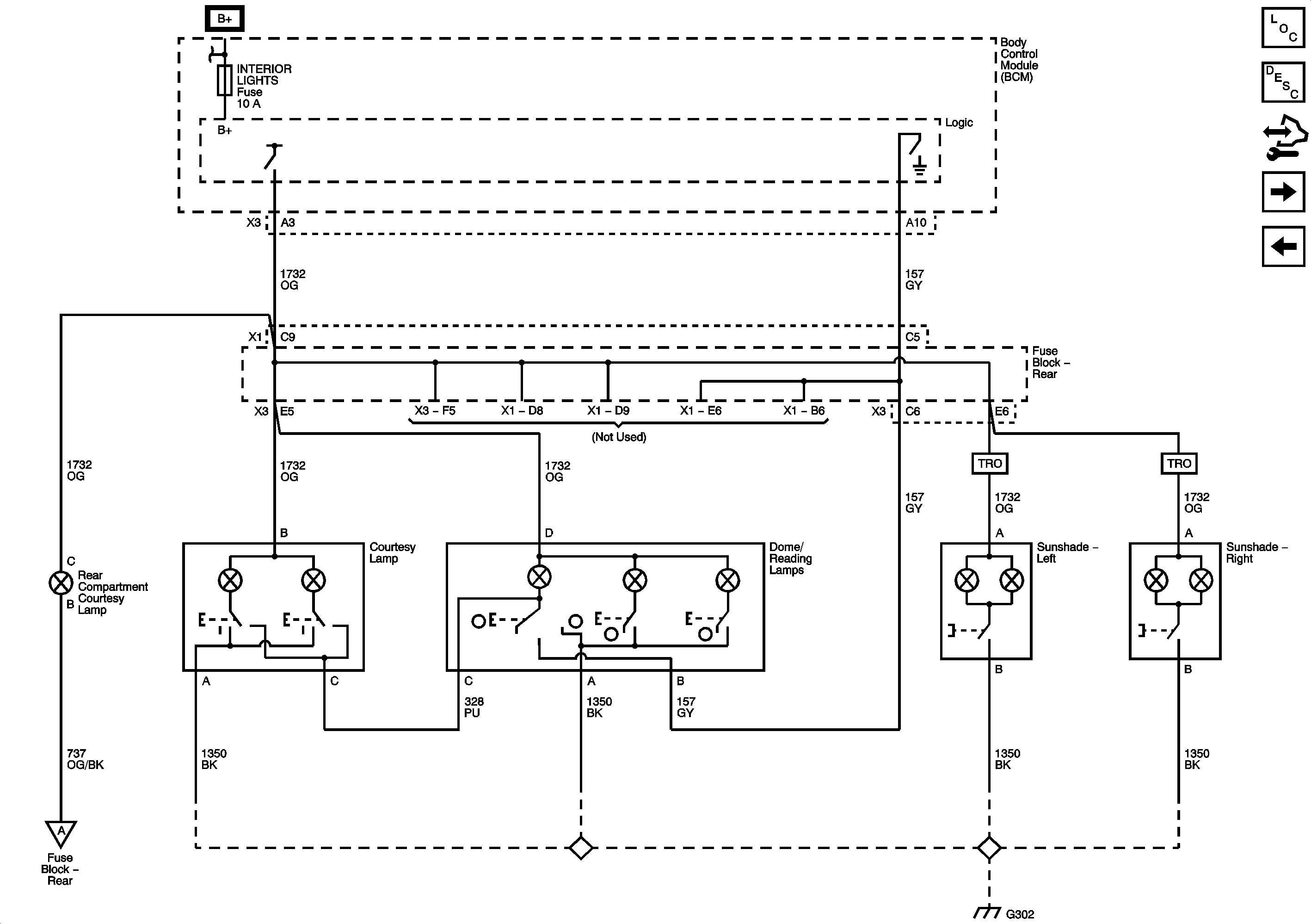
Figure
2:
Roof and Rear Compartment Lamps
Master Electrical Component List
Interior Lighting Systems Description and Operation
Ajar Switches
Door Lamps
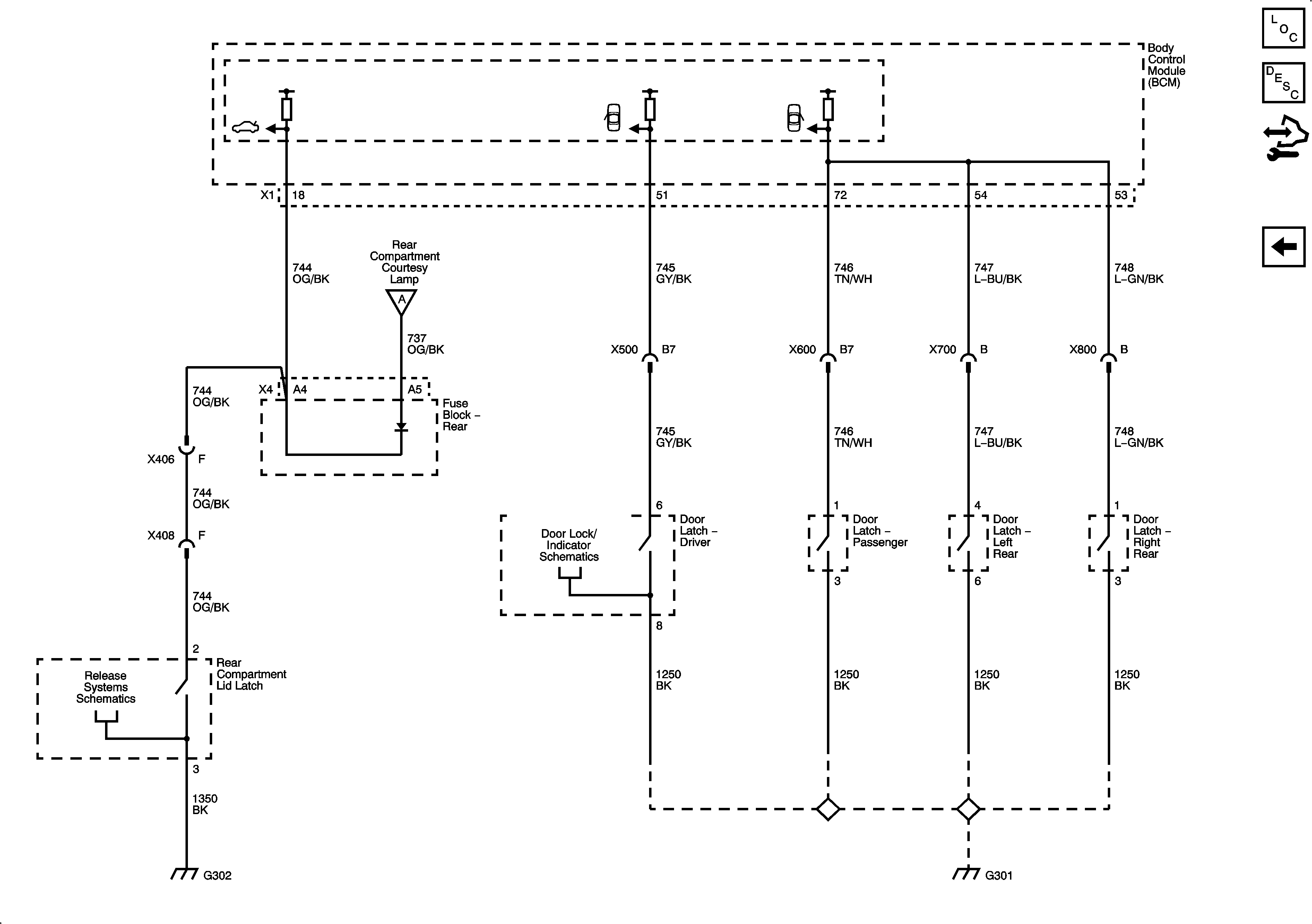
Figure
3:
Ajar Switches
Master Electrical Component List
Interior Lighting Systems Description and Operation
Roof and Rear Compartment Lamps