GM Service Manual Online
For 1990-2009 cars only
Makes
🢒
Chevrolet
🢒
2009
🢒
Malibu
🢒
Diagnostic Navigation
🢒
Vehicle Diagnostic Information
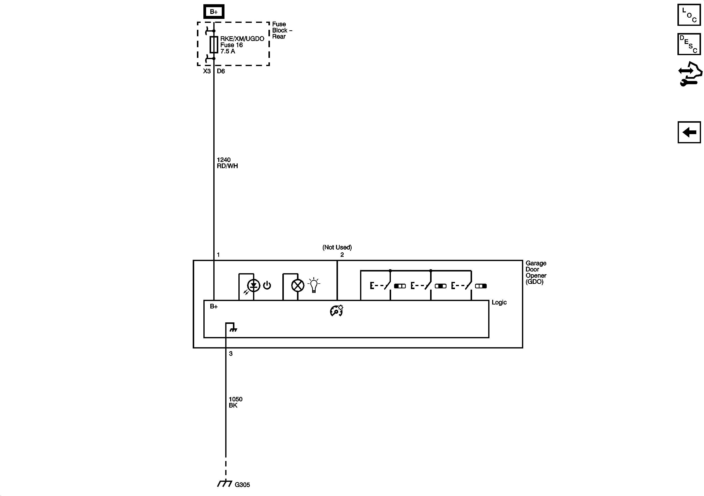
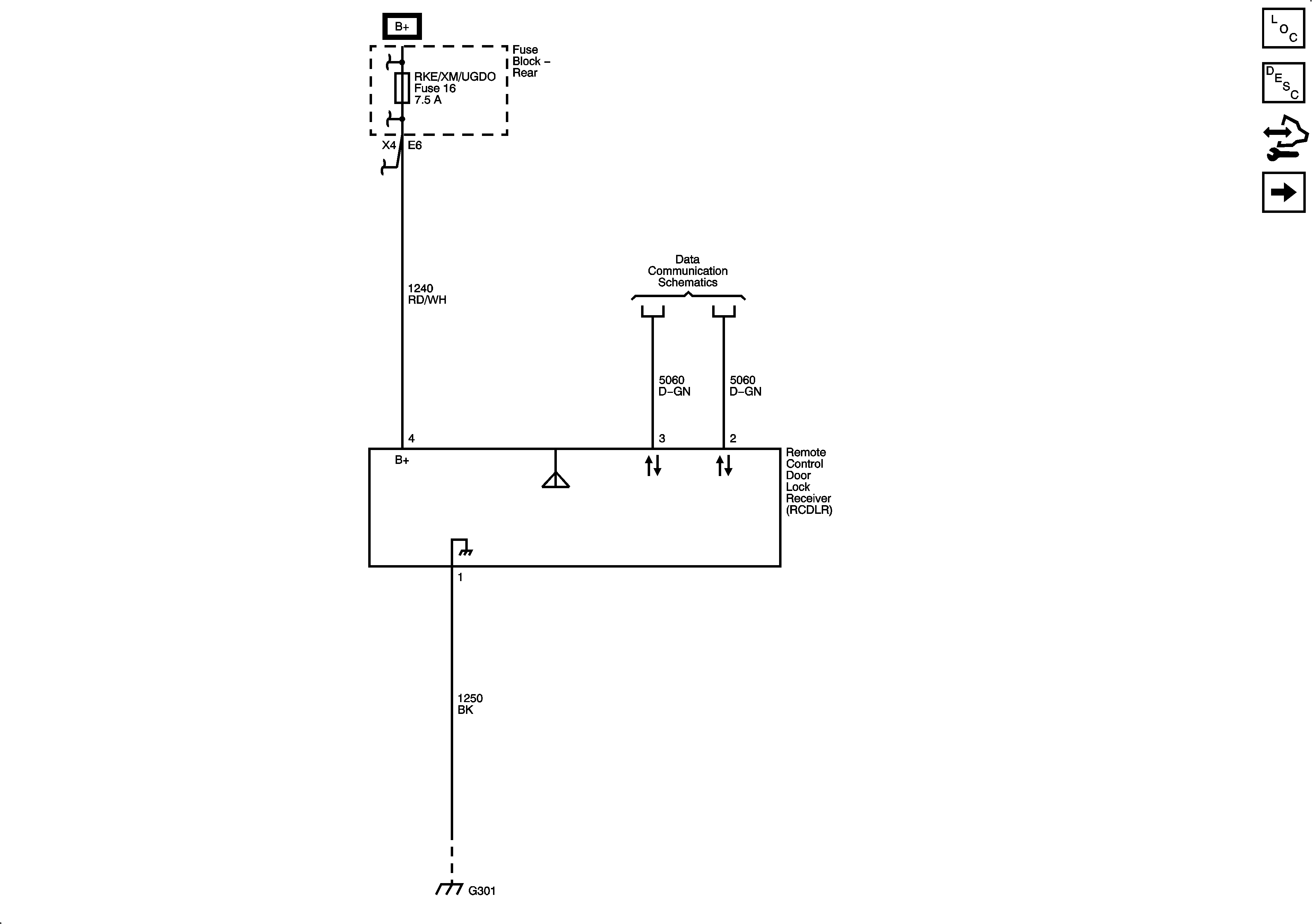
🢒 Remote Function Schematics
Figure
1:
Keyless Entry
Figure
2:
Garage Door Opener