GM Service Manual Online
For 1990-2009 cars only
Makes
🢒
Chevrolet
🢒
2008
🢒
Malibu Classic
🢒
Body Systems
🢒
Fixed and Moveable Windows
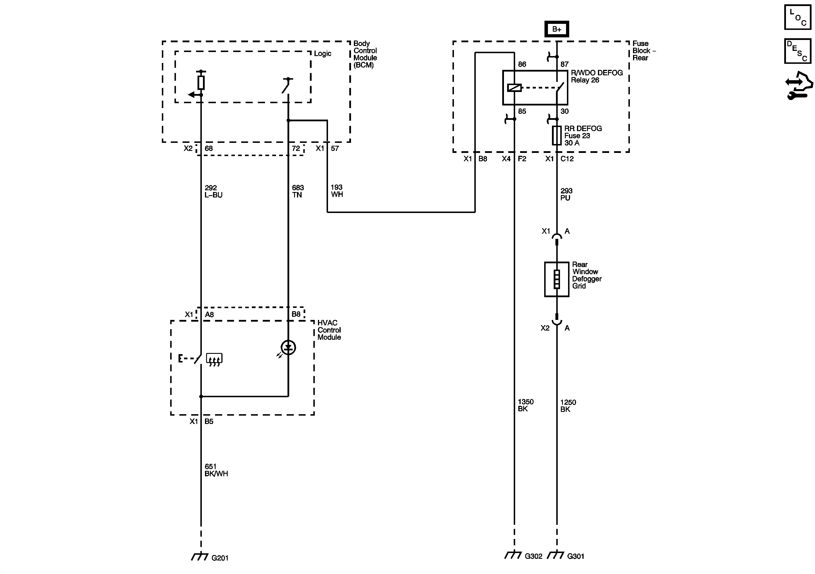
🢒 Defogger Schematics
Defogger E9
Master Electrical Component List
Rear Window Defogger Description and Operation
Control Module References