GM Service Manual Online
For 1990-2009 cars only

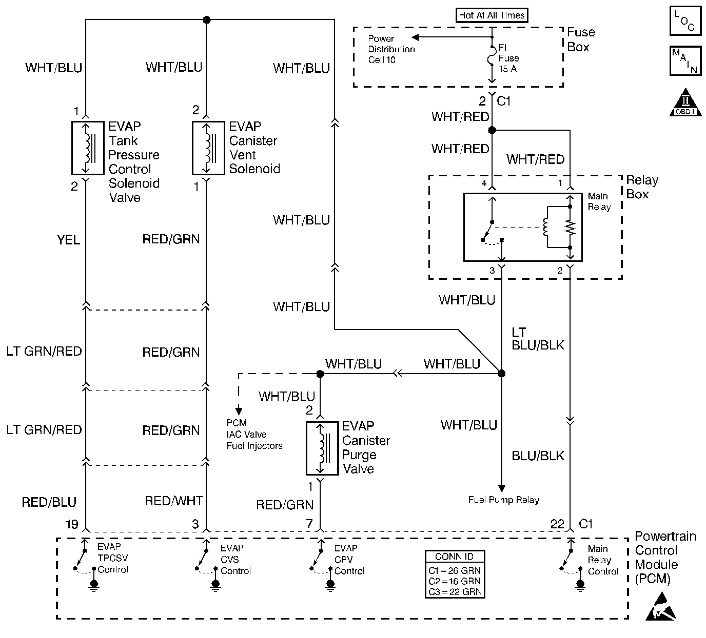
Object Number: 445544  Size: LF
Engine Controls Components
Cell 20: EVAP Controls
OBD II Symbol Description Notice
Handling ESD Sensitive Parts Notice

Circuit Description

The leak detection diagnostic strategy for the EVAP control system is based on applying a vacuum to the EVAP system and monitoring any decay. The PCM monitors the vacuum level via the fuel tank pressure sensor input. The PCM turns the EVAP purge valve and the EVAP vent solenoid on, allowing manifold pressure to draw a small vacuum on the EVAP system. If sufficient vacuum cannot be sustained over a period of time, a large leak or a malfunction is indicated and DTC P0455 sets.

The EVAP control system that is defined by Federal regulation includes the following components:

    • The fuel tank
    • The EVAP vent solenoid
    • The fuel tank pressure sensor
    • Fuel pipes and hoses
    • Vapor lines
    • The fuel filler cap
    • The pressure control valve of the EVAP tank
    • The EVAP canister
    • Purge lines
    • The EVAP canister purge valve

Conditions for Running the DTC

    • Engine coolant temperature is 70°C to 110°C (158°F to 230°F).
    • Intake air temperature is -10°C to 50°C (14°F to 122°F).
    • Barometric pressure is greater than 75 kPa.
    • The fuel tank level is between 25 and 75 percent.

Conditions for Setting the DTC

    • The fuel tank pressure that is indicated is within a specified value.
    • Purge accumulation time is greater than 200 seconds.

Action Taken When the DTC Sets

    • The PCM illuminates the malfunction indicator lamp (MIL).
    • The PCM records the operating conditions at the time that the diagnostic fails. This information is stored in the Freeze Frame buffer.

Conditions for Clearing the DTC

    • The MIL turns OFF after 3 consecutive passing trips without a fault present.
    • A History DTC clears after 40 consecutive warm-up cycles without a fault.
    • Use the Clear DTC Information function of the scan tool, or disconnect the PCM battery feed in order to clear the DTC.

Diagnostic Aids

The EVAP Purge diagnostic checks for many of the faults that can cause a DTC P0455 to set. If the EVAP Purge test passes, the cause of the DTC P0455 is probably intermittent. Perform the Clear DTC Information function with the scan tool . Road-test the vehicle while monitoring the EVAP Purge test in the MIL/System Status selection under System Information on the scan tool. When the scan tool indicates YES, check for DTC P0455 under Last Test Failed. If DTC P0455 is not indicated, the EVAP Purge diagnostic is indicating OK at this time.

Usually, DTC P0455 will set during city driving. Avoid operating the vehicle for long periods on the highway when validating a DTC P0455.

A DTC P0455 can be caused by any of the following conditions:

    • A fuel filler cap that is faulty or loose
    • A damaged source vacuum line or a disconnected source vacuum line
    • A damaged EVAP purge line or a leaking EVAP purge line
    • A damaged EVAP vent hose or a leaking EVAP vent hose
    • A damaged fuel tank vapor line or a leaking fuel tank vapor line
    • A damaged EVAP purge valve or a leaking EVAP purge valve
    • A damaged EVAP pressure valve or a leaking EVAP pressure valve
    • A damaged EVAP vent solenoid or a leaking EVAP vent solenoid
    • A cracked EVAP canister or a punctured EVAP canister
    • A leaking O-ring in the fuel sender assembly
    • A leaking fuel tank or a leaking fuel filler neck
    • Restrictions in the EVAP hoses, in the lines, or in the components
    • A faulty pressure control valve in the fuel tank
    • A faulty fuel pressure sensor
    • Fuel level sensor malfunction

A fuel level sensor that indicates an incorrect fuel level may cause the EVAP leak check diagnostic to run at the wrong time. An EVAP leak check diagnostic that runs at the wrong time may falsely indicate a leak. Check the fuel level sensor accuracy by observing the scan tool parameter before and after adding 3.8 liters (1 gallon) of fuel. The scan tool display should increase about 7 percent after adding the fuel. If a change of 7 percent is not indicated, check the fuel level sensor by performing the diagnostic for a DTC P0461. Refer to DTC P0461 Fuel Level Sensor Performance .

For functional checks of the EVAP control system components, refer to Evaporative Emission Control System Diagnosis .

An intermittent malfunction may be caused by a fault in an EVAP system electrical circuit. Inspect the wiring harness and the components for any of the following conditions:

    • Backed out terminals
    • Incorrect mating of terminals
    • Broken electrical connector locks
    • Incorrectly formed terminals or damaged terminals
    • Faulty terminal-to-wire connections
    • Physical damage to the wiring harness
    • A broken wire inside the insulation
    • Corrosion of electrical connections, of splices, or of terminals

If the DTC cannot be duplicated, the Freeze Frame data can be useful in determining the vehicle operating conditions when the DTC first set.

Test Description

The numbers below refer to the step numbers in the diagnostic table.

  1. The Powertrain OBD System Check prompts the technician to complete basic checks, and to store the Freeze Frame data on the scan tool if applicable. This creates an electronic copy of the data that was taken when the fault occurred. The information is stored in the scan tool for later reference.

  2. This step checks for other EVAP DTCs. Before diagnosing DTC P0440, diagnose any other DTCs .

  3. This step checks the components that supply manifold vacuum to the EVAP canister purge valve.

  4. This step checks the operation of the EVAP canister purge valve. The duty cycle control of the EVAP purge valve is disabled by the PCM when any DTCs are stored, when engine speed is indicated, and until the engine has reached a normal operating temperature of at least 80°C (176°F).

  5. This step checks the operation of the pressure control valves in the fuel tank . The pressure control valves will regulate the tank pressure to approximately 18.6-25 mm Hg (10-14 in H2O) when the EVAP vent solenoid is open. If the pressure is less than the specified value after 2 minutes, check for a faulty pressure control valve, for a faulty EVAP pressure control valve, or for a system leak .

  6. This step checks the operation of the EVAP tank pressure control solenoid valve. If the EVAP pressure control valve is turned ON, the fuel tank pressure bypasses the fuel tank pressure valves, and drops to 0 if the EVAP canister vent is open.

  7. Use the ultrasonic leak detector in order to locate any leaks after pressurizing the EVAP system. If you were sent here from step 9, the leak may be between the fuel tank pressure valves and the fuel tank or in the fuel tank. If you were sent here from step 10, the leak may be between the EVAP canister purge valve and the fuel tank pressure valves.

  8. A EVAP canister vent solenoid that is leaking or inoperative prevents the EVAP system from holding pressures greater than 18.6 mm Hg (10 in H2O). Inspect the electrical circuit of the EVAP canister vent solenoid for an open that could prevent the solenoid from turning ON.

  9. This step checks for the correct operation of the fuel tank pressure sensor. With the fuel tank filler pipe open to the atmosphere, the fuel tank pressure sensor should read near zero. The pressure sensor reading will vary with changes in atmospheric pressure. The specified value in step 13, is typical of atmospheric pressure near sea level. If the scan tool reading is significantly more or less than the specified value, the fuel tank pressure sensor may be faulty. The fuel tank pressure sensor is diagnosed in DTC P0450.

  10. This step determines if the malfunction that caused the DTC P0455 is still present. The DTC P0455 diagnostic can be monitored on the scan tool under the MIL/System Status selection of System Information. If the EVAP Purge test displays YES, check for DTC P0455 in the Last Test Failed screen of the scan tool. If DTC P0455 is not displayed, the EVAP purge system diagnostic has run and passed, indicating that the malfunction was not present this time. DTCs must be cleared in order to view the current status of the system diagnostics that are being performed. The MIL/System Status tests only indicate that the test has run, not if the test passed or failed. The Last Test Failed screen must be checked for related DTCs in order to determine the result of the diagnostic test that is involved.

  11. A short to ground will keep the EVAP pressure control valve open and cause the system to fail. Inspect the control circuit and the PCM for a short to ground. Repair the circuit if necessary. The output control of the EVAP pressure control valve is disabled if any DTCs are stored, if engine speed is indicated, and until the engine reaches an operating temperature of at least 80°C (176°F).

  12. This step checks the operation of the EVAP canister vent solenoid. The output control of the EVAP vent solenoid is disabled if DTCs are stored, if engine speed is indicated, and until the engine reaches an operating temperature of at least 80°C (176°F).

  13. This step checks the operation of the EVAP tank pressure control solenoid valve. The output control of the EVAP pressure control valve is disabled if any DTCs are stored, if engine speed is indicated, and until the engine has reached an operating temperature of at least 80°C (176°F).

  14. This step tests for an EVAP pressure control valve that is stuck open or leaking.

  15. This step checks the EVAP canister for restrictions.

  16. The DTC P0455 diagnostic can be monitored on the scan tool in the MIL/System Status selection of System Information. If the EVAP purge test displays YES, check for DTC P0455 in Last Test Failed on the scan tool. If DTC P0455 is not listed, the diagnostic has run and passed indicating that the malfunction was not present this time. DTCs must be cleared in order to view the current status of the system diagnostic that is being performed. The MIL/System Status tests only indicate that the test has run, not if the test passed or failed. The Last Test Failed screen must be checked for related DTCs in order to determine the result of the diagnostic test.

Step

Action

Value(s)

Yes

No

1

Did you perform the Powertrain On-Board Diagnostic (OBD) System Check?

--

Go to Step 2

Go to Powertrain On Board Diagnostic (OBD) System Check

2

Connect a scan tool, and inspect for any DTCs.

Are any other EVAP codes set with the exception of a P0440?

--

Go to the applicable DTC tables

Go to Step 3

3

  1. Visually inspect the entire evaporative system for the following:
  2. • A loose fuel filler cap or a faulty fuel filler cap
    • Loose hose connections
    • Damaged hoses or deteriorated hoses
    • Restricted hoses
    • Missing components or damaged components
    • Faulty terminal connections on all of the related components
  3. Repair as necessary.

Was a repair necessary?

--

Go to Step 40

Go to Step 4

4

  1. Check for manifold vacuum at the EVAP canister purge valve.
  2. Repair as necessary.

Was a repair necessary?

--

Go to Step 40

Go to Step 5

5

Caution: Do not breathe the air through the EVAP component tubes or hoses. The fuel vapors inside the EVAP components may cause personal injury.

  1. Turn ON the ignition, leaving the engine OFF.
  2. Disconnect the EVAP purge valve hoses from the intake manifold and from the EVAP canister purge pipe.
  3. Blow air into the hose that was disconnected from the EVAP canister purge pipe. Air should not pass through the EVAP canister purge valve and exit from the intake manifold hose.
  4. Command the EVAP canister purge valve ON by adjusting the duty cycle to 100 percent, using a scan tool.
  5. Blow air into the hose that was disconnected from the EVAP canister purge pipe. Air should pass through the EVAP canister purge valve and exit from the intake manifold hose.

Did the EVAP canister purge valve pass both inspections?

--

Go to Step 8

Go to Step 6

6

  1. Turn ON the ignition, leaving the engine OFF.
  2. Probe terminal 2 of the ignition positive voltage circuit at the EVAP purge valve connector with a test lamp connected to ground.

Did the test lamp illuminate?

--

Go to Step 7

Go to Step 33

7

  1. Probe terminal 1 of the purge valve control circuit at the electrical connector with a test lamp connected to B+
  2. Monitor the test lamp while performing step 3.
  3. Command the EVAP canister purge valve ON by adjusting the duty cycle from 0 percent to 100 percent with the scan tool.

Does the test lamp flash, and steadily illuminate when 100 percent duty cycle is reached?

--

Go to Step 37

Go to Step 36

8

  1. Turn ON the ignition, leaving the engine OFF.
  2. Remove the fuel filler cap, and install a Gas Cap Adapter.
  3. Connect the EVAP Pressure/Purge Station to the gas cap adapter.
  4. Command the EVAP canister vent solenoid OFF with a scan tool.
  5. Pressurize the EVAP system to the first specified value using the EVAP station. Monitor the pressure using the gauge on the station.
  6. Turn the switch on the station to the HOLD position, and observe the EVAP pressure gauge.

Did the pressure decrease to less than the second specified value in less than 2 minutes?

28 mm Hg (15 in H2O)

18.6 mm Hg (10 in H2O)

Go to Step 9

Go to Step 10

9

  1. Command the EVAP canister vent solenoid ON with the scan tool.
  2. Pressurize the EVAP system to the first specified value using the EVAP station. Monitor the pressure using the gauge on the station.
  3. Turn the switch on the station to the HOLD position, and observe the EVAP pressure gauge.

Did the pressure decrease to less than the second specified value in less than 2 minutes?

28 mm Hg (15 in H2O)

18.6 mm Hg (10 in H2O)

Go to Step 11

Go to Step 16

10

  1. Observe the EVAP pressure gauge while performing the next step.
  2. Verify that the EVAP system is still pressurized to the specified value, and turn the EVAP pressure control valve ON.

Does the pressure drop to zero ?

18.6 mm Hg (10 in H2O)

Go to Step 11

Go to Step 15

11

  1. Command the EVAP canister vent solenoid ON with the scan tool.
  2. Repeatedly attempt to pressurize the EVAP system to the specified value.
  3. Inspect for leaks in the EVAP system with the ultrasonic leak detector. Partially lower the fuel tank in order to examine the top tank connections. Review the Test Description.

Does the EVAP system pass the leak inspection, and hold a pressure near the specified value?

56 mm Hg (30 in H2O)

Go to Step 13

Go to Step 12

12

Perform any of the following repairs that are responsible for the EVAP system leak:

  1. Replace any leaking EVAP system component.
  2. Replace any leaking EVAP lines or any leaking hoses.
  3. Repair or replace the EVAP pressure vent solenoid if the the valve is not operating correctly. Review the Test Description.

Is the action complete?

--

Go to Step 40

--

13

  1. Turn OFF the ignition.
  2. Remove the fuel filler cap.
  3. Turn ON the ignition, leaving the engine OFF.
  4. Select the parameter for the fuel tank pressure sensor on the scan tool.

Did the scan tool display the specified value?

0.0-0.9 mm Hg (0.0-0.5 in H2O)

Go to Step 14

Go to DTC P0450 Fuel Tank Pressure Sensor Circuit

14

  1. Perform the Clear DTC Information function with the scan tool.
  2. Operate the vehicle within the Freeze Frame conditions as specified, or until the EVAP Purge test is complete. Review the Test Description.
  3. Check for DTCs.

Did a DTC P0455 set?

--

Go to Step 19

Go to Diagnostic Aids

15

  1. Turn ON the ignition, leaving the engine OFF.
  2. Turn the EVAP canister vent solenoid ON and OFF with the scan tool, while listening near the rear seat for the solenoid to click.

Did you hear the vent solenoid turn ON and OFF?

--

Go to Step 25

Go to Step 19

16

  1. Test for a short to ground in the control circuit of the EVAP tank pressure control solenoid valve.
  2. Repair as necessary.

Was a repair necessary?

--

Go to Step 40

Go to Step 17

17

Caution: Do not breathe the air through the EVAP component tubes or hoses. The fuel vapors inside the EVAP components may cause personal injury.

  1. Remove the fuel tank. Refer to Fuel Tank Replacement .
  2. Remove both of the pressure control valves from the fuel tank. Refer to Fuel Tank Pressure Control Valve Replacement .
  3. Important: The pressure control valve does not allow flow from the tank side to the canister side until pressure on the tank side is more than 3.5 kPa (0.5 psi).

  4. Blow air hard into the valve from the fuel tank side.

Does air flow through the valve to the canister side when blown hard?

--

Go to Step 18

Go to Step 35

18

Blow air gently from the canister side through the fuel tank pressure valve. Air should flow through the valve to the fuel tank side even if blown gently.

Does air flow through the valve to the fuel tank side if blown gently?

--

Go to Step 27

Go to Step 35

19

  1. Remove the rear seat cushion. Refer to Rear Seat Cushion Replacement in Seats.
  2. Disconnect the electrical connector C311 from the fuel tank EVAP harness .
  3. Turn ON the ignition, leaving the engine OFF.
  4. Connect a test lamp from the ignition positive voltage terminal to the control circuit terminal of connector C311 on the body harness side.
  5. Observe the test lamp while commanding the EVAP canister vent solenoid ON and OFF with the scan tool.

Does the test lamp illuminate only when commanded ON with the scan tool?

--

Go to Step 21

Go to Step 20

20

  1. Inspect the EVAP solenoid circuit for any of the following conditions:
  2. • The ignition positive voltage circuit for an open
    • The solenoid control circuit for an open or a short
  3. Repair as necessary.

Was a repair necessary?

--

Go to Step 40

Go to Step 39

21

  1. Remove the fuel tank. Refer to Fuel Tank Replacement .
  2. Inspect the EVAP system lines, the hoses, and the connections for any restrictions.
  3. Repair as necessary.

Was a repair necessary?

--

Go to Step 40

Go to Step 22

22

  1. Remove the EVAP canister vent solenoid.
  2. Attempt to apply the specified amount of vacuum to the canister side of the EVAP canister vent solenoid with a hand vacuum pump.

Does the EVAP canister vent solenoid hold vacuum?

15 in Hg

Go to Step 34

Go to Step 23

23

  1. Apply 12 volts to the EVAP canister vent solenoid.
  2. Apply the specified value of vacuum to the canister side of the EVAP canister vent solenoid with a hand vacuum pump.

Does the EVAP canister vent solenoid hold vacuum?

15  in Hg

Go to Step 24

Go to Step 34

24

  1. Test for an open and for a short in the wiring harness of the EVAP vent solenoid between the solenoid and the body harness connector.
  2. Repair as necessary.

Was a repair necessary?

--

Go to Step 40

Go to Step 31

25

  1. Remove the rear seat cushion. Refer to Rear Seat Cushion Replacement in Seats.
  2. Disconnect the electrical connector C311 for the fuel tank EVAP harness .
  3. Turn ON the ignition, leaving the engine OFF.
  4. Connect a test lamp from the ignition positive voltage terminal to the control circuit terminal of connector C311 on the body harness side.
  5. Observe the test lamp while commanding the EVAP pressure control valve ON and OFF with the scan tool.

Did the test lamp illuminate only when commanded ON with the scan tool?

--

Go to Step 26

Go to Step 30

26

  1. Remove the fuel tank. Refer to Fuel Tank Replacement .
  2. Inspect the lines, the hoses, and the connections of the EVAP pressure control valve for any restrictions.
  3. Repair as necessary.

Was a repair necessary?

--

Go to Step 40

Go to Step 27

27

Caution: Do not breathe the air through the EVAP component tubes or hoses. The fuel vapors inside the EVAP components may cause personal injury.

  1. Remove the EVAP tank pressure control solenoid valve. Refer to Evaporative Emission Tank Pressure Control Solenoid Valve Replace .
  2. Blow air into the side port of the EVAP pressure control valve.

Does the air pass through the valve and through the port on the top of the EVAP pressure control valve?

--

Go to Step 38

Go to Step 28

28

  1. Apply 12 volts to the EVAP pressure control valve.
  2. Blow air into the side port of the EVAP pressure control valve.

Does the air pass through the valve and out the port on the top of the EVAP pressure control valve?

--

Go to Step 29

Go to Step 38

29

Repair the open or the short in the wiring harness of the EVAP pressure control valve between the solenoid and the body harness connector C311.

Is the action complete?

--

Go to Step 40

--

30

  1. Inspect the circuit for any of the following conditions:
  2. • The ignition positive voltage circuit for an open
    • The solenoid control circuit for an open or a short
  3. Repair as necessary.

Was a repair necessary?

--

Go to Step 40

Go to Step 39

31

Caution: Do not breathe the air through the EVAP component tubes or hoses. The fuel vapors inside the EVAP components may cause personal injury.

  1. Disconnect the EVAP canister vapor hose at the FLVV.
  2. Disconnect the other three hoses from the EVAP canister.
  3. Blow air into the hose connected to the tank port of the EVAP canister. There should not be restriction of the airflow through the canister or through the 3 other ports.

Does the air pass through the EVAP canister and the three ports?

--

Go to Diagnostic Aids

Go to Step 32

32

Replace the EVAP canister. Refer to Evaporative Emission Canister Replacement .

Is the action complete?

--

Go to Step 40

--

33

Repair the open in the ignition positive voltage circuit between the EVAP canister purge valve and the main relay.

Is the action complete?

--

Go to Step 40

--

34

Replace the EVAP canister vent solenoid. Refer to Evaporative Emission Canister Vent Solenoid Replacement .

Is the action complete?

--

Go to Step 40

--

35

Replace any faulty pressure control valves. Refer to Fuel Tank Pressure Control Valve Replacement .

Is the action complete?

--

Go to Step 40

--

36

  1. Check for an open and for a short in the control circuit of the EVAP canister purge valve .
  2. Repair as necessary.

Was a repair necessary?

--

Go to Step 40

Go to Step 39

37

Notice: The EVAP canister may have released carbon particles which caused this part to fail and may cause damage to other components. Check the EVAP canister for loose carbon before returning the vehicle to service.

Replace the EVAP canister purge valve. Refer to Evaporative Emission Canister Purge Solenoid Valve Replacement .

Is the action complete?

--

Go to Step 40

--

38

Replace the EVAP tank pressure control solenoid valve. Refer to Evaporative Emission Tank Pressure Control Solenoid Valve Replace .

Is the action complete?

--

Go to Step 40

--

39

Replace the PCM. Refer to Powertrain Control Module Replacement .

Is the action complete?

--

Go to Step 40

--

40

  1. Use the scan tool in order to perform the Clear DTC Information function, and road-test the vehicle within the Freeze Frame conditions until the EVAP Purge test is complete. Review the Test Description.
  2. Review the scan tool data, and check for any DTCs. The repair is complete if DTCs are not stored.

Are any DTCs displayed on the scan tool?

--

Go to the applicable DTC table

System OK