GM Service Manual Online
For 1990-2009 cars only
Makes
🢒
Chevrolet
🢒
2000
🢒
Metro
🢒
Restraints
🢒
SIR
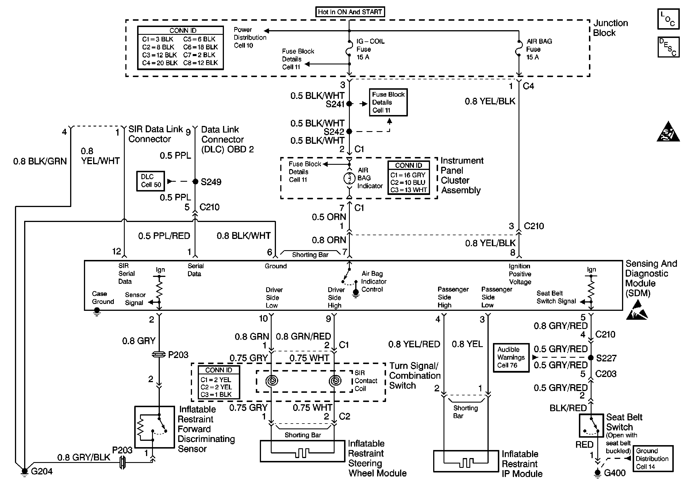
🢒 SIR Schematics
Cell 47
SIR Components
SIR System Operation
SIR Caution
ESD Notice
Cell 14: G400 (2-Door)
Cell 76: Power, Ground, Seat Belt Switch and Door Jamb Switch
Cell 50
Cell 11: Audio Alarm Module
Cell 11: Audio Alarm Module
Cell 11: Heated Oxygen Sensor
Cell 10