GM Service Manual Online
For 1990-2009 cars only

Refer to

Generator System


Object Number: 30382  Size: FS
Engine Controls Components
Powertrain Control Module (PCM)
Heater and A/C Compressor Clutch Systems
TCC and Brake Switch Systems
OBD II Symbol Description Notice
Handling ESD Sensitive Parts Notice
Handling ESD Sensitive Parts Notice

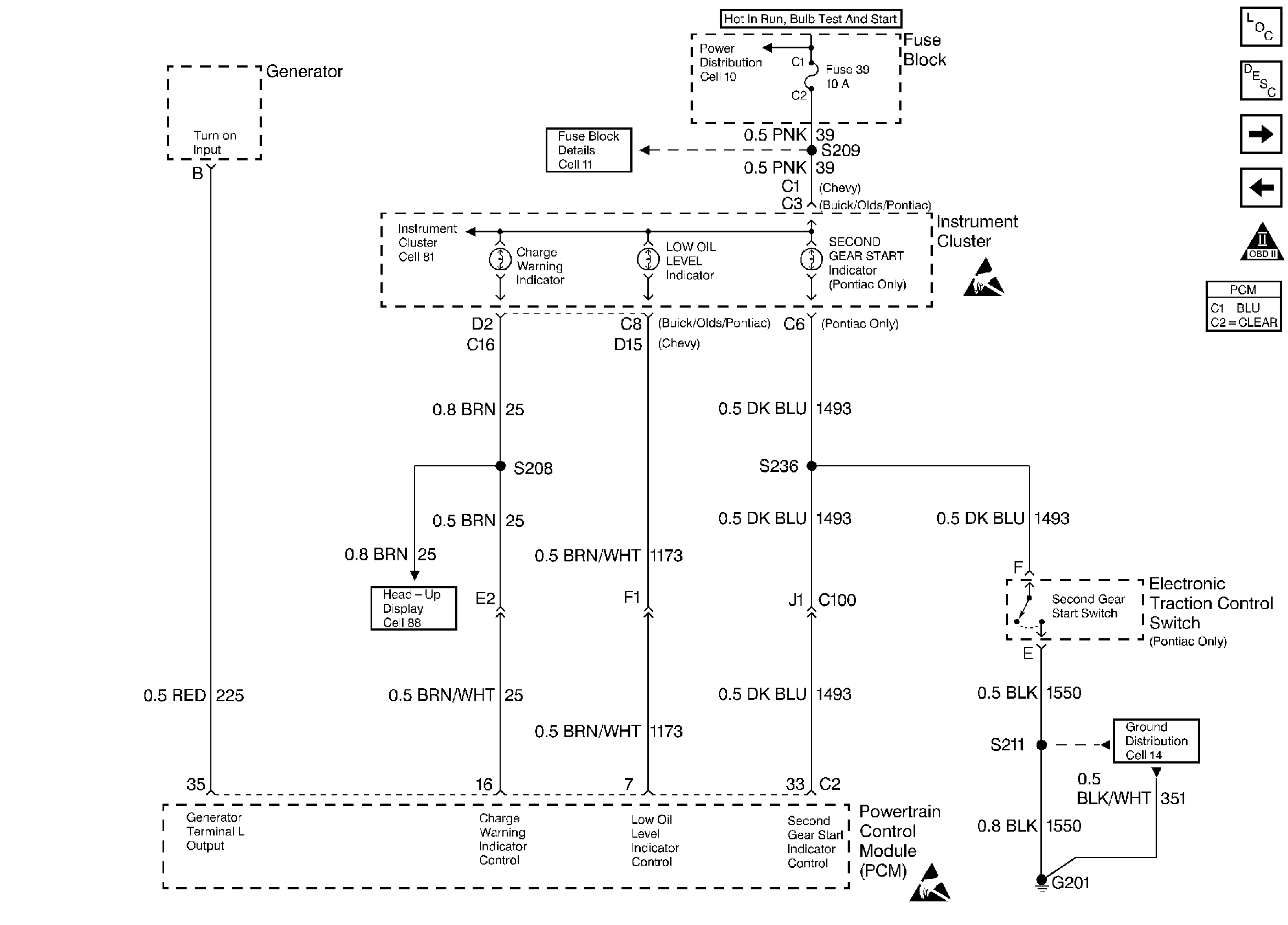
Circuit Description

The PCM controlled lamps are powered through the IGN 1 fuse. The PCM turns ON the bulb, LED, or driver info center indicator by supplying a path to ground through the PCM.

Diagnostic Aids

A PCM controlled lamp ON at all times most likely indicates that a condition is present which requires the attention of the vehicle operator. Conditions which will illuminate each lamp are as follows:

    • GENERATOR LAMP will be illuminated under any of the following conditions:
       - When the engine speed is greater than 650 RPM and system voltage falls below 9 volts for longer than 25 seconds. The PCM commands the generator lamp OFF when system voltage rises to above 12 volts.
       - When the generator control circuit (L terminal) remains low for longer than 25 seconds.
    • LOW OIL LEVEL LAMP When the ignition is first turned ON, the PCM commands the Low Oil Level lamp ON for a brief period of time (approximately 3 seconds) to test the bulb. If the engine oil level switch indicates that a low oil level condition exists, the PCM commands the Low Oil Level Lamp ON. The PCM will test for low oil level at key ON if either of the following conditions exist:
       - If the engine coolant temperature is below 15°C (59°F), the PCM checks the state of the engine oil level switch at start-up.
       - If the engine coolant temperature is between 15°C (59°F) and 140°C (284°F), the difference between engine coolant temperature at last key OFF and the engine coolant temperature at the current key ON is must be at least 12°C (54°F).

For diagnosis of the instrument panel, perform the System Check in the Instrument Cluster section of Electrical Diagnosis.

Check for the following conditions:

    • Poor connection at PCM. Inspect harness connectors for backed out terminals, improper mating, broken locks, improperly formed or damaged terminals, and poor terminal to wire connection.
    • Damaged harness. Inspect the wiring harness for damage. If the harness appears to be OK, disconnect the PCM and turn the ignition ON. Observe a voltmeter connected to the affected PCM output circuit while moving connectors and wiring harnesses related to the PCM output circuit. A change in voltage will indicate the location of the fault.

Test Description

The numbers below refer to the step numbers on the Diagnostic Table.

  1. Normally, ignition feed voltage should be present on the output driver circuit with the PCM disconnected and the ignition turned ON.

  2. Checks for a shorted component or a short to B+ on the output driver circuit. Either condition would result in a measured current of over 1.5 amps. Also checks for a component that is going open while being operated, resulting in a measured current of 0 amps.

  3. Checks for a faulty instrument cluster.

  4. This vehicle is equipped with a PCM which utilizes an Electrically Erasable Programmable Read Only Memory (EEPROM). When the PCM is being replaced, the new PCM must be programmed. Refer to PCM Replacement/Programming.

Step

Action

Value(s)

Yes

No

1

Was the Powertrain On-Board Diagnostic (OBD) System Check performed?

--

Go to Step 2

Go to Powertrain OBD System Check

2

Was the instrument cluster system check in Electrical Diagnosis performed?

--

Go to Step 3

Go to Electrical Diagnosis

3

  1. Turn OFF the ignition switch, disconnect the PCM.
  2. Turn ON the ignition switch.
  3. Using DVM (J 39200), measure voltage between the affected PCM output circuit at the PCM harness connector and ground.

Is voltage near the specified value?

B+

Go to Step 4

Go to Step 7

4

  1. Set up DVM to measure 10 amp range.
  2. Measure current between the affected PCM output circuit and ground.
  3. Monitor the current reading on the DVM for at least 2 minutes.

Does the current reading remain between the specified values?

0.05 amp 1.5 amps

Go to Step 12

Go to Step 5

5

  1. Disconnect the instrument panel cluster (leave the PCM disconnected).
  2. Using DVM, measure voltage between the affected PCM output circuit and ground.

Is voltage at the specified value?

0V

Go to Step 15

Go to Step 6

6

Locate and repair short to voltage in affected PCM output circuit.

Is action complete?

--

Go to Step 17

--

7

Check the ignition feed fuse for the instrument panel cluster indicator lamps.

Is the fuse blown?

--

Go to Step 8

Go to Step 9

8

  1. Locate and repair short to ground in ignition feed circuit for the instrument panel cluster indicator lamps. Refer to Fuse Block Details in Engine Electrical.
  2. Replace fuse.

Is action complete?

--

Go to Step 17

--

9

  1. Disconnect the instrument panel cluster.
  2. Turn ON the ignition switch, measure voltage between the ignition feed circuit for the instrument panel cluster indicator lamps and ground.

Is voltage near the specified value?

B+

Go to Step 10

Go to Step 14

10

  1. Check the affected PCM output circuit for an open or a short to ground.
  2. If a problem is found, repair the affected PCM output circuit. Refer to Engine Electrical.

Was a problem found?

--

Go to Step 17

Go to Step 11

11

  1. Check the affected PCM output circuit and the ignition feed circuit for a poor connection at the instrument panel cluster and at the PCM.
  2. If a problem is found, replace faulty terminal(s). Refer to Engine Electrical.

Was a problem found?

--

Go to Step 17

Go to Step 15

12

  1. Turn OFF the ignition switch, reconnect the PCM and disconnect the instrument panel cluster.
  2. Turn ON the ignition switch, connect a test light between the affected PCM output circuit and the ignition feed circuit at the instrument panel cluster harness connector.
  3. Using the scan tool outputs test function, cycle the affected lamp ON and OFF.

Does the test light flash ON and OFF?

--

Go to Diagnostic Aids

Go to Step 13

13

  1. Check the affected PCM output circuit for a poor connection at the PCM.
  2. If a problem is found, replace faulty terminal. Refer to Engine Electrical.

Was a problem found?

--

Go to Step 17

Go to Step 16

14

Locate and repair open in ignition feed circuit to the instrument panel cluster indicator lamps. Refer to Engine Electrical.

Is action complete?

--

Go to Step 17

--

15

Replace the instrument panel cluster.

Is action complete?

--

Go to Step 17

--

16

Replace the PCM.

Important: Program the replacement PCM. Refer to PCM Replacement/Programming .

Is action complete?

--

Go to Step 17

--

17

Operate the affected lamp using the scan tool output tests function.

Does the affected lamp operate properly?

--

System OK

Go to Step 2