GM Service Manual Online
For 1990-2009 cars only

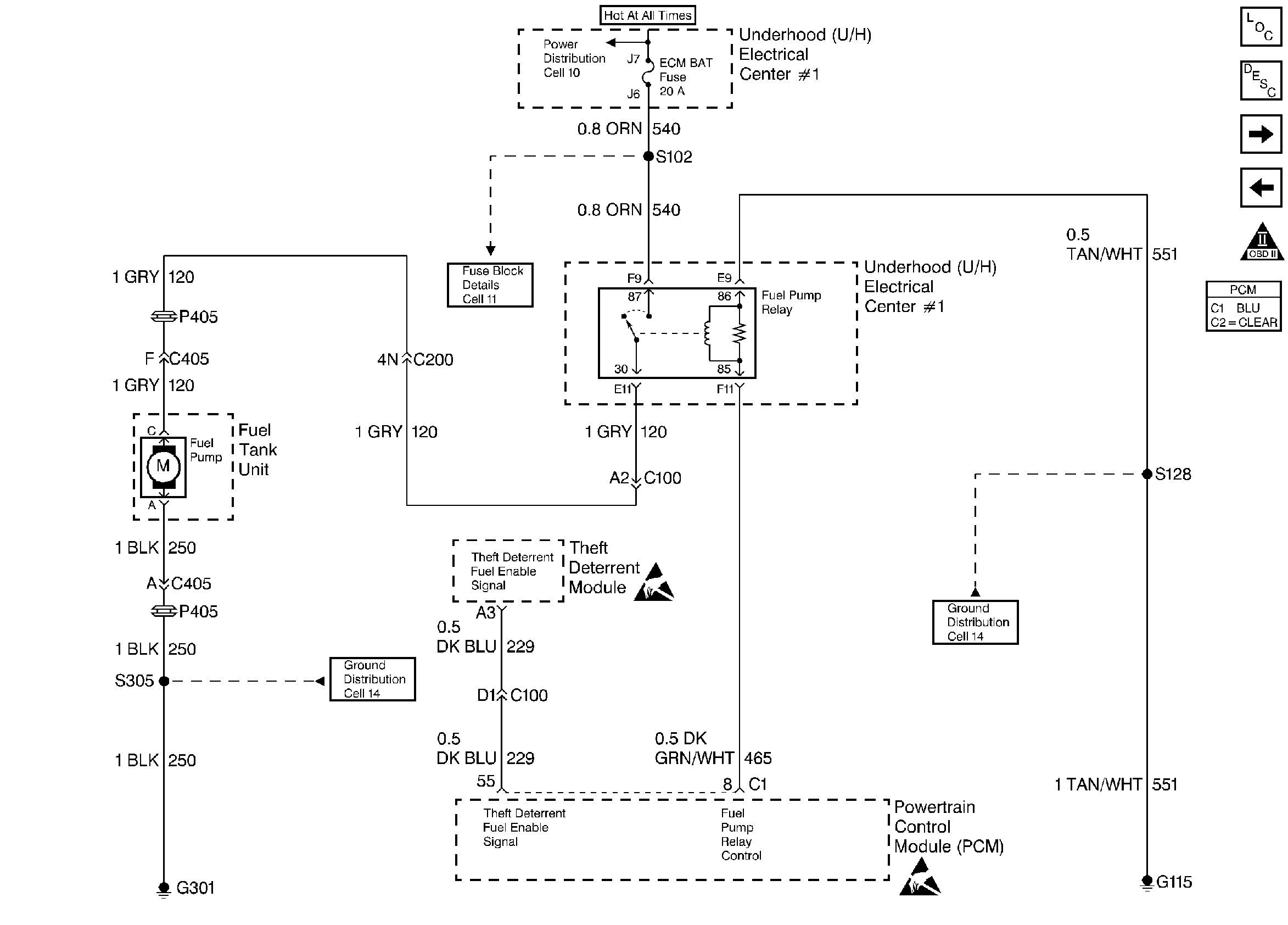
Refer to

Fuel Pump Control


Object Number: 23100  Size: FS
Engine Controls Components
Fuel Supply Components
A/C Pressure, TP, MAP, ECT, IAT Sensor
Fuel Injection Control
OBD II Symbol Description Notice
Handling ESD Sensitive Parts Notice
Handling ESD Sensitive Parts Notice
.

Circuit Description

When the ignition switch is first turned ON, the PCM energizes the fuel pump relay which applies power to the in-tank fuel pump. The fuel pump relay will remain ON as long as the engine is running or cranking and the PCM is receiving reference pulses. If no reference pulses are present, the PCM de-energizes the fuel pump relay within 2 seconds after the ignition is turned ON or the engine is stopped.

The fuel pump delivers fuel to the fuel rail and injectors, then to the fuel pressure regulator. The fuel pressure regulator, a vacuum sensitive device, controls fuel pressure by allowing excess fuel to be returned to the fuel tank. With the engine stopped, the fuel pump can be turned ON by using a fused jumper to apply B+ to the fuel pump test lead in the engine compartment.

Diagnostic Aids

An intermittent may be caused by a poor connection, rubbed through wire insulation or a wire broken inside the insulation. Check for a poor connection or a damaged harness.

Inspect the PCM harness and connectors for improper mating, broken locks, improperly formed or damaged terminals, poor terminal to wire connection, and damaged harness.

Test Description

Number(s) below refer to the Step number(s) on the Diagnostic Chart:

diagnosis.

  1. Verifies that the fuel pump feed circuit is OK between the fuel pump relay and the fuel pump, and that the fuel pump can deliver adequate pressure to the fuel rail.

  2. Checks the fuel pump relay B+ feed and relay coil ground circuits.

  3. Ensures that the fuel pump relay driver circuit and the PCM are capable of controlling the fuel pump relay.

  4. Checks the fuel pump driver circuit for a short to ground.

  5. Checks the fuel pump driver circuit for an open.

  6. If the fuel pump is operating but incorrect pressure is noted, the fuel pump wiring is OK. Refer to Fuel System Diagnosis.

  7. Checks the fuel pump feed circuit between the fuel pump relay and the fuel pump. Also checks the fuel pump ground circuit.

  8. Determines whether the problem is being caused by an open in the fuel pump feed circuit or the fuel pump ground circuit.

Fuel System Electrical Test

Step

Action

Value(s)

Yes

No

1

Was the Powertrain On-Board Diagnostic (OBD) System Check performed?

--

Go to Step 2

Go to Powertrain OBD System Check

2

  1. Turn OFF the igntion switch.
  2. Connect a fuel pressure gage to the fitting on the fuel rail.
  3. Remove the fuel pump relay.
  4. Connect a fused jumper between B+ and the fuel pump feed (cavity 30) in the fuel pump relay connector.
  5. Note the fuel pressure gage.

Is proper fuel pressure indicated?

284-325 kPa (41-47 psi)

Go to Step 3

Go to Step 10

3

  1. Disconnect the fused jumper.
  2. Leave the fuel pump relay disconnected.
  3. Connect a J 35616-200 between the fuel pump relay connector cavities for the B+ feed (cavity 87) and the relay ground circuit (cavity 86).
  4. Observe the test light.

Is the test light ON?

--

Go to Step 4

Go to Step 9

4

  1. Turn OFF the igntion switch.
  2. Connect a test light between the fuel pump relay connector cavities for the ignition feed circuit (from the PCM) and the relay ground circuit (cavities 85 and 86).
  3. Observe the test light while turning ON the ignition.

Did the test light turn ON for approximately 2 seconds?

--

Go to Step 8

Go to Step 5

5

  1. Turn OFF the igntion switch.
  2. Disconnect the PCM.
  3. Probe the fuel pump relay circuit at the PCM connector with a test light to B+.

Is the test light ON?

--

Go to Step 15

Go to Step 6

6

  1. Check for continuity in the fuel pump relay circuit between the PCM and the fuel pump relay.
  2. If the fuel pump relay circuit is open, repair it as necessary. Refer to Repair Procedures in Electrical Diagnosis.

Was the fuel pump relay circuit open?

--

Go to Powertrain OBD System Check

Go to Step 7

7

  1. Check the fuel pump relay circuit for a poor terminal connection at the PCM.
  2. If a problem is found, replace terminal as necessary. Refer to Repair Procedures in Electrical Diagnosis.

Was a problem found?

--

Go to Powertrain OBD System Check

Go to Step 20

8

  1. Check for a poor terminal connection at the fuel pump relay.
  2. If a problem is found, replace terminal(s) as necessary. Refer to Repair Procedures in Electrical Diagnosis.

Was a problem found?

--

Go to Powertrain OBD System Check

Go to Step 18

9

Probe the B+ feed circuit at the fuel pump relay connector (cavity 87) with a test light to engine ground.

Is the test light ON?

--

Go to Step 17

Go to Step 16

10

Remove the fuel filler cap and listen for the fuel pump running.

Is the fuel pump running?

--

Go to Fuel System Diagnosis

Go to Step 11

11

  1. Raise the vehicle (leave the fuel pump feed circuit jumped to B+).
  2. Disconnect the modular fuel sender electrical connector at the fuel tank.
  3. Connect a test light between the fuel pump feed circuit and the fuel pump ground circuit at the modular fuel sender harness connector.

Is the test light ON?

--

Go to Step 19

Go to Step 12

12

Probe the fuel pump feed circuit at the modular fuel sender harness connector with a test light to chassis ground.

Is the test light ON?

--

Go to Step 13

Go to Step 14

13

Locate and repair open in the fuel pump ground circuit. Refer to Repair Procedures in Electrical Diagnosis.

Is action complete?

--

Go to Powertrain OBD System Check

--

14

Locate and repair open in the fuel pump feed circuit. Refer to Repair Procedures in Electrical Diagnosis.

Is action complete?

--

Go to Powertrain OBD System Check

--

15

Locate and repair short to ground in the fuel pump relay PCM feed circuit. Refer to Repair Procedures in Electrical Diagnosis.

Is action complete?

--

Go to Powertrain OBD System Check

--

16

Locate and repair open in B+ feed to the fuel pump relay. Refer to Repair Procedures in Electrical Diagnosis.

Is action complete?

--

Go to Powertrain OBD System Check

--

17

Locate and repair open in ground circuit to the fuel pump relay. Refer to Repair Procedures in Electrical Diagnosis.

Is action complete?

--

Go to Powertrain OBD System Check

--

18

Replace the fuel pump relay.

Is action complete?

--

Go to Powertrain OBD System Check

--

19

Replace the fuel pump.

Is action complete?

--

Go to Powertrain OBD System Check

--

20

Replace the PCM.

Important: Replacement PCM must be programmed. Refer to PCM Replacement/Programming

Is action complete?

--

Go to Powertrain OBD System Check

--