GM Service Manual Online
For 1990-2009 cars only

SMU-SEC. 8A-30- REV. TEXT, CHT AND SCHEMATIC

SUBJECT: SERVICE MANUAL UPDATE - SECTION 8A-30 - REVISED TEXT, CHARTS AND SCHEMATIC FOR STARTER SYSTEM/SOLENOID

MODELS: 1997 BUICK CENTURY, REGAL

THIS BULLETIN IS BEING ISSUED TO REVISE THE TEXT, CHARTS, AND SCHEMATIC FOR THE STARTER SYSTEM/SOLENOID IN SECTION 8A-30 OF THE SERVICE MANUAL.

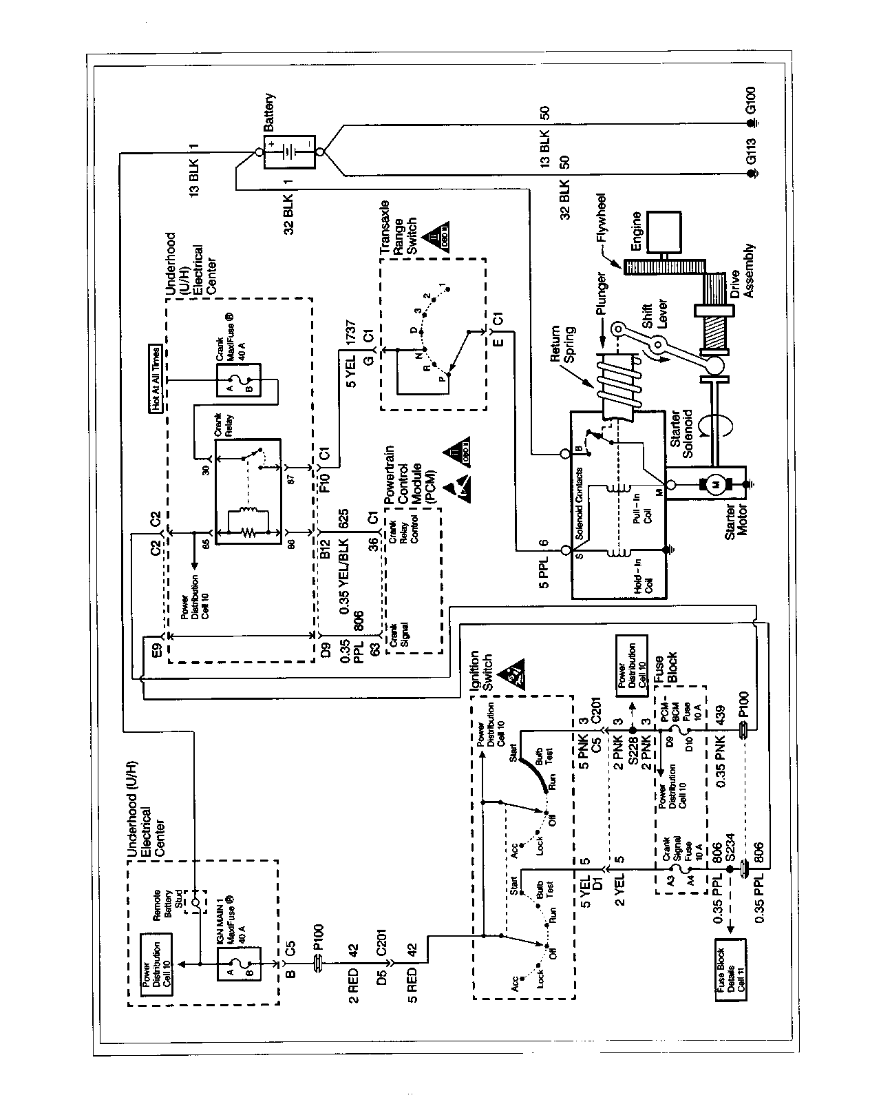
STARTING SYSTEM CIRCUIT DESCRIPTION

STARTER

WHEN THE IGNITION SWITCH IS MOVED TO THE RUN POSITION, BATTERY VOLTAGE IS APPLIED TO ONE SIDE OF THE CRANK RELAY IN THE UNDERHOOD ACCESSORY WIRING JUNCTION BLOCK THROUGH CIRCUIT 3, THE PCM-BCM FUSE IN THE FUSE BLOCK, AND CIRCUIT 439. WHEN THE IGNITION SWITCH IS TURNED TO START, VOLTAGE IS FED TO THE POWERTRAIN CONTROL MODULE CONNECTOR C2 TERMINAL 63 THROUGH CIRCUIT 5, THE CRANK SIGNAL FUSE IN THE FUSE BLOCK, AND CIRCUIT 806 THROUGH THE UNDERHOOD ACCESSORY WIRING JUNCTION BLOCK. POWER IS ALWAYS PROVIDED FROM THE CRANK MAXIFUSE IN THE UNDERHOOD ACCESSORY WIRING JUNCTION BLOCK TO THE COMMON SIDE OF THE CRANK RELAY CONTACTS. WHEN THE POWERTRAIN CONTROL MODULE SEES THE CRANK SIGNAL AND DETERMINES THAT CONDITIONS ARE OK FOR A CRANK, IT SUPPLIES GROUND THROUGH CIRCUIT 625 TO THE CRANK RELAY. THE CRANK RELAY NOW HAS BOTH POWER AND GROUND TO THE RELAY COIL, CAUSING THE RELAY TO PULL IN. WHEN THIS HAPPENS, AND THE GEAR SELECTOR IS IN EITHER PARK OR NEUTRAL, THE POWER AT THE RELAY COMMON CONTACT IS PASSED THROUGH THE NORMALLY OPEN CONTACT, CIRCUIT 1737, THE TRANSAXLE RANGE SWITCH AND CIRCUIT 6 TO THE "S" TERMINAL ON THE STARTER SOLENOID.

WHEN VOLTAGE IS APPLIED TO THE STARTER SOLENOID "S" TERMINAL, BOTH SOLENOID WINDINGS ARE ENERGIZED. THE CIRCUIT THROUGH THE PULL-IN WINDING IS COMPLETED TO GROUND THROUGH THE STARTER MOTOR. THE WINDINGS WORK TOGETHER MAGNETICALLY TO PULL IN AND HOLD IN THE PLUNGER, WHICH MOVES THE SHIFT LEVER. THIS ACTION CAUSES THE STARTER DRIVE ASSEMBLY TO ROTATE AS IT ENGAGES WITH THE FLYWHEEL RING GEAR ON THE ENGINE. AT THE SAME TIME, THE PLUNGER CLOSES THE SOLENOID SWITCH CONTACTS IN THE STARTER SOLENOID. FULL BATTERY VOLTAGE IS APPLIED DIRECTLY TO THE STARTER MOTOR, WHICH CRANKS THE ENGINE.

WHEN THE SOLENOID SWITCH CONTACTS CLOSE, VOLTAGE IS NO LONGER APPLIED THROUGH THE PULL-IN WINDING, AS BATTERY VOLTAGE IS APPLIED TO BOTH ENDS OF THE WINDINGS. THE HOLD-IN WINDING REMAINS ENERGIZED, AND ITS MAGNETIC FIELD IS STRONG ENOUGH TO HOLD THE PLUNGER, SHIFT LEVER, DRIVE ASSEMBLY AND SOLENOID SWITCH CONTACTS IN PLACE TO CONTINUE CRANKING THE ENGINE.

WHEN THE IGNITION SWITCH IS RELEASED FROM THE START POSITION, BATTERY VOLTAGE IS REMOVED FROM CIRCUIT 5, THE CRANK SIGNAL FUSE, AND FROM CIRCUIT 806 TO CONNECTOR C2 TERMINAL 63 OF THE POWERTRAIN CONTROL MODULE. THE PCM THEN REMOVES THE GROUND FROM CIRCUIT 625 TO THE CRANK RELAY. THIS CAUSES THE CRANK RELAY TO RELEASE, OPENING UP THE RELAY NORMALLY OPEN CONTACTS. THIS REMOVES THE POWER FROM CIRCUIT 6 TO THE "S" TERMINAL OF THE STARTER SOLENOID AND THE JUNCTION OF THE TWO WINDINGS. VOLTAGE IS APPLIED FROM THE MOTOR CONTACTS THROUGH BOTH WINDINGS TO GROUND AT THE END OF THE HOLD-IN WINDING. HOWEVER, THE VOLTAGE APPLIED TO THE PULL-IN WINDING OPPOSES THE VOLTAGE WHICH WAS APPLIED WHEN THE WINDING WAS FIRST ENERGIZED. THE MAGNETIC FIELDS OF THE PULL-IN AND HOLD-IN WINDINGS NOW OPPOSE ONE ANOTHER. THE RETURN SPRING CAUSES THE DRIVE ASSEMBLY TO DISENGAGE AND THE SOLENOID SWITCH CONTACTS TO OPEN SIMULTANEOUSLY. AS SOON AS THE CONTACTS OPEN, THE STARTER CIRCUIT IS TURNED OFF.

TROUBLESHOOTING HINTS

STARTER SYSTEM

1. CHECK THE HYDROMETER EYE THAT IS BUILT INTO THE VEHICLE BATTERY BEFORE TROUBLESHOOTING THE STARTER SYSTEM.

O GREEN EYE: BATTERY IS CHARGED. O DARK EYE: BATTERY IS DISCHARGED. O CLEAR OR YELLOW EYE: BATTERY FLUID IS LOW, REPLACE BATTERY.

2. CHECK THAT THE STARTER SOLENOID TERMINALS "S" AND "B" AND BATTERY CONNECTIONS ARE CLEAN AND TIGHT.

3. CHECK THAT ALL BATTERY GROUNDS ARE CLEAN AND TIGHT.

4. CHECK IGN MAIN 1 MAXIFUSE. IF OPEN, CHECK CIRCUIT 42 FOR A SHORT TO GROUND.

5. CHECK CRANK MAXIFUSE. IF OPEN, CHECK CIRCUIT 1737 FOR A SHORT TO GROUND.

6. CHECK CRANK SIGNAL FUSE. IF OPEN, CHECK CIRCUIT 806 FOR A SHORT TO GROUND.

7. CHECK PCM-BCM FUSE. IF OPEN, CHECK CIRCUIT 439 FOR A SHORT TO GROUND.

O CHECK FOR A BROKEN (OR PARTIALLY BROKEN) WIRE INSIDE OF THE INSULATION WHICH COULD CAUSE SYSTEM MALFUNCTION BUT PROVE GOOD IN A CONTINUITY/VOLTAGE CHECK WITH A SYSTEM DISCONNECTED. THESE CIRCUITS MAY BE INTERMITTENT OR RESISTIVE WHEN LOADED, AND IF POSSIBLE, SHOULD BE CHECKED BY MONITORING FOR A VOLTAGE DROP WITH THE SYSTEM OPERATIONAL (UNDER LOAD).

O CHECK FOR PROPER INSTALLATION OF AFTERMARKET ELECTRONIC EQUIPMENT WHICH MAY AFFECT THE INTEGRITY OF OTHER SYSTEMS. REFER TO TROUBLESHOOTING PROCEDURES ON PAGE 8A-4-0 OF THE SERVICE MANUAL.

O REFER TO SYSTEM DIAGNOSIS IN SECTION 8A OF THE SERVICE MANUAL.

PLEASE ALSO USE THE ATTACHED SCHEMATIC AND TWO CHARTS ("STARTER SOLENOID CLICKS, ENGINE DOES NOT" AND "STARTER SOLENOID DOES NOT CLICK") TO REPLACE THOSE IN THE CURRENT SERVICE MANUAL.

FIGURES: 00 ATTACHMENTS: 05


Object Number: 169997  Size: FS


Object Number: 169998  Size: FS


Object Number: 169999  Size: FS


Object Number: 170000  Size: FS


Object Number: 170001  Size: FS

GENERAL MOTORS BULLETINS ARE INTENDED FOR USE BY PROFESSIONAL TECHNICIANS, NOT A "DO-IT-YOURSELFER". THEY ARE WRITTEN TO INFORM THOSE TECHNICIANS OF CONDITIONS THAT MAY OCCUR ON SOME VEHICLES, OR TO PROVIDE INFORMATION THAT COULD ASSIST IN THE PROPER SERVICE OF A VEHICLE. PROPERLY TRAINED TECHNICIANS HAVE THE EQUIPMENT, TOOLS, SAFETY INSTRUCTIONS AND KNOW-HOW TO DO A JOB PROPERLY AND SAFELY. IF A CONDITION IS DESCRIBED, DO NOT ASSUME THAT THE BULLETIN APPLIES TO YOUR VEHICLE, OR THAT YOUR VEHICLE WILL HAVE THAT CONDITION. SEE A GENERAL MOTORS DEALER SERVICING YOUR BRAND OF GENERAL MOTORS VEHICLE FOR INFORMATION ON WHETHER YOUR VEHICLE MAY BENEFIT FROM THE INFORMATION.

COPYRIGHT 1997 GENERAL MOTORS CORPORATION. ALL RIGHTS RESERVED.