GM Service Manual Online
For 1990-2009 cars only
Figure 1:

Cell 65: Heater A/C Control (RPO C60)


Object Number: 483608  Size: FS
HVAC Components
HVAC Air Delivery/Temperature Control Circuit Description
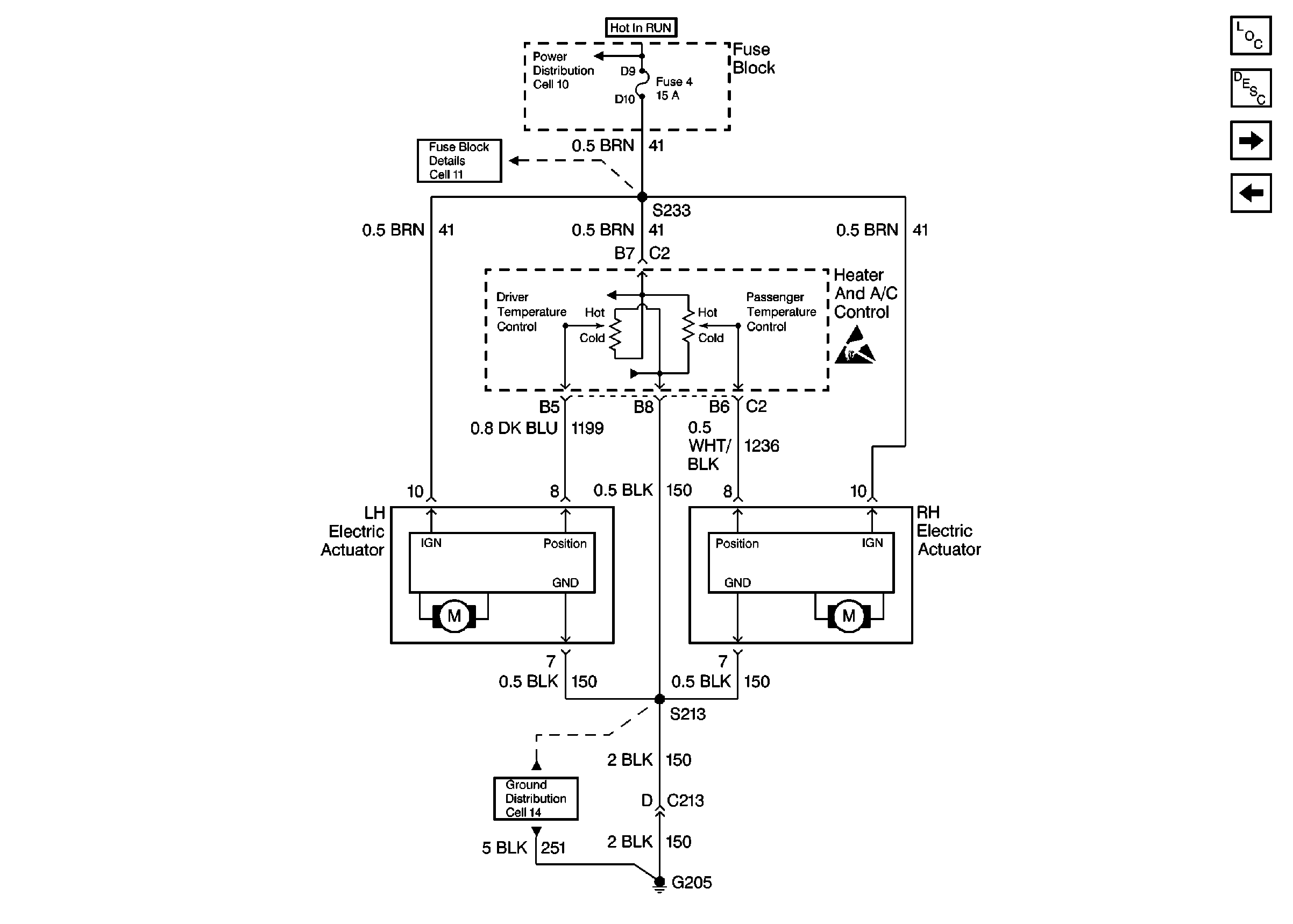
Cell 65: Temperature Controls Single Zone (RPO C60)
Handling ESD Sensitive Parts Notice
Ground Distribution Schematics
Fuse Block Schematics
Power Distribution Schematics
Figure 2:

Cell 65: Temperature Controls Single Zone (RPO C60)


Object Number: 483610  Size: FS
HVAC Components
HVAC Air Delivery/Temperature Control Circuit Description
Cell 65: Air Delivery Control Single Zone (RPO C60)
Cell 65: Heater A/C Control
Ground Distribution Schematics
Fuse Block Schematics
Power Distribution Schematics
Handling ESD Sensitive Parts Notice
HVAC Air Delivery/Temperature Control Circuit Description
Figure 3:

Cell 65: Air Delivery Control Dual Zone (RPO CJ3)


Object Number: 277891  Size: FS
Cell 65: Temperature Control - Dual Zone (RPO CJ3)
Cell 65: Temperature Controls - Single Zone (RPO C60)
OBD II Symbol Description Notice
Figure 4:

Cell 65: Temperature Control Dual Zone (RPO CJ3)


Object Number: 483612  Size: FS
HVAC Components
HVAC Air Delivery/Temperature Control Circuit Description
Cell 65: Air Delivery Control Single Zone (RPO C60)
Ground Distribution Schematics
Fuse Block Schematics
Power Distribution Schematics
Handling ESD Sensitive Parts Notice