GM Service Manual Online
For 1990-2009 cars only
Makes
🢒
Chevrolet
🢒
1998
🢒
Monte Carlo
🢒
Restraints
🢒
SIR
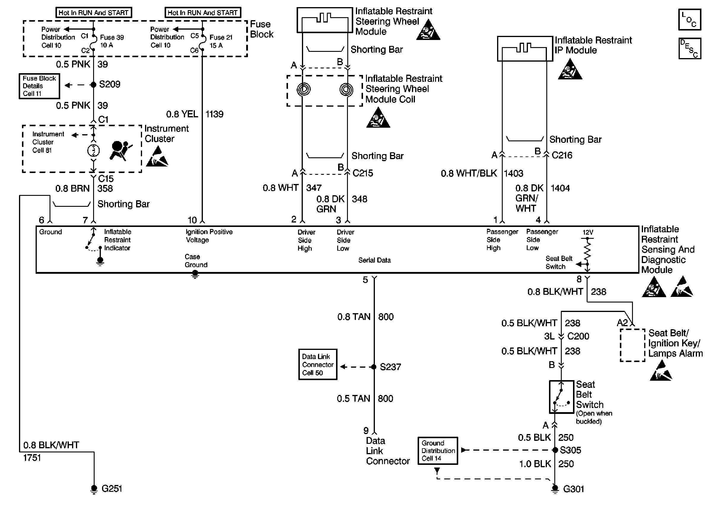
🢒 SIR Schematics
Supplemental Inflatable Restraints
SIR Components new
SIR System Operation
Handling ESD Sensitive Parts Notice
SIR Caution
SIR Caution
SIR Caution
SIR Caution
Handling ESD Sensitive Parts Notice
SIR Caution