GM Service Manual Online
For 1990-2009 cars only

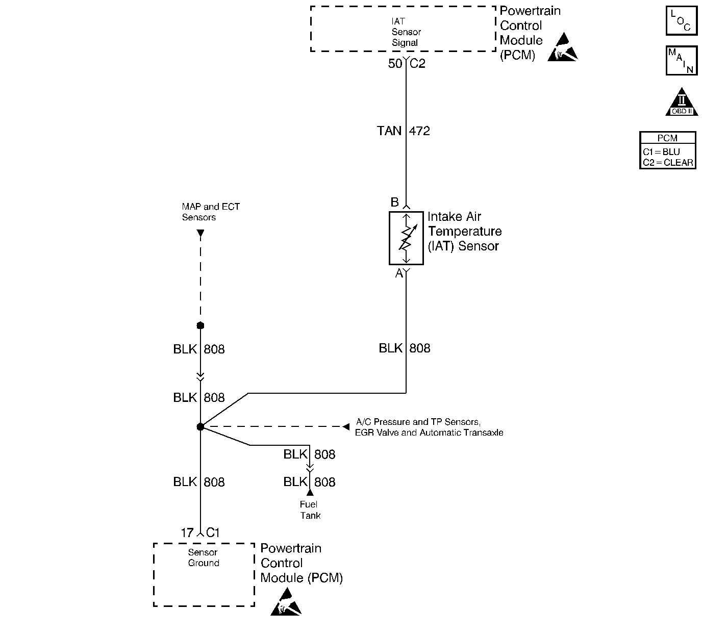
Object Number: 235382  Size: LF
Engine Controls Components
Engine Data Sensors-A/C Refrig Press, TP, MAP, ECT, IAT
OBD II Symbol Description Notice
Handling ESD Sensitive Parts Notice
Handling ESD Sensitive Parts Notice

Circuit Description

The Intake Air Temperature (IAT) sensor is a thermistor which measures the temperature of the air entering the engine. The PCM applies 5.0V through a pull up resistor to the IAT sensor. When the intake air is cold, the sensor resistance is high and the PCM will monitor a high signal voltage on the IAT signal circuit. If the intake air is warm, the sensor resistance is lower causing the PCM to monitor a lower voltage. DTC P0113 will set when the PCM detects an excessively high signal voltage on the intake air temperature sensor signal circuit.

Conditions for Running The DTC

    •  No active ECT sensor or VSS DTC present.
    •  Vehicle speed is less than 35 mph.
    •  Mass Air Flow is less than 12 gm/s.
    •  Engine Coolant Temperature is greater than 60°C (140°F).

Conditions for Setting the DTC

    •  IAT signal voltage indicates an intake air temperature less than -37°C (-34°F).
    •  The above conditions are present for at least 3 minutes.

Action Taken When the DTC Sets

    • The PCM will illuminate the malfunction indicator lamp (MIL) during the second consecutive trip in which the diagnostic test has been run and failed.
    • The PCM will store conditions which were present when the DTC set as Freeze Frame and Failure Records data.

Conditions for Clearing the MIL/DTC

    • The PCM will turn OFF the MIL during the third consecutive trip in which the diagnostic has been run and passed.
    • The History DTC will clear after 40 consecutive warm-up cycles have occurred without a malfunction.
    • The DTC can be cleared by using the scan tool.

Diagnostic Aids

Check for the following conditions:

    •  Poor connection at PCM. Inspect harness connectors for backed out terminals, improper mating, broken locks, improperly formed or damaged terminals, and poor terminal to wire connection. Refer to Intermittents and Poor Connections Diagnosis , Repairing Connector Terminals and Connector Repairs in Wiring Systems.
    •  Damaged harness. Inspect the wiring harness for damage. If the harness appears to be OK, observe the IAT display on the scan tool while moving connectors and wiring harnesses related to the IAT sensor. A change in the IAT display will indicate the location of the fault. Wiring Repairs .

If DTC P0113 cannot be duplicated, the information included in the Fail Records data can be useful in determining vehicle mileage since the DTC was last set.

Test Description

The numbers below refer to the step numbers on the Diagnostic Table:

  1. Verifies that the fault is present.

  2. If DTC P0113 can be repeated only by duplicating the Fail Records conditions. Refer to the Temperature Versus Resistance table. The table may be used to test the IAT sensor at various temperatures to evaluate the possibility of a shifted sensor that may be open above or below a certain temperature. If this is the case, replace the IAT sensor. If the IAT sensor appears to be OK, the fault is intermittent; refer to Diagnostic Aids.

  3. This vehicle is equipped with a PCM which utilizes an Electrically Erasable Programmable Read Only Memory (EEPROM). When the PCM is being replaced, the new PCM must be programmed. Refer to Powertrain Control Module Replacement/Programming .

Step

Action

Value(s)

Yes

No

1

Was the Powertrain On Board Diagnostic (OBD) System Check performed?

--

Go to Step 2

Go to Powertrain On Board Diagnostic (OBD) System Check

2

  1. Turn the ignition on.
  2. Observe the Intake Air Temp display on the scan tool Eng 1 data list.

Is Intake Air Temp below the specified value?

-38°C (-36°F)

Go to Step 4

Go to Step 3

3

  1. Turn the ignition on, and leave the engine off.
  2. Review and record scan tool Fail Records data parameters.
  3. Operate vehicle within Fail Records conditions as noted.
  4. Using a scan tool, monitor SPECIFIC DTC info for DTC P0113.

Does scan tool indicate DTC P0113 failed?

--

Go to Step 4

Go to Diagnostic Aids

4

  1. Disconnect the IAT sensor electrical connector.
  2. Jumper the IAT signal circuit and the sensor ground circuit together at the IAT sensor harness connector.
  3. Observe the Intake Air Temp display on the scan tool.

Is Intake Air Temp at the specified value?

140°C (284°F)

Go to Step 6

Go to Step 5

5

  1. Jumper the IAT signal circuit at the IAT sensor harness connector to chassis ground.
  2. Observe the Intake Air Temp display on the scan tool.

Is Intake Air Temp at the specified value?

140°C (284°F)

Go to Step 7

Go to Step 8

6

Check for poor connections at the IAT sensor and replace terminals if necessary. Refer to Connector Repairs in Wiring Systems.

Did any terminals require replacement?

--

Go to Step 12

Go to Step 10

7

  1. Turn the ignition off.
  2. Disconnect the PCM, and check the IAT sensor ground circuit for an open.
  3. If the IAT sensor ground circuit is open, repair it as necessary. Refer to Wiring Repairs in Wiring Systems.

Was the IAT sensor ground circuit open?

--

Go to Step 12

Go to Step 9

8

  1. Turn the ignition off.
  2. Disconnect the PCM, and check the IAT signal circuit for an open.
  3. If the IAT sensor signal circuit is open, repair it as necessary. Refer to Wiring Repairs in Wiring System.

Was the IAT signal circuit open?

--

Go to Step 12

Go to Step 9

9

Check for a poor sensor ground or IAT signal circuit terminal connection at the PCM and replace terminal(s) if necessary. Refer to Connector Repairs in Wiring Systems.

Did any of the terminals need to be replaced?

--

Go to Step 12

Go to Step 11

10

Replace the IAT sensor. Refer to Intake Air Temperature Sensor Replacement .

Is the action complete?

--

Go to Step 12

--

11

Replace the PCM.

Important: :  Replacement PCM must be programmed. Refer to Powertrain Control Module Replacement/Programming .

Is the action complete?

--

Go to Step 12

--

12

  1. Turn the ignition on, and lave the engine off.
  2. Review and record scan tool Fail Records data.
  3. Clear DTCs.
  4. Operate vehicle within Fail Records conditions as noted.
  5. Using a scan tool, monitor SPECIFIC DTC info for DTC P0113.

Does scan tool indicate DTC P0113 failed?

--

Go to Step 2

Repair complete