GM Service Manual Online
For 1990-2009 cars only
Makes
🢒
Chevrolet
🢒
1999
🢒
Monte Carlo
🢒
Body and Accessories
🢒
Lighting Systems
🢒 Interior Lights Dimming Schematics
Figure
1:
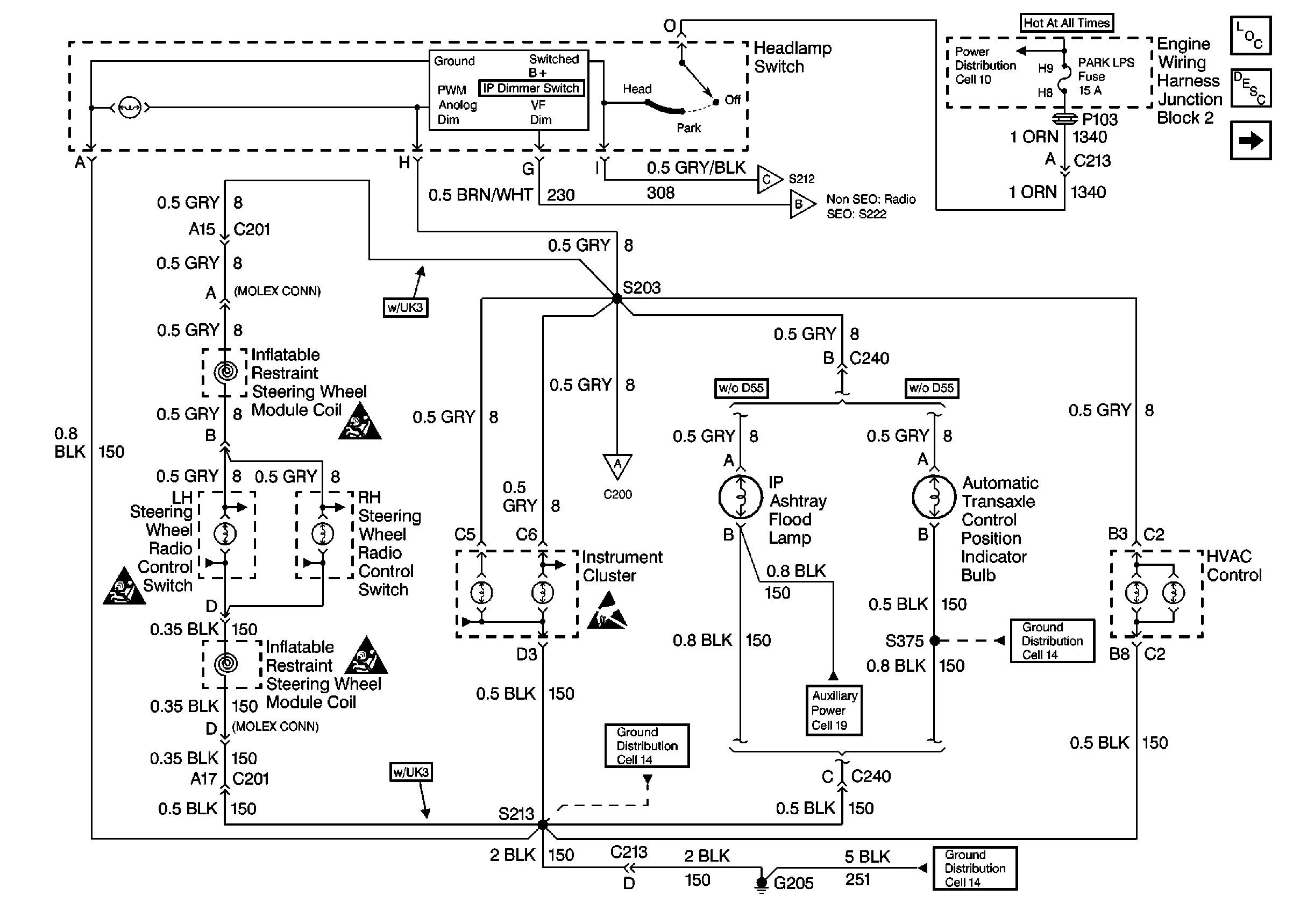
Cell 117: Power, Headlamp Switch, SIR Coil, Steering Wheel Controls, HVAC
SIR Handling Caution
SIR Handling Caution
SIR Handling Caution
Handling ESD Sensitive Parts Notice
Cell 117: Window and Door Lock Switches
Cell 14: G205 (1 of 2)
Cell 14: G205 (1 of 2)
Cell 117: Window and Door Lock Switches
Cell 117: Window and Door Lock Switches
Lighting Systems Components
Interior Lights Dimming Circuit Description
Cell 117: Window and Door Lock Switches
Cell 14: G205 (1 of 2)
Figure
2:
Cell 117: Window and Door Lock Switchs
Lighting Systems Components
Interior Lights Dimming Circuit Description
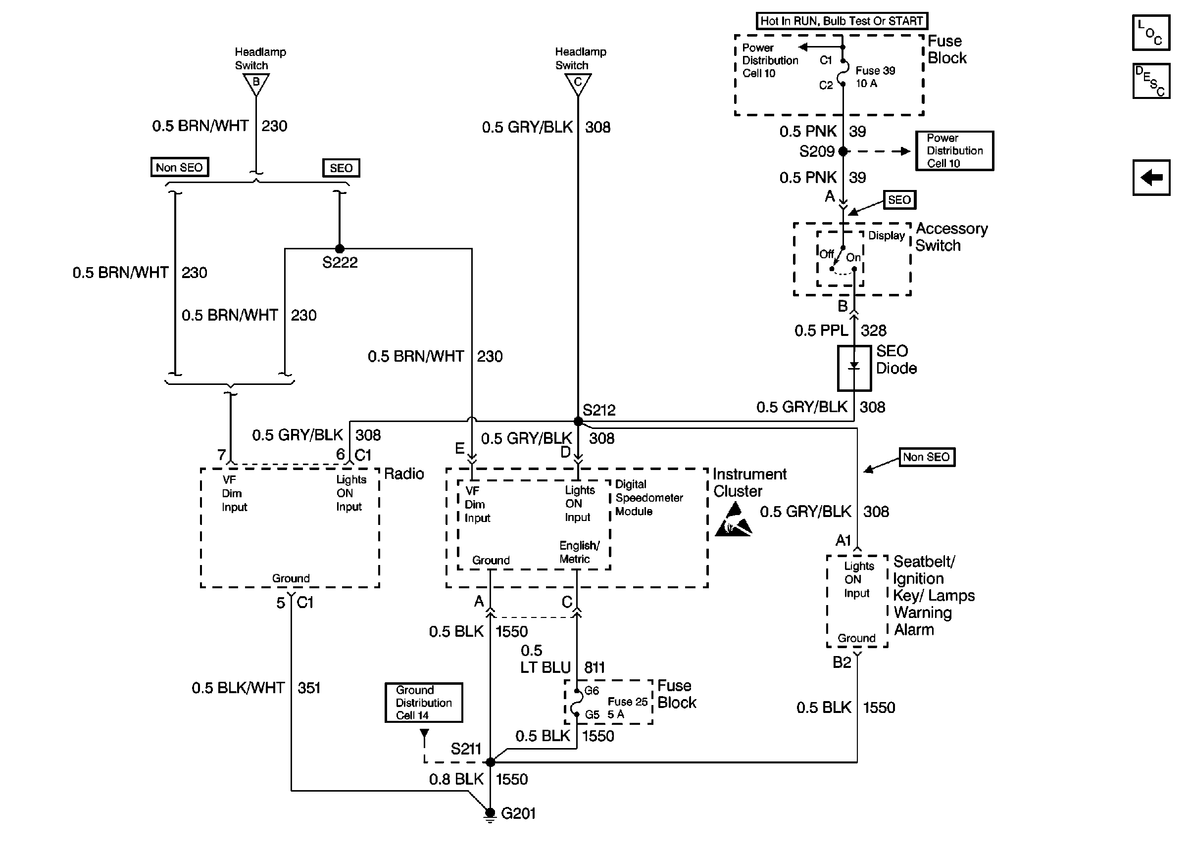
Cell 117: Power, Instrument Cluster, Radio, Seatbelt/Ignition Key/Lamps Warning Alarm
Cell 117: Power, Headlamp Switch, SIR Coil, Steering Wheel Controls, HVAC
Cell 117: Power, Headlamp Switch, SIR Coil, Steering Wheel Controls, HVAC
Cell 14: G302 (1 of 2)
Cell 14: G302 (1 of 2)
Figure
3:
Cell 117: Power, Instrument Cluster, Radio, Seatbelt/Ignition Key/Lamps Warning Alarm
Lighting Systems Components
Interior Lights Dimming Circuit Description
Cell 117: Window and Door Lock Switches
Cell 11: Anti-Theft PCM (12), Air Bag (21), Turn Signal (30), and IP Electronics Ignition Feed (39) Fuses
Cell 11: Anti-Theft PCM (12), Air Bag (21), Turn Signal (30), and IP Electronics Ignition Feed (39) Fuses
Cell 117: Power, Headlamp Switch, SIR Coil, Steering Wheel Controls, HVAC
Cell 117: Power, Headlamp Switch, SIR Coil, Steering Wheel Controls, HVAC
Handling ESD Sensitive Parts Notice
Cell 14: G201 and G204 (SEO)