GM Service Manual Online
For 1990-2009 cars only
Makes
🢒
Chevrolet
🢒
1999
🢒
Monte Carlo
🢒
Body and Accessories
🢒
Wipers/Washer Systems
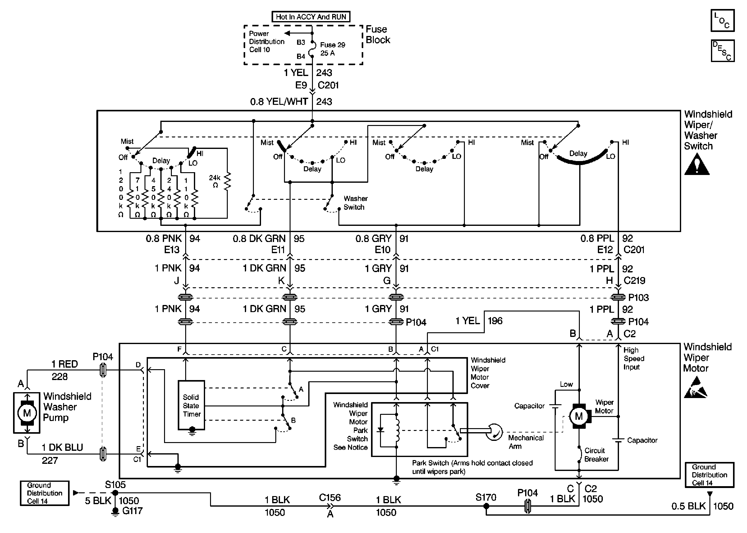
🢒 Wiper/Washer System (Pulse) Schematics
Cell 91
Cell 14: G117
Cell 11: Power Windows (C), Power Seats (D) Circuit Breakers, and STaRter Relay (7), STR Wheel Control NO.1 (16) Fuses
Wiper/Washer System Components
Wiper Crank Arm Caution
Handling ESD Sensitive Parts Notice
Cell 14: G117
Wiper/Washer System Description